Monday, July 25th, 2011 AT 11:04 PM
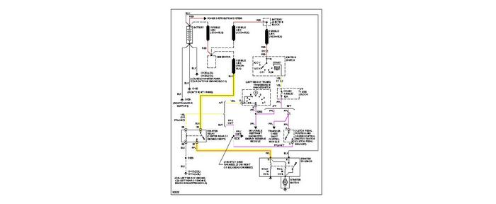
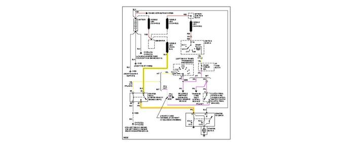
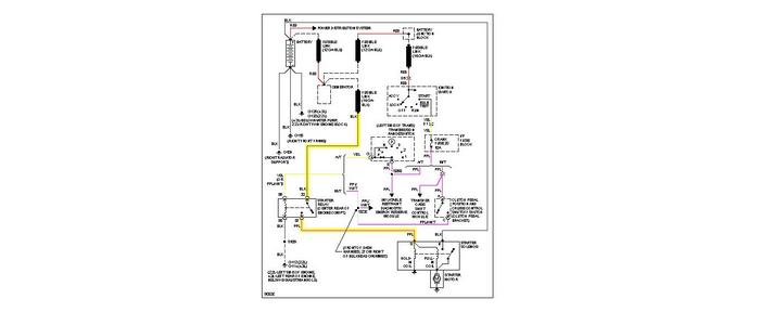
My 1997 chevy s10 blazer will not start it just clicks. Had the battery and starter tested and they were both good. Thinking it is the connection well the battery isnt getting a connection. Everything works. We did play with the wires and it started however when we tried to see which wire it was by playing with them again it wouldnt start. How do we find which wire is bad?


