Monday, March 7th, 2011 AT 3:58 PM
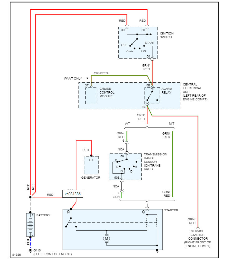
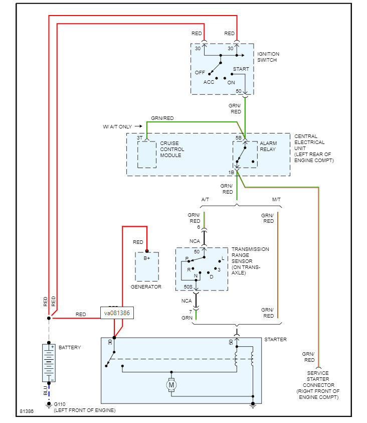
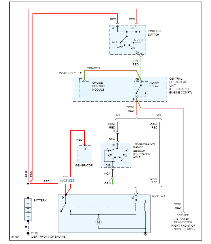
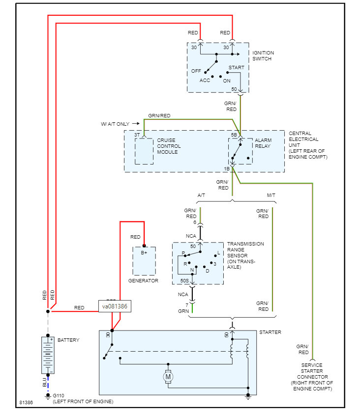
I have a 95 Volvo 850. Having a problem w/my ignition. To start it, you have to manually turn the key back to the III position. Sometimes when you turn the key to start it, you get nothing. About 5 - 15 min. Later it will start. It always turned over fine when it would start. It's been 2 days now with no luck starting.









