95 Taurus code 543

Tiny
J.STIEG
  • MEMBER
  • 1995 FORD TAURUS
95 ford taurus 3.0l

I am troubleshooting a fuel pump open circuit code and I need to check wiring ECA to batt, That is what code 543 says. Need diagrams to see what I am doing.

Trying to specifically address code 543, car is currently running. Fuel pump can cut out at any given time(intermittent). Thanks
Tuesday, March 13th, 2012 AT 12:35 AM

12 Replies

Tiny
RIVERMIKERAT
  • MECHANIC
  • 6,110 POSTS
It's most likely the fuel pump relay going out. It's located in the center of the bulkhead under the hood.
Was this
answer
helpful?
Yes
No
+1
Tuesday, March 13th, 2012 AT 12:57 AM
Tiny
J.STIEG
  • MEMBER
  • 361 POSTS
Another shop had all ready replaced it. What about the code 543? It says open FP circuit, "ECU to Batt"
Was this
answer
helpful?
Yes
No
Tuesday, March 13th, 2012 AT 1:03 AM
Tiny
J.STIEG
  • MEMBER
  • 361 POSTS
Here is some info I'm throwing out there. Any Ideas are appreciated. Thanks!

If you do not repair the cause of the DTC, you can erase it until the cows come home and it will keep resetting until you do make the necessary repairs.

Diagnostic Trouble Code (DTC) 543 indicates a fuel pump secondary circuit failure between the B(+) supply and the Fuel Pump Monitor (FPM) connection to the power-to-pump circuit. 99 times out of 100, this DTC results in a no-start condition.

If the engine starts and runs, the it is a pretty good indication there is a problem with the Powertrain Control Module (PCM). NOTE: Due to the internal circuitry of the Powertrain Control Module (PCM), a left/front Heated Oxygen Sensor (HO2S) signal short to power could produce a Diagnostic Trouble Code (DTC) 542 or 543.
Was this
answer
helpful?
Yes
No
-1
Tuesday, March 13th, 2012 AT 1:30 AM
Tiny
J.STIEG
  • MEMBER
  • 361 POSTS
I get code 542 with oxygen sensors unplugged,
and code 543 with sensors plugged

And of course the other codes when disconnecting sensors.

Can you get me a left front oxygen sensor wiring diagram so I can check for shorts. Thanks
Was this
answer
helpful?
Yes
No
Tuesday, March 13th, 2012 AT 3:37 AM
Tiny
RIVERMIKERAT
  • MECHANIC
  • 6,110 POSTS
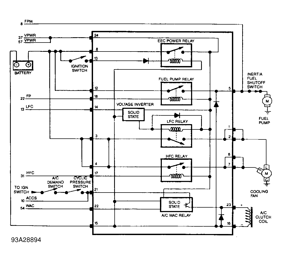
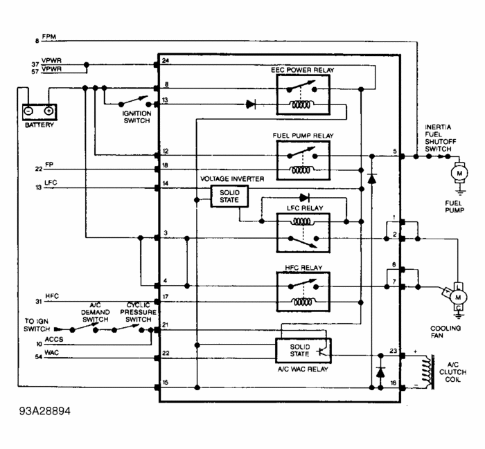
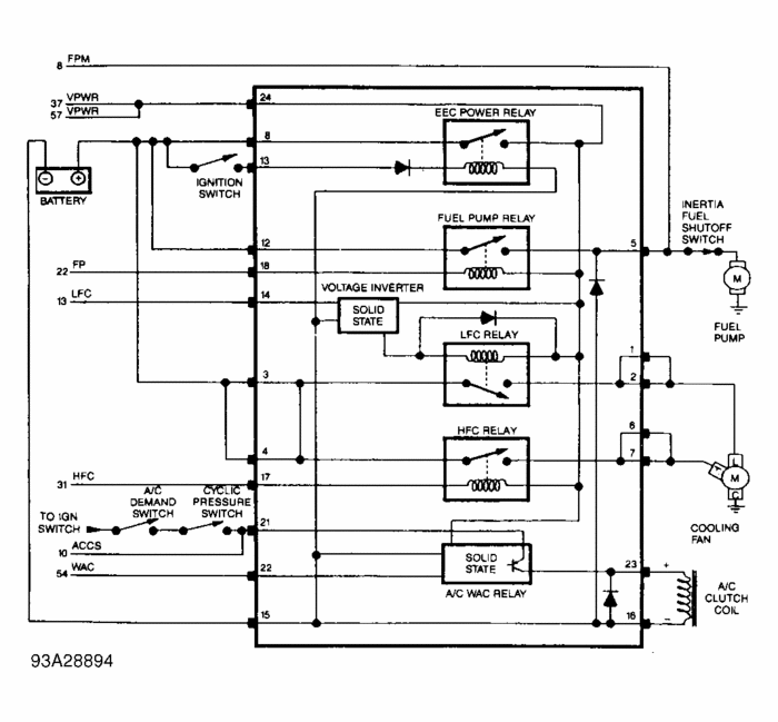
My reference says to check the fuel pump relay for that fault code. My reference is also being stuffy about letting me see pictures tonight. I can look up images all I want, but it keeps telling me the schematics links are broken. These images aren't as good as a schematic, but they should be helpful.
Was this
answer
helpful?
Yes
No
-1
Tuesday, March 13th, 2012 AT 4:12 AM
Tiny
J.STIEG
  • MEMBER
  • 361 POSTS
Thanks for the diagram, If the car quits again I will be looking for ground from ECU at fuel pump relay.

Code 543 goes away when I unplug front oxygen sensor. Need to check for short on front most oxygen sensor.

Need wiring for oxygen sensor. Thanks!
Was this
answer
helpful?
Yes
No
Tuesday, March 13th, 2012 AT 3:00 PM
Tiny
J.STIEG
  • MEMBER
  • 361 POSTS
Need wiring diagram I meant to say. For front oxygen sensor.
Was this
answer
helpful?
Yes
No
Tuesday, March 13th, 2012 AT 3:06 PM
Tiny
RIVERMIKERAT
  • MECHANIC
  • 6,110 POSTS
Our reference material isn't wanting to let me view schematics. I'll see if I can get one of my colleagues to peek in a upload it.
Was this
answer
helpful?
Yes
No
Thursday, March 15th, 2012 AT 4:58 AM
Tiny
J.STIEG
  • MEMBER
  • 361 POSTS
I don't need the wiring for oxygen sensor.
I thought car was fixed after I put in oxygen sensor in but a few days later the car quit and would'nt start, so went to where the car was at and I started trouble shooting and did not take me long to find out it was the fact that the fuel pump was not coming on. I checked supply and feed and it seemed fine. I think computer was sending ground to FP relay.

Could be the CCR like you said but I will have to check it out some more.
Was this
answer
helpful?
Yes
No
Friday, March 16th, 2012 AT 7:21 PM
Tiny
RIVERMIKERAT
  • MECHANIC
  • 6,110 POSTS
Ok. Let us know what you find out.
Was this
answer
helpful?
Yes
No
Friday, March 16th, 2012 AT 9:03 PM
Tiny
J.STIEG
  • MEMBER
  • 361 POSTS
Car has been running good for a month and the part that made the difference was the multifunction relay module. Tried soldering a relay in it but dint work.
Was this
answer
helpful?
Yes
No
Wednesday, April 11th, 2012 AT 9:56 PM
Tiny
RIVERMIKERAT
  • MECHANIC
  • 6,110 POSTS
Thanks for letting us know.
Was this
answer
helpful?
Yes
No
Wednesday, April 11th, 2012 AT 11:15 PM

Please login or register to post a reply.