1994 Ford F-150 Speedometer/Odometer not working

Tiny
ACESHIGH717
  • MEMBER
  • 1994 FORD F-150
  • 140,000 MILES
1994 F150.302
Speedometer and Digital Odometer not working. Over drive light is blinking. Replaced a burnt fuse then replaced ABS/Speed sensor on differential. Still not working. Over drive light still blinking also. Transmission shifts as normal. Any suggestions?
Thanks in advance!
Friday, July 12th, 2013 AT 2:11 PM

2 Replies

Tiny
KASEKENNY
  • MECHANIC
  • 18,907 POSTS
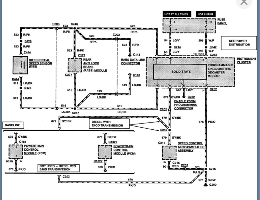
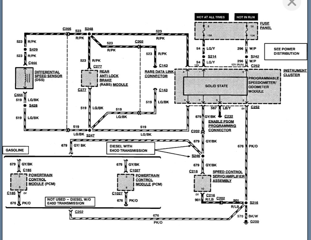
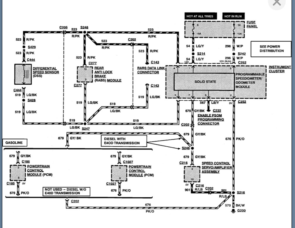
We need to start with checking fuses. If we can verify the fuses are okay, then we can move onto possible speed sensor issues but fuse 18 feeds these two functions and it is shared with other systems as well.

https://www.2carpros.com/articles/how-to-check-a-car-fuse

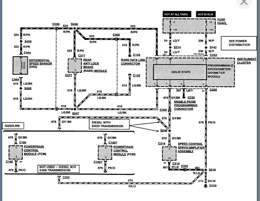
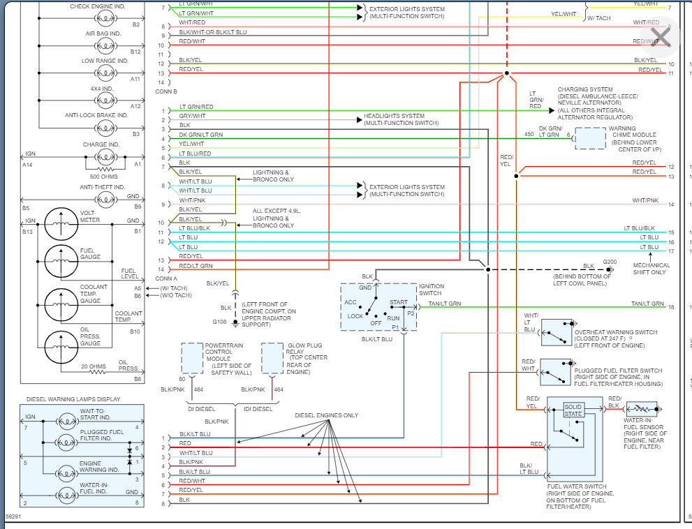
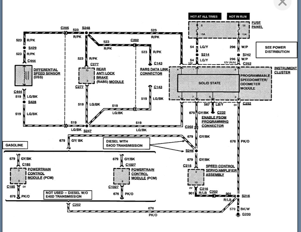
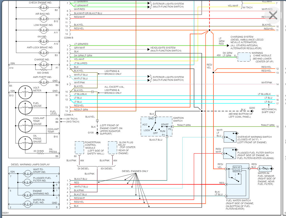
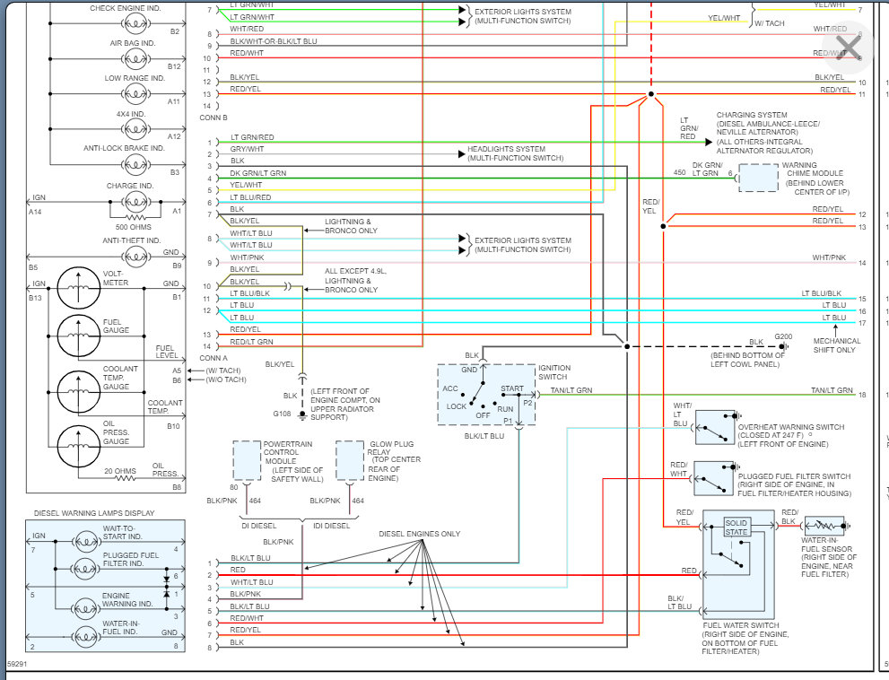
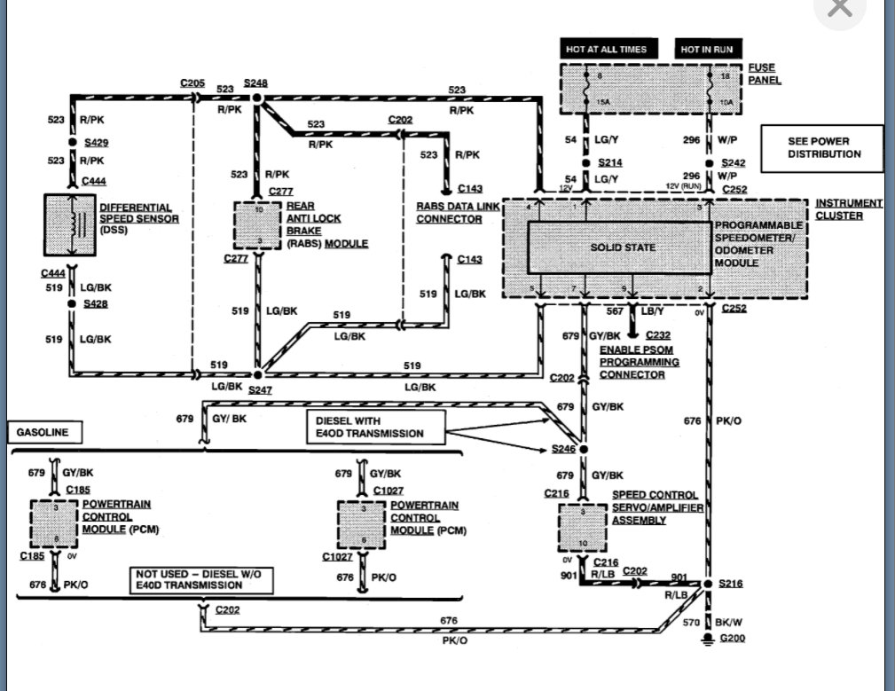
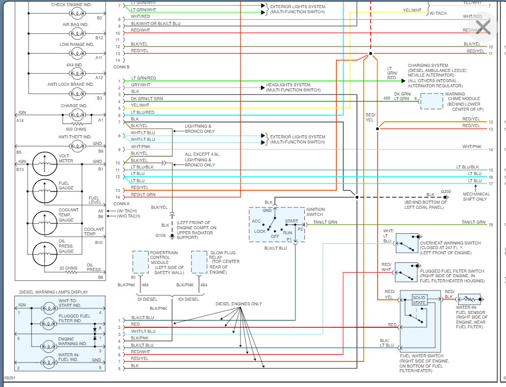
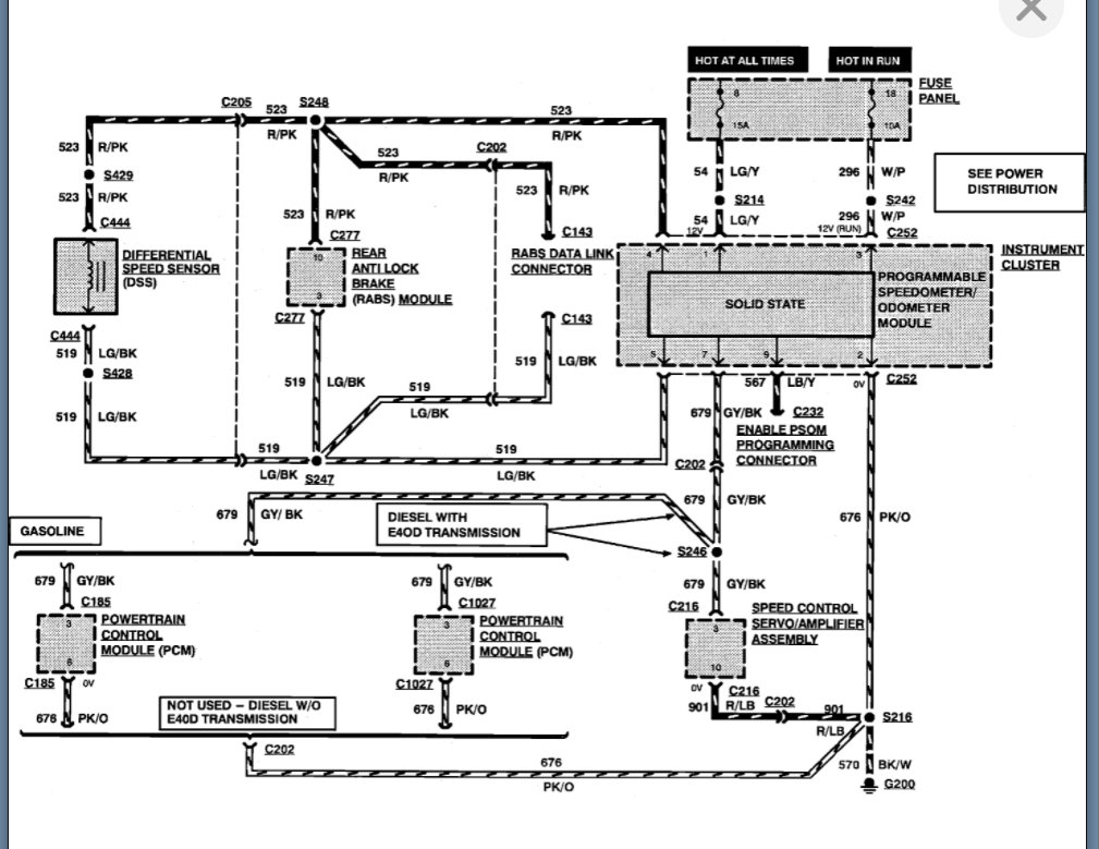
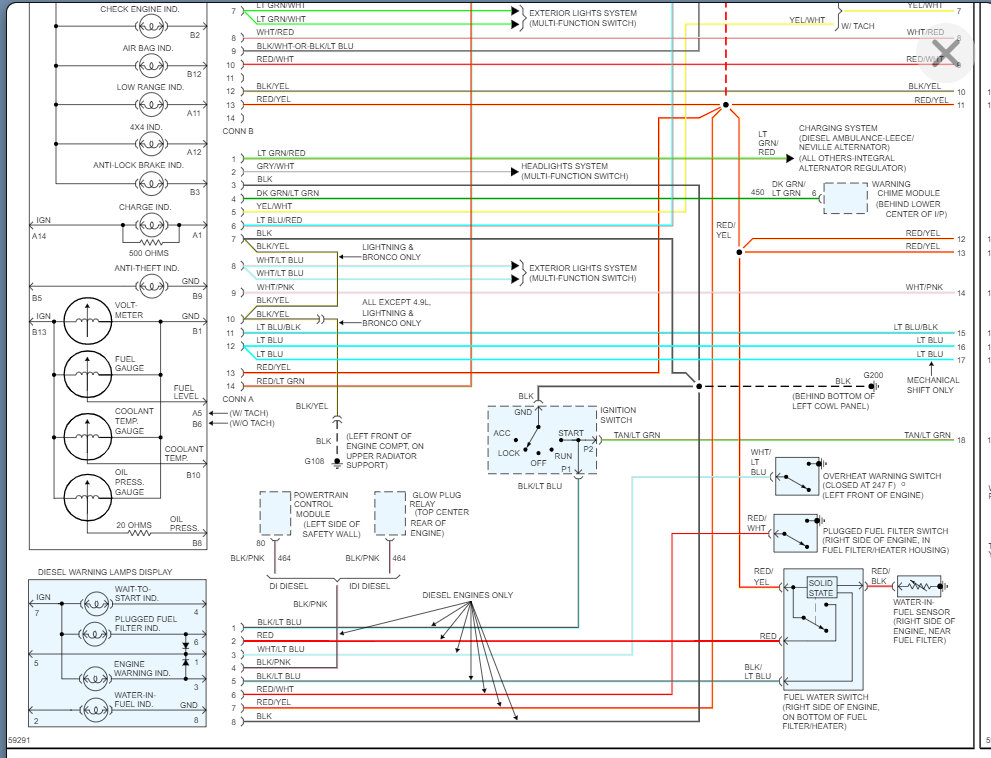
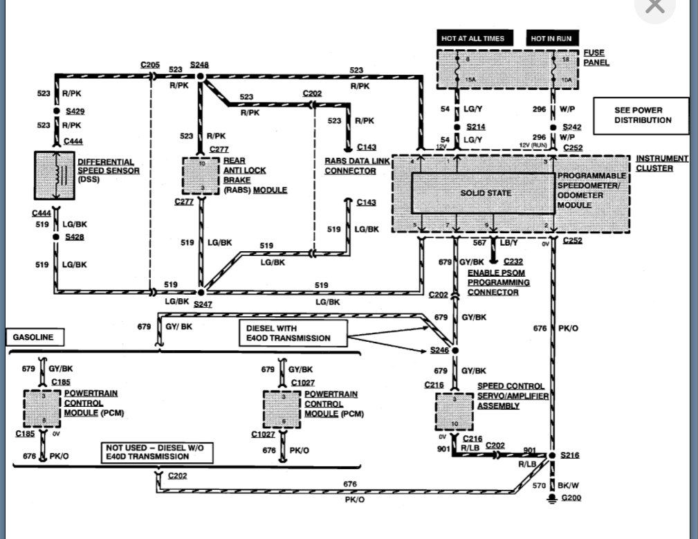
I am attaching the info on the speed sensor as well. Including the wiring diagram and if you notice, number 18 fuse is used in relation to this system due to the speedometer/odometer being involved.

So, if there is an issue with this fuse, then we have something that is blowing the fuse. The way to find that is disconnect things one at a time and find out when the fuse does not blow.

Please run through this info and let us know what you find. Thanks
Was this
answer
helpful?
Yes
No
Sunday, November 14th, 2021 AT 6:10 PM
Tiny
ACESHIGH717
  • MEMBER
  • 24 POSTS
I appreciate the advice, but I ended up taking truck to an auto electric shop. A bad airbag control module is what kept blowing the fuse. Posting this to possibly help someone else. Speedometer/odometer working again. No flashing OD light.
Was this
answer
helpful?
Yes
No
+2
Sunday, November 14th, 2021 AT 6:10 PM

Please login or register to post a reply.