Friday, January 27th, 2012 AT 1:34 AM
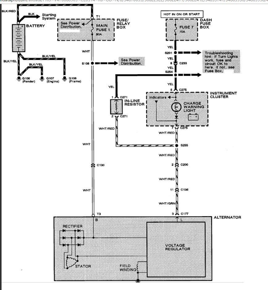
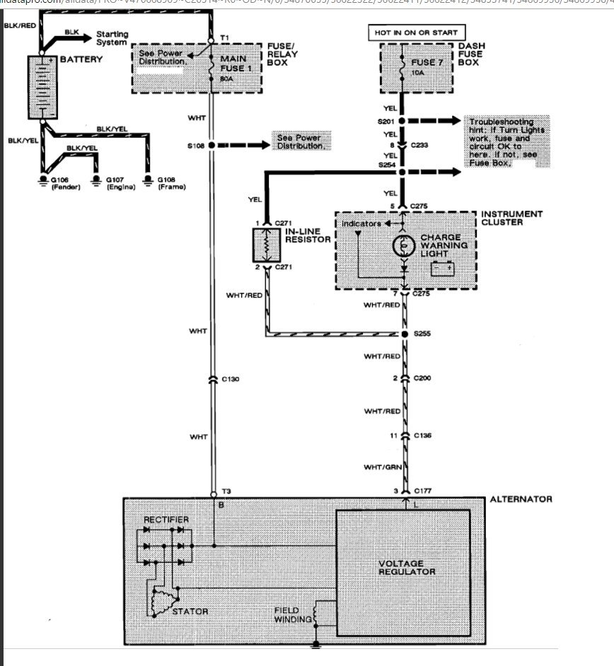
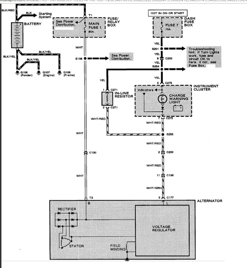
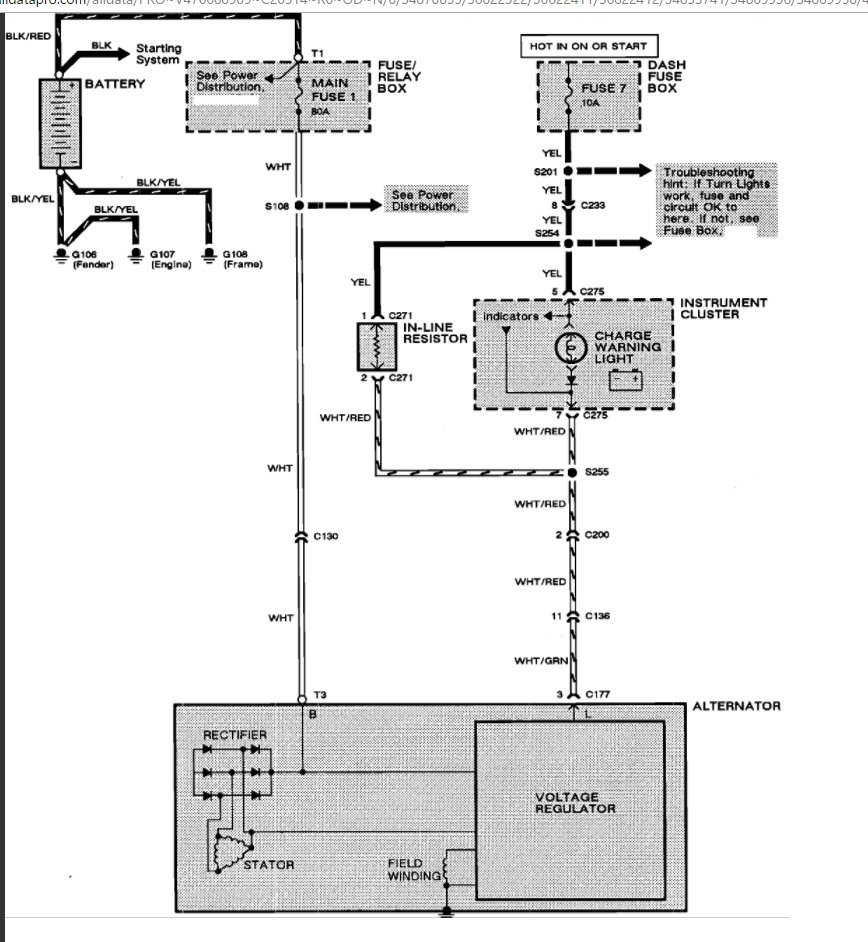
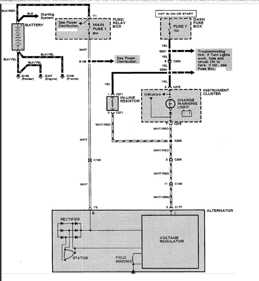
I was having issues with the battery light coming on due to the ground connection on the back of the alternator. Left the truck running to tighten the nut and the wire made contact to the back of the alternator and the truck shut off. I replaced the alternator and now im not getting any power to the ignition or the dome light. The headlights work, the horn works, and the hazards work but nothing else. When the the key is in the ignition and the door is open the chime doesnt sound. When I turn the key to the run position nothing happens, no gauge lights illuminate. Push in the clutch a and attempt to start it and I get nothing. Unfortunatly im stuck away from home and from all my tools so I cant test anything. Im hoping its an easy fix and is just something stupid I am over looking. Please help, I am in dire need as this is my only means of transportation.

