starter not turning the engine over?

1992 HONDA ACCORD
240,000 MILES
Avatar
DALLASJACK
  • MEMBER
  • 2 POSTS
Car will not shift past 3rd and now it won't start. Fluid is full and clear. Car has had an overheating problem. Radiator has been replaced. Thermostat replaced.
Sep 16, 2011 at 5:31 PM
Repair Safety Notice: This information is for general instructional purposes only. Vehicle repair can be dangerous. Verify all information, follow manufacturer service procedures, use proper tools and safety equipment, and consult a qualified repair shop when needed.
Advertisement
Avatar
HMAC300
  • CAR REPAIR CONTRIBUTOR
  • 48,601 POSTS
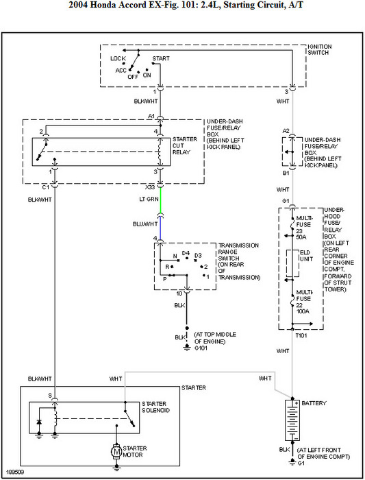
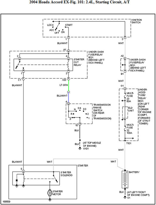
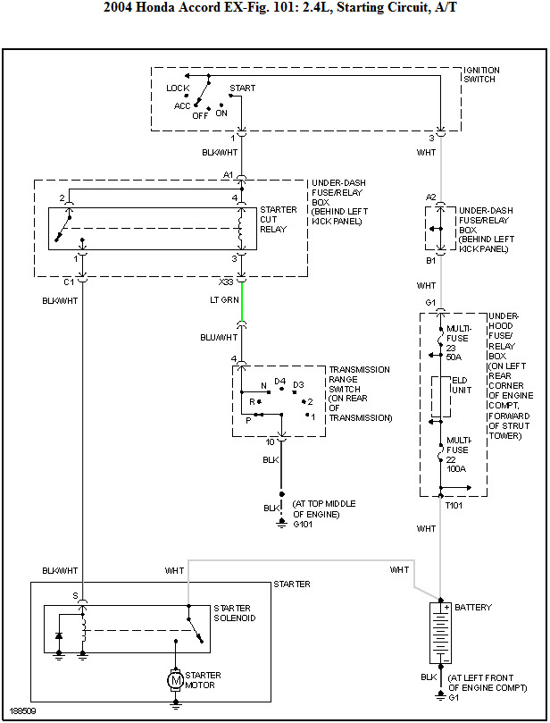
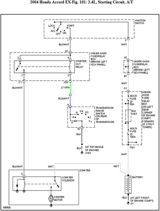
first thing is to make sure your battery is in good shape. then you will have to check your fuses in your underhold box. i'm sending a diagram and you will have to check from point a to bon everything it may be your neutral safety switch, as far as the d4 light you'll have to get that checked at a trans shop as auto parts stores can only check engine codes. These guides will help us fix it.

https://www.2carpros.com/articles/starter-not-working-repair

and

https://www.2carpros.com/articles/car-battery-load-test

Please run down these guides and report back.
Sep 16, 2011 at 7:02 PM
Advertisement
Avatar
ROGER PETERSON
  • MEMBER
  • 2 POSTS
Starter does not engage flywheel when the clutch is pushed in.
Sep 30, 2020 at 1:34 PM (Merged)
Avatar
HMAC300
  • CAR REPAIR CONTRIBUTOR
  • 48,601 POSTS
if you have a security system check that then check items in picture. finally have battery checked for condition including load test. most places check for free.
Sep 30, 2020 at 1:34 PM (Merged)
Avatar
RENEE L
  • CAR REPAIR CONTRIBUTOR
  • 1,260 POSTS
Hi ROGER,

If you decide to check the condition of your battery yourself here is a link to an article form this site that features written instructions, pictures and a video explaining how to load test your battery yourself. If you need further assistance please come back to 2CarPros.com. We are always happy to help.

https://www.2carpros.com/articles/how-to-check-a-car-battery

Thank you for visiting 2CarPros.

Kindest regards,

Renee
Admin
Sep 30, 2020 at 1:34 PM (Merged)
Avatar
WOLFEROOSEVELT
  • MEMBER
  • 3 POSTS
my 1992 honda accord will not start. i check all of the fuses and my battery. the power comes on but there is no crank
Sep 30, 2020 at 1:34 PM (Merged)
Avatar
KHLOW2008
  • CAR REPAIR CONTRIBUTOR
  • 41,814 POSTS
Try shifting to N and see if it works.
Ensure the security system is not activated.
Check the starter motor, give it some knock to see if it works.
Is there any clicking noise when trying to crank the engine?
Sep 30, 2020 at 1:34 PM (Merged)
Avatar
WOLFEROOSEVELT
  • MEMBER
  • 3 POSTS
i check all of that and still no start or crank. i went to autozone to check the starter and they told me the mechine said it was good but the starter was bad
Sep 30, 2020 at 1:34 PM (Merged)
Avatar
WOLFEROOSEVELT
  • MEMBER
  • 3 POSTS
there was no clicking noise when i try to start the car. i even try to knock on the starter but nothing happen
Sep 30, 2020 at 1:34 PM (Merged)
Avatar
KHLOW2008
  • CAR REPAIR CONTRIBUTOR
  • 41,814 POSTS
Disconnect the starter solenoid wire and use a remote wire to apply battery voltage to the solenoid. If starter does nor click or crank, the starter is bad.
Sep 30, 2020 at 1:34 PM (Merged)
Avatar
TYGERTEE
  • MEMBER
  • 2 POSTS
Engine Mechanical problem
1992 Honda Accord 6 cyl Two Wheel Drive Automatic

my muffler came off about 2 weeks ago, and now my car won't start, it won't even turn over. I was told that I would be okay until I could afford to get it fixed, could this be the problem or is it something else?
Sep 30, 2020 at 1:35 PM (Merged)
Avatar
2CARPRO JACK
  • CAR REPAIR CONTRIBUTOR
  • 11,533 POSTS
Could be a bad starter/solenoid. Check for 12 volts at the small wire on the starter with key in crank position. If it has power then the starter needs to be replaced. If none, then get back to me and we will figure out where it stops
Sep 30, 2020 at 1:35 PM (Merged)
Avatar
TYGERTEE
  • MEMBER
  • 2 POSTS
checked out okay, and the alternator did. battery is at 12 when checked. my car won't even turn over. seems like something dealing with the battery, because its getting no power.
Sep 30, 2020 at 1:35 PM (Merged)
Avatar
2CARPRO JACK
  • CAR REPAIR CONTRIBUTOR
  • 11,533 POSTS
If you have 12 volts at the small wire on the starter with key in crank position,and 12 volts at the main cable at the starter, then the starter is most likely bad
Sep 30, 2020 at 1:35 PM (Merged)
Avatar
SHELEA
  • MEMBER
  • 5 POSTS
I have a 92 Honda Accord LX that has strange symptoms. I parked it in my carport recently and the next morning tried to start it and the engine light came on (steady) and the (D)rive light on the shift console was blinking. It cranked, but did not start. The battery is only about 2 months old and still feeds the electronics such as the radio and blinkers and headlights.

I'm a senior living on just social security and need to know if this might be an 'easy' repair, or might be major. I will have to have it towed, and that is expensive in itself. Would applying a rubber mallet help???
Sep 30, 2020 at 1:35 PM (Merged)
Avatar
JACOBANDNICKOLAS
  • CAR REPAIR CONTRIBUTOR
  • 110,190 POSTS
Is the starter working? Also, if the check engine light came on, that means there will be a trouble code storred in the computer that should help identify the problem. Most parts stores will scan them for free, but since the car won't start, you cant get it to them. What I recommend is to call around to the local nationally recognized parts stores and ask if they will lend or rent a scanner for you to use. They just plug in (I believe under the dash on your year) and then check the computer for codes and tell you what the problem is.

Let me know about the starter, if it's working. If it is, then we can try some other things.

Joe
Sep 30, 2020 at 1:35 PM (Merged)
Avatar
SHELEA
  • MEMBER
  • 5 POSTS
[quote:6cbf17a763="Jacobandnickolas"]Is the starter working? Also, if the check engine light came on, that means there will be a trouble code storred in the computer that should help identify the problem. Most parts stores will scan them for free, but since the car won't start, you cant get it to them. What I recommend is to call around to the local nationally recognized parts stores and ask if they will lend or rent a scanner for you to use.
Let me know about the starter, if it's working. If it is, then we can try some other things.

Joe[/quote:6cbf17a763]

They'd have to supply a tech, too... I'm a disabled senior living alone on SS. As to the starter, if you mean does it crank, yes. And the battery is new and sound. Just no response from the rest of the car. Since I still haven't finished paying for the new distributor, I need to decide to save to fix it, or find a rocket launcher to put it out of it's (and my) misery.
Sep 30, 2020 at 1:35 PM (Merged)
Avatar
DPL2003_88
  • MEMBER
  • 3 POSTS
I have a 1993 Accord EX doing the exact same thing. disconnect the battery for 10 minutes, then reconnect, the car should start. you need to check the ground cable on the battery and the frame and engine for starters. The second thing is the ECM is going or is already bad. ECM is your onboard computer.
Sep 30, 2020 at 1:35 PM (Merged)
Avatar
SPARKYTJ1
  • MEMBER
  • 12 POSTS
My 1992 Honda Accord EX sometimes will not start. The D4 light starts blinking. After about 20 minutes or so the car will start. This just randomly happens. It does not matter if I have drove the car alot or not at all. I am trying to figure out what is causing this issue.
Sep 30, 2020 at 1:35 PM (Merged)
Avatar
JACOBANDNICKOLAS
  • CAR REPAIR CONTRIBUTOR
  • 110,190 POSTS
Does the D4 light flash a code or just flash steady?
Sep 30, 2020 at 1:35 PM (Merged)
Avatar
SPARKYTJ1
  • MEMBER
  • 12 POSTS
My blonde friend says steady she guess. lol
Sep 30, 2020 at 1:35 PM (Merged)
Avatar
JACOBANDNICKOLAS
  • CAR REPAIR CONTRIBUTOR
  • 110,190 POSTS
You need to have the computer scanned for trouble codes.
Sep 30, 2020 at 1:35 PM (Merged)
Avatar
MOLSONCANADIAN
  • MEMBER
  • 81 POSTS
Has the main fuel relay been replaced?
If not, it could be the culprit.

Does this usually happen after the engine is hot or when it is hot outside?
Sep 30, 2020 at 1:35 PM (Merged)
Avatar
LBRININ
  • MEMBER
  • 1 POST
My car's been ok but today when i went down to vote, it won't even turn over or try to turn over. The radio ac turn signals head lights seem to work albeit dimly when i turn the key nothing happens,,when I release the key the check engine light comes on and beeps a number of times,,5 I think what should I do? is this serious?
Sep 30, 2020 at 1:35 PM (Merged)
Avatar
KHLOW2008
  • CAR REPAIR CONTRIBUTOR
  • 41,814 POSTS
Hi lbrinin,

Honda does not have any beeping for engine control system failure. The problem is most likely to be a fault with the security system or a failing ignition switch.
Sep 30, 2020 at 1:35 PM (Merged)
Avatar
NANNA5
  • MEMBER
  • 1 POST
Sometimes my car will not start in drive. I have to put it in neutral to start. Even when I put it in neutral I have to move the shift around a little. When the car gets started its shakes and rumbles. When I began to drive it runs good. Is this a transmission problem?
Sep 30, 2020 at 1:36 PM (Merged)
Avatar
KHLOW2008
  • CAR REPAIR CONTRIBUTOR
  • 41,814 POSTS
Hi nanna5,

There must be some mistake here, engine cannot be started in Drive, only Park or Neutral.

Problem should not be trans. The most likely cause is a bad Park Neutral Position switch or gears shift lever.
Sep 30, 2020 at 1:36 PM (Merged)
Avatar
CORAZONPOETA
  • MEMBER
  • 4 POSTS
150,000 miles, manual V-4, won't even crank. Inside panel turns on. Lights and wipers work, radio works. Won't even crank. Steering wheel locks and I have to play with it to get the key to turn.
Sep 30, 2020 at 1:36 PM (Merged)
Avatar
BRUCE HUNT
  • CAR REPAIR CONTRIBUTOR
  • 3,754 POSTS
First determine that the battery is fully charged. Lights don't take much to run. Then be sure the connections on the battery are clean and secure. Still no start? Is the ground to the car clean and secure? After that move to the starter and have it tested. Is there power there when the switch is trying to start it? You could be looking at an ignition switch problem.
Sep 30, 2020 at 1:36 PM (Merged)
Avatar
A700_KSA
  • MEMBER
  • 1 POST
I have a 1992 honda accord-ex. I had the lights on today for 4 hours and i go back the complete battery seemed to be drained cause i could not start the car. I tried starting it with the jump cable switching on the other car for like 5 minutes but it isnt cranking at all. and the shift knob doesnt move to drive either so that i could move the car by pushing it. could anyone tell me whats the deal with the car. Thanks.
Sep 30, 2020 at 1:36 PM (Merged)
Avatar
BRUCE HUNT
  • CAR REPAIR CONTRIBUTOR
  • 3,754 POSTS
If it ran when you left it, pull the battery and charge it up or put in a new one. To get the tranny to shift insert the key in the slot and shift the ignition.
Sep 30, 2020 at 1:36 PM (Merged)
Avatar
HONDAGUY1212
  • MEMBER
  • 3 POSTS
hey man come to cb7tuner.com If you got a 92 honda accord
Sep 30, 2020 at 1:36 PM (Merged)
Avatar
LA.VERO
  • MEMBER
  • 40 POSTS
I put key in and turn to start car radio lights come on but no start. makes no clicking noise, nothing when i turn key over. please help. i am late for work.
Sep 30, 2020 at 1:36 PM (Merged)
Avatar
DANNY L
  • CAR REPAIR CONTRIBUTOR
  • 5,648 POSTS
Hello, I'm Danny.

It sounds like you may be having an issue with the starter solenoid.If you have the starter removed you can take to your local auto parts store and they will test for free. Here are a few starter tutorials for you to view:

https://www.2carpros.com/articles/how-a-starter-and-solenoid-works

https://www.2carpros.com/articles/how-to-replace-a-starter-motor

https://www.2carpros.com/articles/starter-not-working-repair

Hope this helps and thanks for using 2CarPros.
Danny-
Sep 30, 2020 at 1:36 PM (Merged)
Avatar
CHAQUETTA SIMMONS
  • MEMBER
  • 1 POST
1992 Honda Accord 4 cyl Automatic

My car won't start nor turn over. I have replaced the starter, battery and checked all fuses. What is the problem? The only hting that i don't know about is the Relay Unit (fuse)
Sep 30, 2020 at 1:36 PM (Merged)
Avatar
KHLOW2008
  • CAR REPAIR CONTRIBUTOR
  • 41,814 POSTS
Hi Chaquetta Simmons,

Do you mean the starter is not turning?

Is there any clicking noise when ignition is turned to START position?
Did you try moving the gear selector to Neutral and retest?
Are the dash indicators showing when ignition switch is turned to on and start?

With a remote wire attached to starter solenoid, does starter crank when battery voltage is applied?
Sep 30, 2020 at 1:36 PM (Merged)
Avatar
LAURENASHLEYKA
  • MEMBER
  • 1 POST
Engine problem
1992 Honda Accord Engine Size unknown Front Wheel Drive Automatic 110000 miles
----------------------------------------------------------------
i live in below freezing weather and my car has been sitting for a few weeks now and hasnt been driven. i was curious to make sure everything is okay with it and i went to start it and it tried and then slowly the sound of it starting went away. i bought it from a lot in the summer and they said everything had been done on it so i would think that had fresh antifreeze. i havent done anything to it yet but im wondering if it could just be my battery or i need new oil. im not sure but i need help becasue im still paying the car off and i dont want it to be permanently ruined!!!!!

when i start it it sounds like its trying for a second and then the sound turns into nothing slowly. everything electrical is on though, my radio and such. maybe it could be that there is barely any gas in it, i never filled it before it started sitting in my carport. it has arely any gas. could it just be that??
Sep 30, 2020 at 1:36 PM (Merged)
Avatar
BRUCE HUNT
  • CAR REPAIR CONTRIBUTOR
  • 3,754 POSTS
Sounds battery related, especially as a starting point. It should be able to turn over the engine for quite awhile before dieing. Not oil related and not gas related in would wager. It does not sound like the battery is in good shape.
Sep 30, 2020 at 1:36 PM (Merged)
Avatar
PACKFAN62
  • MEMBER
  • 1 POST
I just bought this car with 263,000 miles on it. It runs like a champ, however; in the mornings, when it's cold, it hesitates to start and takes a while to turn over. Also, when it is hesitating, the "drive" light on the transmission gear menu flashes on and off. Any advice for me on possible solution?
Sep 30, 2020 at 1:36 PM (Merged)
Avatar
KHLOW2008
  • CAR REPAIR CONTRIBUTOR
  • 41,814 POSTS
Hi packfan62, The symptoms described seems to indicate a faulty PGM-FI main relay. The contacts on the circuit board are bad and intermittently failing, causing fuel supply to be stopped.


https://images.2carpros.com/forum/automotive_pictures/192750_PGMFIRelay92Accord_3.jpg

If the starter seems weak, you need to check the battery voltage, it could be failing and not providing sufficient power to start.
Sep 30, 2020 at 1:36 PM (Merged)
Avatar
MARHONG
  • MEMBER
  • 22 POSTS
Hey guys, this is totally my fault. I put a new battery in my car because it needed one. However, I put the battery cables reverse on the battery posts (ie. positive on negative, negative on positive) and the cables really got hot and i quickly removed them. But now, my car won't start at all. It started before this incident. The car does not even turn over, just nothing when i turn the key. However, all my accessory power works when i turn the ignition to on. The lights, come on, the radio, etc. Any suggestions?
Sep 30, 2020 at 1:36 PM (Merged)