Will not stay running

Tiny
MKELEE
  • MEMBER
  • 1991 ISUZU TROOPER
  • 75 MILES
I just got an 4 cyl. Trooper. It has sat for 2 years. Have fresh gas, new battery. I can start it with ether. I dont hear a feul pump when I turn ignition on. But like I said it runs when I givwe itr a shot of ether. Any suggestions? Evry thing looks fines, Hoses (including Vacuum lines etc.
Sunday, September 18th, 2011 AT 1:13 AM

16 Replies

Tiny
JACOBANDNICKOLAS
  • MECHANIC
  • 110,192 POSTS
Check fuel pump pressure. My guess is that it is weak and not strong enough to pressurize the system and start it. After started, it may produce enough to keep it running.
Was this
answer
helpful?
Yes
No
Sunday, September 18th, 2011 AT 2:07 AM
Tiny
MKELEE
  • MEMBER
  • 15 POSTS
I JUST DONATED 5 BUCKS. I STARTED IT SEVERAL TIMES WITH ETHER AND IT WILL NOT KEEP RUNNING. I DO NOT HAVE THE EQUIPMENT TO CHECK FUEL PUMP PRESSURE. I DISCONECTED FUEL LINE AT TOP OF ENGING. AND AT FUEL FILTER THERE WAS SOME BAD GAS. I BLEW THRU AND IT WAS CLEAR. I PULLED FILTER IT WAS NOT CLOGGED. I TURNED THE IGNITION ON NO FUEL OUT FO TANK, I TRIED STARTING AND NO GAS PUMPED OUT OF TANK. SO I AM THINKING FUEL PUMP IS BAD.
Was this
answer
helpful?
Yes
No
Monday, September 19th, 2011 AT 1:09 AM
Tiny
JACOBANDNICKOLAS
  • MECHANIC
  • 110,192 POSTS
First, thank you for your donation. As far as the fuel pump test, go to this site for both directions and a video that shows how to check it. As far as tools, all you need is a fuel pressure gauge that most parts stores will lend to you.

https://www.2carpros.com/articles/how-to-check-fuel-system-pressure-and-regulator
Was this
answer
helpful?
Yes
No
Monday, September 19th, 2011 AT 1:53 AM
Tiny
MKELEE
  • MEMBER
  • 15 POSTS
I look at your article and read my service manual. I must test with the motor running to get a pressure. As I stated I can only get it to run with a ether shot, its not getting any gas to hold any kind of an idle for any period of time.
Was this
answer
helpful?
Yes
No
+1
Monday, September 19th, 2011 AT 2:18 AM
Tiny
JACOBANDNICKOLAS
  • MECHANIC
  • 110,192 POSTS
When you first turn the key on, engine off, the pump should build pressure. I need to know how much it is building. Also, I need to know the engine size.
Was this
answer
helpful?
Yes
No
Monday, September 19th, 2011 AT 3:27 AM
Tiny
MKELEE
  • MEMBER
  • 15 POSTS
Ok its a 4 cyl 2.6 i-tec. I followed manual procedures. I disconnected the fuel outlet hose at the bottom of the regulator and connected the fuel pressure guage to the outlet hose. Turned the key on and nothing happened, turned motor over and nothing happened.
Was this
answer
helpful?
Yes
No
-1
Tuesday, September 20th, 2011 AT 4:09 AM
Tiny
JACOBANDNICKOLAS
  • MECHANIC
  • 110,192 POSTS
Now check to see if the fuel pump is getting power. If it is, then the pump is bad. If there is no power, then you need to trace the power supply back checking for breaks n the wiring, bad relay.
Was this
answer
helpful?
Yes
No
Tuesday, September 20th, 2011 AT 4:15 AM
Tiny
MKELEE
  • MEMBER
  • 15 POSTS
OK I disconnected the fuel pump plug found I cold not make good contact with ends of wire at plug. I bared each wire (2) used a digital clamp meter turned to the setting w an ohms symbol (4000) put one probe at at each exposed wire and the meter sounded (ign on) I the used a test light (clamp attached to neg post of battery) probed each wire with ign. On but it did not light up. I then went to fuse block ther is 2 20 amp fuses one listed as fuel pump the other listed as fuel pump(st) with test light(circuit tester) clamp attached to the battery ground touched probe to each fuse and both times light lit. Found a 10 amp fuse listed as fuel pump relay coil(b)touch probe to this and light did not light up. I tried a new 10amp fuse and still did not light up. I am nat sure how to test relay. I also plugged fuel pump wires back together and turned ign on went to tank and did not hear anything.
Was this
answer
helpful?
Yes
No
Wednesday, September 21st, 2011 AT 2:33 AM
Tiny
JACOBANDNICKOLAS
  • MECHANIC
  • 110,192 POSTS
See if there is another relay with the same part number and switch them.
Was this
answer
helpful?
Yes
No
Wednesday, September 21st, 2011 AT 2:39 AM
Tiny
MKELEE
  • MEMBER
  • 15 POSTS
I switched with the a/c relay (Same part number) no noise at gas tank, the 10 amp fuse (fuel pump relay coil) still no light with circuit tester (clamp on neg. Terminal) ign. Was on
Was this
answer
helpful?
Yes
No
Wednesday, September 21st, 2011 AT 3:19 AM
Tiny
JACOBANDNICKOLAS
  • MECHANIC
  • 110,192 POSTS
Remove the relay and see if there is power to any of the points where it plugs in. Sorry this is taking long. They are things I automatically check. Something is telling me there is no power to the relay itself. IF that is the case, you need to trace the power supply back to its source, the ignition.
Was this
answer
helpful?
Yes
No
Wednesday, September 21st, 2011 AT 3:35 AM
Tiny
MKELEE
  • MEMBER
  • 15 POSTS
Ok I pulled relay and wth the ign on only the center plug lights up the circuit tester that is clamped to the neg post. There is 5 total plugs or spades whatever you call them thabk you for your time
Was this
answer
helpful?
Yes
No
Wednesday, September 21st, 2011 AT 5:14 PM
Tiny
MKELEE
  • MEMBER
  • 15 POSTS
I donated another 5 bucks (total of 15) replied with the answer to jacobnickolas and have not heard back that was 8 hours ago, Whats up?
Was this
answer
helpful?
Yes
No
Thursday, September 22nd, 2011 AT 12:54 AM
Tiny
JACOBANDNICKOLAS
  • MECHANIC
  • 110,192 POSTS
Hi:

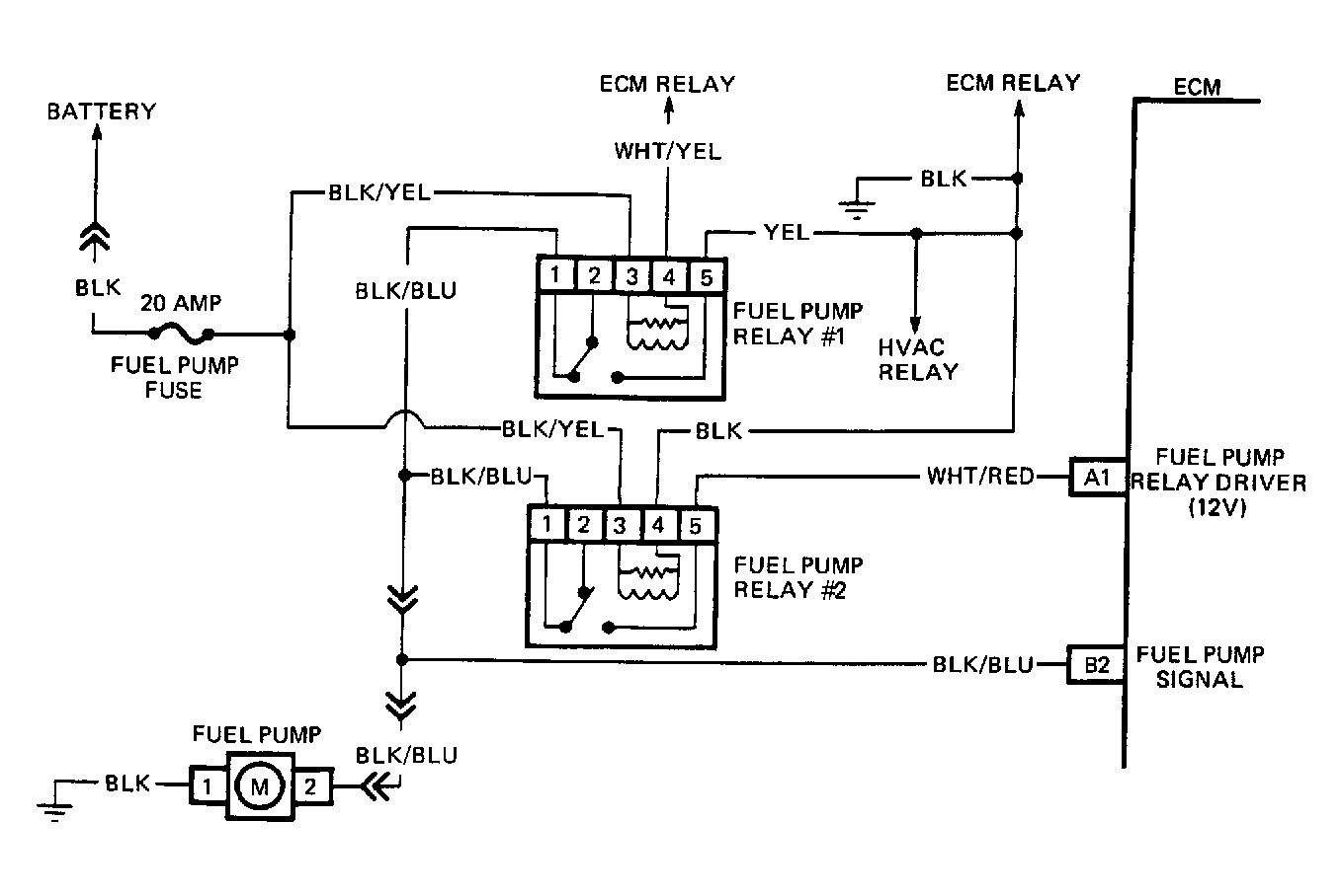
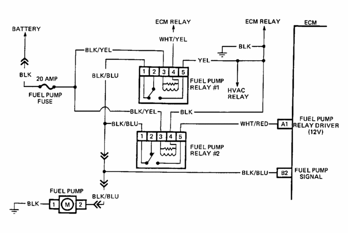
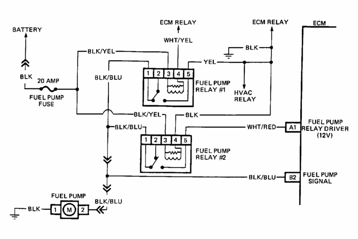
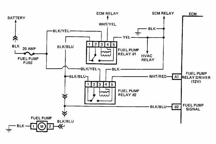
I just now got your email. I have no idea why it took so long. Listen, there is no need to continue donating. Although it is appreciated, I'm here to help get you through this. I have attached a wiring schematic of the relay for your review. Take a look at it and let me know if it helps. It shows where power is supplied (hot all the time from battery) and from there, you can determine where it goes.
Was this
answer
helpful?
Yes
No
Thursday, September 22nd, 2011 AT 1:49 AM
Tiny
MKELEE
  • MEMBER
  • 15 POSTS
Hi: I am confused ( there is a surprise!) Your schematic and my manuals schematic and the isuzu wiring do not match.I have 2 relays one in the fuse block and one under the dash(i think its the one) I have two twenty amp fuses and one 10 amp fuse.
One 20 amp fuse is on the fuse block as #23 fuel pump (st)
the other 20 amp fuse is listed as # 24 fuel pump
the 10 amp fuse is listed as # 12 fuel pump relay coil (b)
your drawing and the manual do not show the 10 amp fuse or one of the 20 amp fuses (#23)
the wiring colors do not match up.
The #24 20 amp fuse has a white wire and a blue with white stripe wire
The #23 20 AMP FUSE has a black with blue strip wire and a black with a white stripe wire
the 10 amp fuse has a white with blue stripe wire (just one wire)
the relay at the fuse block has
a white with red stripe
a black with blue stripe
a black with yellow stripe
a black with red stripe and red rings
a black with red rings

the relay in the cab has :
a black with red ring ( qty 2 wires )
a blue with red strip
a blue with orange stripe
a green with orange stripe with red rings
a black with red ring

I bared the ign wires
a white with black stripe
a black with yellow stripe
a black with red stripe
a blue
a black

the fuel pump has a black wired and a black with yellow

Can I just wire a circuit in bypassing everything?
Was this
answer
helpful?
Yes
No
Tuesday, September 27th, 2011 AT 9:22 PM
Tiny
RIVERMIKERAT
  • MECHANIC
  • 6,110 POSTS
Mkelee, have you gotten this fixed yet?
It's not recommended to wire in a bypass circuit for the fuel pump because there are safety features built into the circuit. Check the fuel pump relay diodes, under the left side of the dash. The image also shows a fuel pump test point.
Was this
answer
helpful?
Yes
No
Monday, December 26th, 2011 AT 3:58 AM

Please login or register to post a reply.