Saturday, July 22nd, 2017 AT 7:47 PM
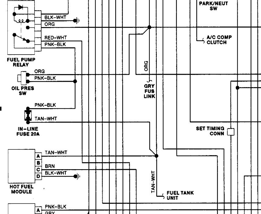
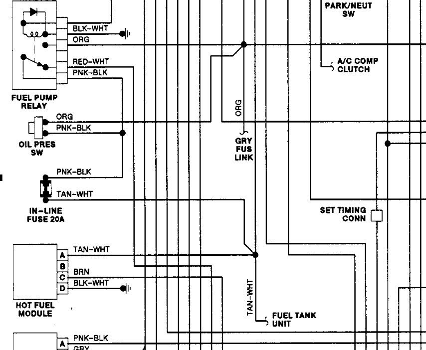
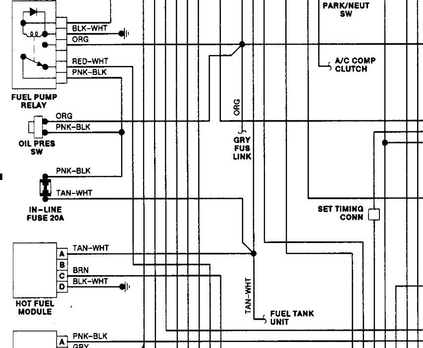
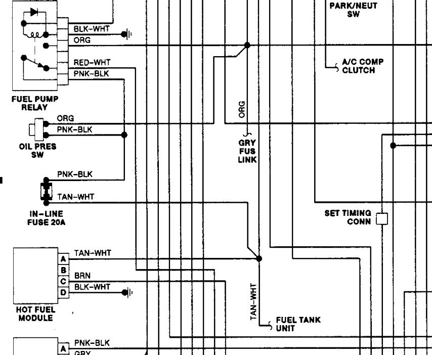
Truck just stopped running checked to see if getting fuel and not. Changed fuel pump in tank and still not. Need to know witch wire is hot to pump and does it need a full twelve volts. There is a purple wire and a tan or white wire. What else can I check?


