Car cranks but won't start

Tiny
MUSTANG87
  • MECHANIC
  • 261 POSTS
Have u tried changing the ignition control module on side of distributer?If thats good try changing the map sensor on fire wall. Im sure you know what im saying.
Was this
answer
helpful?
Yes
No
Thursday, November 29th, 2018 AT 1:12 PM (Merged)
Tiny
MUSTANGMANNA1988
  • MEMBER
  • 2 POSTS
I changed the tfi that is wat is on the side of the distbuor we are going to try the whole distbuor I never thought of the map sensor we will have to try that next
Was this
answer
helpful?
Yes
No
Thursday, November 29th, 2018 AT 1:12 PM (Merged)
Tiny
KLFITZ
  • MEMBER
  • 7 POSTS
Try the pick up coil inside the distributor.
Was this
answer
helpful?
Yes
No
Thursday, November 29th, 2018 AT 1:12 PM (Merged)
Tiny
LH_SPENCER
  • MEMBER
  • 4 POSTS
  • 1990 FORD MUSTANG
  • V8
  • 2WD
  • MANUAL
  • 102,000 MILES
90' Mustang GT. Car will not start. Turn key on @ nothing works. No noise of fuel pump turning on, no power to starter solonide, Changed TFM on distributor. Nothing seems to make the car come alive. Wasn't able to locate a ignition ground switch.
Any suggestions?
Was this
answer
helpful?
Yes
No
Thursday, November 29th, 2018 AT 1:12 PM (Merged)
Tiny
CARADIODOC
  • MECHANIC
  • 34,468 POSTS
So you're saying everything is dead, just the same as if there was no battery in the car? If that's correct, start by checking the two large copper nuts on the starter relay / solenoid on the inner fender. Ford likes to use one of them as a common tie point for all of the other electrical circuits.

If those nuts are tight, use a test light or digital voltmeter to follow the battery cables to see where voltage is lost. That will be the point to look for a bad connection.
Was this
answer
helpful?
Yes
No
Thursday, November 29th, 2018 AT 1:12 PM (Merged)
Tiny
2CP-ARCHIVES
  • MEMBER
  • 4,540 POSTS
  • 1990 FORD MUSTANG
  • 150,000 MILES
I purchased this car 3 months ago and have been driving it as a daily car since. One day I was running errands, after leaving a store I got in the car and it would not start. I sat there looking over the engine and could not find anything obvious. After a few cranks I got it started by pumping the gas, even though the car is a EFI. The car got me home but didn't have power above 3000 RPM's as a matter of fact it was like the engine hit a rev limiter. I replaced plugs, wires, cap, and rotor that day. I also since replace the mass air meter, MAP sensor and the computer. I'm getting spark to the plugs. It takes a while to start but after 3 minutes of warm up it will idle without and help from the gas pedal. After 5 minutes it will rev all the way to 6000 without hesitation, but as soon as I go for a drive it acts like its misfiring, and has a hard time to go above 3000 RPMs. The car is completely stock and is an automatic. Do you have any ideas?
Was this
answer
helpful?
Yes
No
Thursday, November 29th, 2018 AT 1:12 PM (Merged)
Tiny
CJ MEDEVAC
  • MECHANIC
  • 11,005 POSTS
Have your codes checked....'round here "autozone" is capable of scanning obd i.....write down the exact codes (not just their "interpretations"

Sorta sounds like a fuel issue......check your fuel pressure too

Whenever a "new arrival" comes to my house, or "the family"i do a full 100% tune-up, and replace all fluids....all!

I like to start out fresh/ know what i'm up against/ i usually run across other stuff that needs attention during the process.........in case you ain't noticed...people will lie to ya!

These are very good guides.....i generally perform "overkill"

Http://www.2carpros.com/questions/2007-ford-taurus-tune-up

I also do this.......as a pre--purchase test.....sometimes it makes 'em mad, it also gives me some leverage on price.............."up front" before i do it, i tell 'em " a steady needle at 20hg" is what i wanna see!.......if it's steady and low, i sorta feel like i can tune it in better (but they don't know that), i might offer lower----if they don't believe me.......i sometimes show 'em my dash mounted vacuum gauge in my jeep....it's pullin' a steady 21hg at idle

Http://www.2carpros.com/questions/1988-ford-bronco-need-heads-rings-bad

Lemme know how things are going

The medic
Was this
answer
helpful?
Yes
No
Thursday, November 29th, 2018 AT 1:12 PM (Merged)
Tiny
LEX9614
  • MEMBER
  • 7 POSTS
  • 1990 FORD MUSTANG
I can not get the car running it trys to start but it dont. Can I have the steps on how to set the distributor timing?
Was this
answer
helpful?
Yes
No
Thursday, November 29th, 2018 AT 1:12 PM (Merged)
Tiny
RASMATAZ
  • MECHANIC
  • 75,992 POSTS
-Put the engine no.1 piston on its compression stroke/TDC, align the crank pulley to 0/TDC markings-check if rotor is pointing to no.1 cap tower if not remove the distributor and reinstall it making sure rotor is pointing to no.1 cap tower, attempt to start-if it starts use a timing light to set the ignition timing to specs
Was this
answer
helpful?
Yes
No
Thursday, November 29th, 2018 AT 1:12 PM (Merged)
Tiny
LACEYMC
  • MEMBER
  • 4 POSTS
  • 1989 FORD MUSTANG
  • 5.0L
  • V8
  • 2WD
  • AUTOMATIC
  • 70,000 MILES
My car will start if you put ether in the starter body. I put a new fuel pump on it, checked all the fuses, new distributor, fuel pressure regulator, checked inertia switch in the trunk. Fuel injectors are fine. I went through your entire checklist for crank but no start all the way down to "obscure starting issues" and I have none of those problems. I have spent a lot of money on the car already and still it will not crank. Any idea of what the problem could be? I have not been through any water puddles or hit any potholes. I was driving the car one day and it was running fine. I parked it, and then next weekend it just would not start.
Was this
answer
helpful?
Yes
No
-1
Thursday, November 29th, 2018 AT 1:12 PM (Merged)
Tiny
HMAC300
  • MECHANIC
  • 48,601 POSTS
Check the brown fusible link on starter relay by battery it should have twelve volts on both sides that powers the fuel pump relay and may be your problem. I am assuming you cannot hear the pump kick on when key is turned on. If that is burnt up no fuel it will attach to an orange/light blue wire.
Was this
answer
helpful?
Yes
No
Thursday, November 29th, 2018 AT 1:12 PM (Merged)
Tiny
LACEYMC
  • MEMBER
  • 4 POSTS
I checked that fusible link - not the problem. Also, I have 45 psi fuel pressure.
Was this
answer
helpful?
Yes
No
Thursday, November 29th, 2018 AT 1:12 PM (Merged)
Tiny
HMAC300
  • MECHANIC
  • 48,601 POSTS
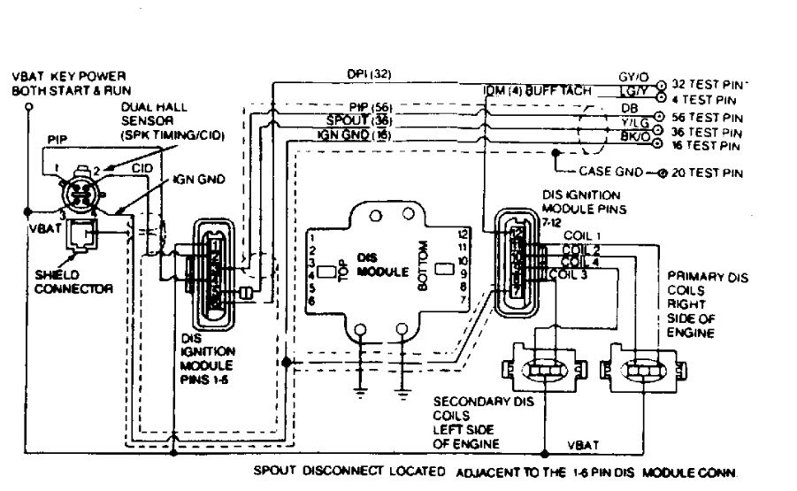
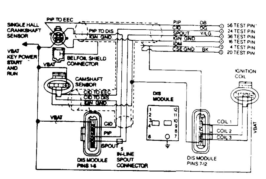
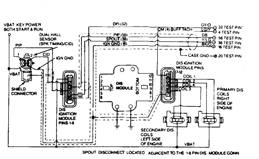
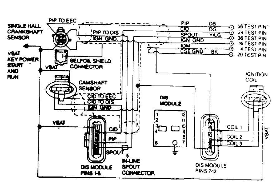
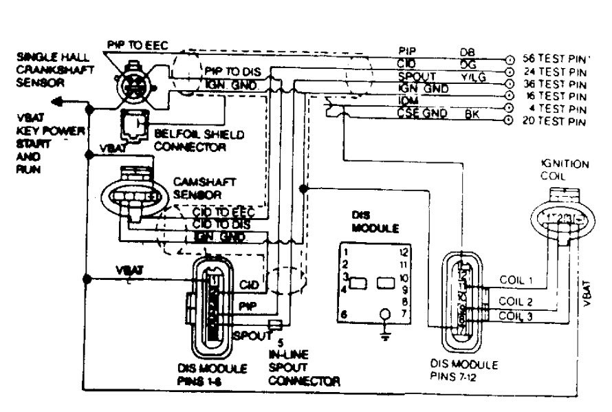
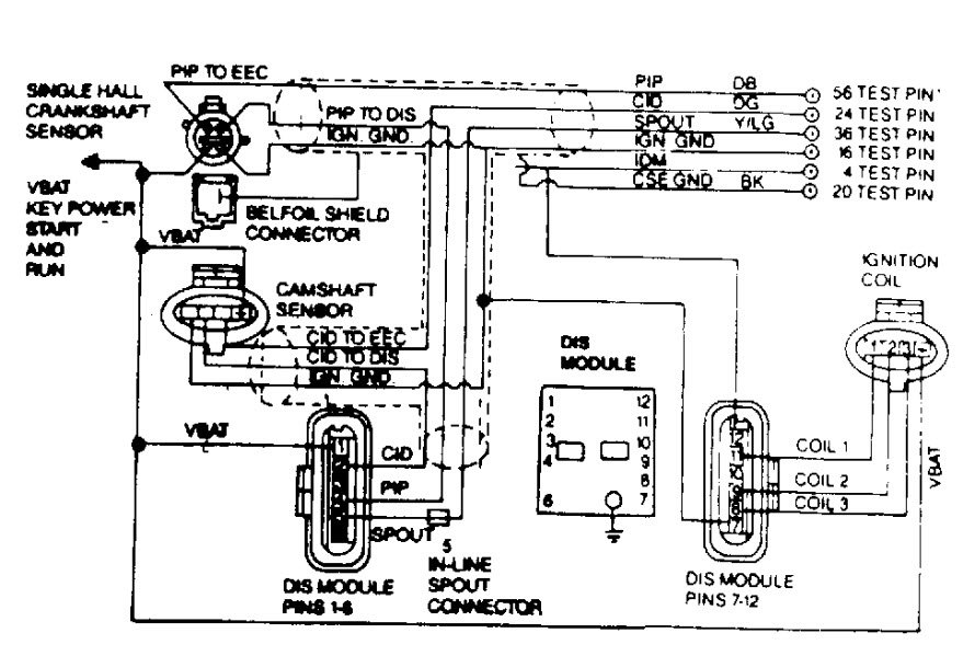
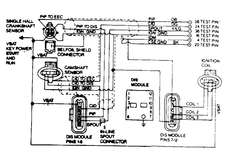
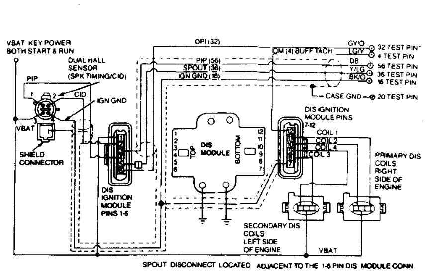
Then if you are spraying either in it and it is starting there is an ignition problem not letting fuel injection work. Scan for codes and follow pictures for instructions test ignition system only as you already have fuel pressure.
Was this
answer
helpful?
Yes
No
Thursday, November 29th, 2018 AT 1:12 PM (Merged)
Tiny
LACEYMC
  • MEMBER
  • 4 POSTS
I have checked and/or replaced all components of the ignition system. Last weekend I replaced all of the fuel injectors. This weekend I put a brand new distributor on it.
Now I'm thinking the only thing left is the ECU. I removed it and can't visibly see anything wrong with it. Nothing looks burnt up or corroded.
Was this
answer
helpful?
Yes
No
Thursday, November 29th, 2018 AT 1:12 PM (Merged)
Tiny
HMAC300
  • MECHANIC
  • 48,601 POSTS
Have you done any of the tests I sent? What I sent is to diagnose your problem. Please follow those to see why your car isn't starting
Was this
answer
helpful?
Yes
No
Thursday, November 29th, 2018 AT 1:12 PM (Merged)

Please login or register to post a reply.