1986 Ford Crown Victoria Rapid Acceleration Relay? Or vacuu

Tiny
DENNISHOW
  • MEMBER
  • 1986 FORD CROWN VICTORIA
  • V8
  • 2WD
  • AUTOMATIC
  • 200,000 MILES
When accelerating, load put on engine, the a/c stops working. Vent door closes, a/c shuts off, heat starts coming thru (no blower running). Let up on gas, a/c comes back on, until gas depressed again. If using Cruise Control, when going up even the slightess grade the a/c shuts down, then comes back on when car levels - if Cruise maintains speed on level ground (without a load) the air works fine. I've check every vacuum line I can see/find, everything looks good. Tromp down on gas for less than 5 seconds and let up on pedal, a/c stays on. Take off normally and a/c shuts off at 5 or 6 seconds, then the air comes back on when desired speed is obtained. Ford dealer said I needed a RAPID ACCELERATION DELAY SWITCH or RELAY? Or is this a "vacuum" failure?
Saturday, July 24th, 2010 AT 7:51 PM

13 Replies

Tiny
JACOBANDNICKOLAS
  • MECHANIC
  • 110,194 POSTS
It sounds like a vacuum issue. Have you checked for leaks under the dash?
Was this
answer
helpful?
Yes
No
Tuesday, August 17th, 2010 AT 12:59 AM
Tiny
DENNISHOW
  • MEMBER
  • 6 POSTS
Yes, have traced and checked every vac line I could find. Have checked under the hood and under the dash, problem is constant - under load, accelerate and the air goes off, comes back on when speed is maintained or road levels (i.E, no load on engine). Driving me crazy
Was this
answer
helpful?
Yes
No
Monday, August 23rd, 2010 AT 1:26 AM
Tiny
WAY2OLD
  • MECHANIC
  • 195 POSTS
Look just above the gas pedal and see if there is a little plactic valve in a vacuum line. One side is black and the other white. That is a one way check valve to keep vacuum held in the a/c controls to prevent what you are describing. Remove the valve and blow both ways. If air passes in both directions, the valve is bad.
Was this
answer
helpful?
Yes
No
Monday, August 23rd, 2010 AT 5:39 PM
Tiny
JACOBANDNICKOLAS
  • MECHANIC
  • 110,194 POSTS
That is correct. If it is good, remove the control panel and see if there is vacuum to it. Let me know what you find.

Joe
Was this
answer
helpful?
Yes
No
Monday, August 23rd, 2010 AT 10:10 PM
Tiny
DENNISHOW
  • MEMBER
  • 6 POSTS
Thanks for the advice. Found the check valve, ordered and picked up from Ford. Installed (along with the check valve on the engine side of firewall off what appears to be a control block - a total of four lines run off this block two large lines, the line the check valve was on and the bottom one a small plastic line), NO CHANGE, problem still exists.

Checked all vacuum lines again - can't find any problem with lines, connectors. Tried spraying carburator cleaner along lines also - no indication of any leaks.

I did discover another issue - the Heater won't work. Put the selector on FLOOR and everything shuts off. Seems to work fine on HI/LO, MIX and Defroster. When the a/c shuts down when accelerating -
The MAX Blower shuts down
A door closes (one behind the Glove Box)
The a/c continues blowing cold air for a few seconds
and then HOT air is blown out?

Driving me crazy!
Was this
answer
helpful?
Yes
No
Thursday, September 2nd, 2010 AT 10:05 PM
Tiny
JACOBANDNICKOLAS
  • MECHANIC
  • 110,194 POSTS
There has to be a vacuum leak there under the dash going to the blend door that is causing it to happen. The blend door, located near the heater core, is what determines if you get heat or AC. It sounds like it shuts and then heat is allowed to enter the vehicle rather than the AC.
Was this
answer
helpful?
Yes
No
Friday, September 3rd, 2010 AT 7:32 AM
Tiny
DENNISHOW
  • MEMBER
  • 6 POSTS
Thanks, will go over everything again. It sounds like something simple, but it's hidding really well.
Was this
answer
helpful?
Yes
No
Friday, September 3rd, 2010 AT 11:03 AM
Tiny
JACOBANDNICKOLAS
  • MECHANIC
  • 110,194 POSTS
Let me know what you find.
Was this
answer
helpful?
Yes
No
Friday, September 3rd, 2010 AT 12:42 PM
Tiny
DENNISHOW
  • MEMBER
  • 6 POSTS
I checked the line going to the blower door, disconnected the vacuum line, accelerated, the line LOST Vacuum! Checked the line, goes to a "t" then splits off, one line to the actuator housing for the Climate Control Switch the other is "buried" looks like it goes up and through the firewall? Could it be the Climate Control Switch? There are eight vacuum lines going into this switch - and the heater doesn't work - maybe the entire switch is bad?
Was this
answer
helpful?
Yes
No
Saturday, September 4th, 2010 AT 12:31 AM
Tiny
JACOBANDNICKOLAS
  • MECHANIC
  • 110,194 POSTS
Chances are the switch is fine. Disconnect the one that appears to go through the firewall and see if the same thing happens. That is the supply line. If it still does it, that is where the problem is.
Was this
answer
helpful?
Yes
No
Sunday, September 5th, 2010 AT 10:17 PM
Tiny
DENNISHOW
  • MEMBER
  • 6 POSTS
Sorry for the delay in getting back to you, I have worked on this every day and it only gets worse.

Local dealer checked vacuum under the hood and says everything in front of firewall is Ok. Removed each of the 15 or so vacuum lines under the dash, checked lines for damage. Further investigation has turned up that the same thing happens when the Climate Control Switch in set on "Vent", i.E, the cool vent air becomes hot on acceleration, returns to normal vent air when I let off the gas.

On both A/C or vent the same thing happens and the system DEFAULTS to putting all air flow to the windshield - which the dealer says is the default if any problem occurs with the heater, a/c, ect.

Heater DOES NOT WORK AT ALL. When the Climate Control Lever is moved from off all the way across to defrost, doors open and close, air changes directions, everything seems to work - EXCEPT - when set to FLOOR (heater) its the same as setting to "OFF", everything IMMEDIATELY STOPS. No air flow anywhere, including the windshield. Removed switch and cleaned all contacts, including the "strips" inside the switch, re-lubed and put back together, the ball bearing is in place and the switch does work.
Wiring is all in place - is it possible that there is an "in-line" circuit breaker for the heater, that is NOT mentiioned in the owners manual? Have also checked all fuses, the heater, the a/c and other components on the same fuse - all work except heater door? Heater blower?

I am not a mechanic, don't know how vacuum systems work, don't know how to locate the "door" for the heater - appears that this "door" is not working at all. Assuming the same blower is used for the heater and/or a/c, if so, the blower works.

Really don't have the money to take the car to the dealer and let them have for one or two days - Service Advisors admitted they didn't know what was wrong - 86' crown vic not on their computers - have to lookup in books? How is mechanic going to determine what is wrong? And, can I do the same thing to find problem, or just give up?
Was this
answer
helpful?
Yes
No
Sunday, September 26th, 2010 AT 4:28 PM
Tiny
JACOBANDNICKOLAS
  • MECHANIC
  • 110,194 POSTS
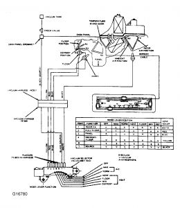
Never give up. First, if you can't get any heat, that tells me one of two things. Either the heater core is clogged or the blend door isn't working. It is a vent door that determines if you get AC or heat. It is located near the heater core.

As far as the vent doors, there are no fuses. As far as a vacuum leak, I would say it is under the dash and not the hood.

Here is a vacuum diagram of the system. From what I read, there is a yellow and blue vacuum hose that runs to the vent door that switches from floor to defroster. Check them for leaks. Something is telling me there isn't enough vacuum to force it out the floor. As far as the blend door, it is operated by a cable. All you can do with that is check to make sure it isn't broken, disconnected, or damaged in any way.

Take a look at the diagram. You may need to enlarge it to read it.


https://www.2carpros.com/forum/automotive_pictures/249084_5_76.jpg



Let me know what you find.

Joe
Was this
answer
helpful?
Yes
No
Monday, September 27th, 2010 AT 9:38 PM
Tiny
OLGEORGE
  • MEMBER
  • 4 POSTS
Image is too blurred to read even when enlarged.
Was this
answer
helpful?
Yes
No
Friday, October 14th, 2011 AT 12:04 AM

Please login or register to post a reply.