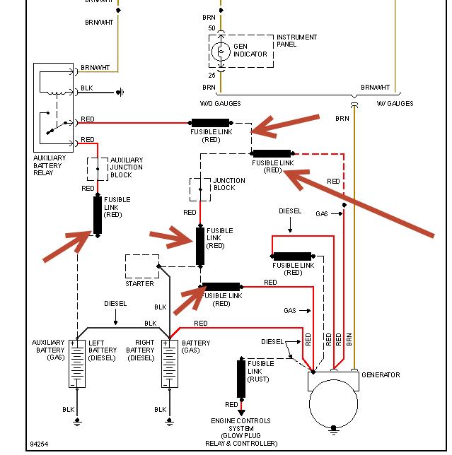
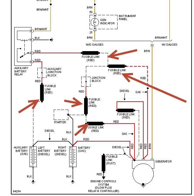
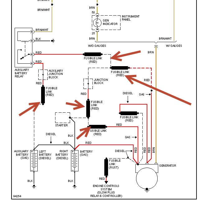
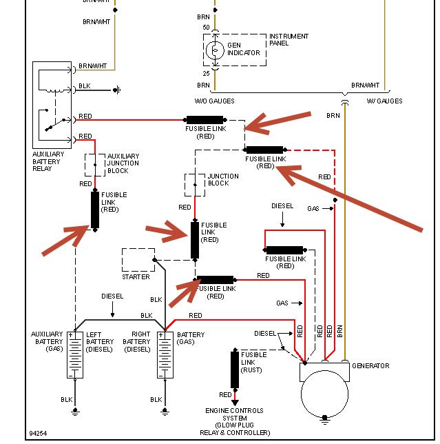
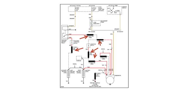
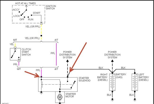
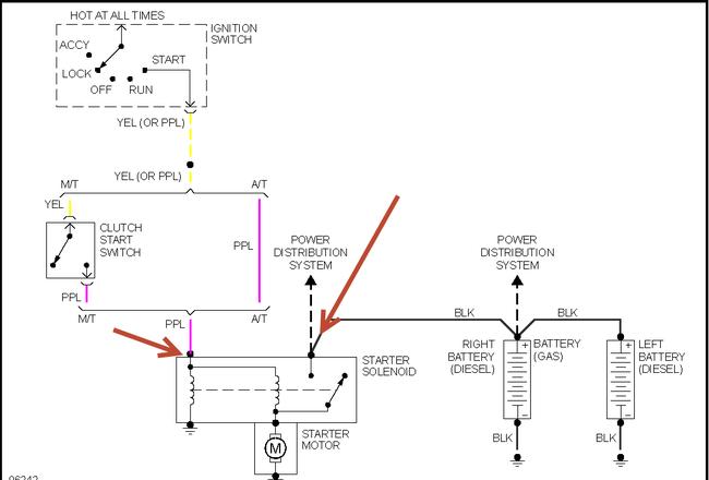
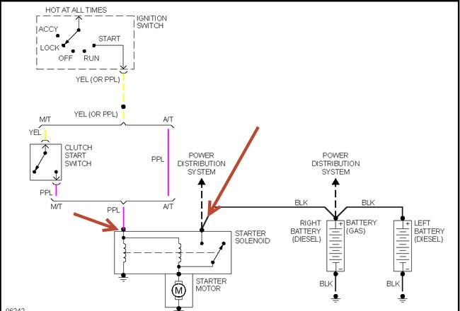
Replaced starter switch
Checked fuses
Tested starter
Ripped apart wire harness testing
1/2 the fuse panel doesn't work
Headlights and horn and dome light still work
Radio dash ignition flashers and heater are all out
Monday, January 27th, 2014 AT 9:33 AM



