Not starting

Tiny
BOBBY BASS
  • MEMBER
  • 2004 MITSUBISHI LANCER
  • 2.4L
  • 4 CYL
  • 2WD
  • MANUAL
  • 200,000 MILES
So far, I've checked the following, timing belt is good. Compression is 210 PSI across the board. Replaced the cam shaft position sensor and the crank shaft position sensor. All four cylinders have spark.
I believe I have a fuel issue. It's a new fuel pump that's in it. The injectors are getting power and have pulse as well, tested via test light. I pulled the fuel line from the fuel rail and put it in a jug, cranked the engine over and it fills the jug no problem. So, fuel pump is pumping.
Reason I believe it's a fuel issue is if I spray aerosol sure start fluid in the intake it starts and runs for a few seconds until the start fluid is gone.
I pulled the injectors and bench tested them. They spray fine and I cleaned them while they were out.
What am I missing here? Like I said it starts and runs off the sure starter fluid. Am I not getting enough fuel pressure possibly? I don't see a port to put a gauge to test the pressure. What else could be happening here?

Car listed above is a Ralliart model.
Sunday, November 21st, 2021 AT 2:21 PM

48 Replies

Tiny
BOBBY BASS
  • MEMBER
  • 27 POSTS
Oh, and I wanted to add, there are no DTC's upon scanning.
Was this
answer
helpful?
Yes
No
Sunday, November 21st, 2021 AT 3:54 PM
Tiny
KASEKENNY
  • MECHANIC
  • 18,907 POSTS
Okay. You have almost found the issue. We need to dig a little further on the fuel issue because you are correct that this is a fuel issue.

So, we need to start with checking the actual pressure. Here is a guide that will help with this:

https://www.2carpros.com/articles/how-to-check-fuel-system-pressure-and-regulator

Just because it can produce volume does not mean that the pump is able to build pressure.

Plus, this could also be an issue with another part of the system that is preventing the pressure from building like a faulty regulator or even leaking injectors.

I doubt it is a leaking injector because if you are adding more fuel in the intake and it starts then that shows a lack of fuel and a leaking injector would be introducing too much fuel.

So, I attached the process below on how to check the fuel pressure from the manual and I would start with this and if it is low then we have a fuel pump issue (even though it is new) or the regulator is stuck closed and not allowing the fuel into the injectors.
Was this
answer
helpful?
Yes
No
+1
Monday, November 22nd, 2021 AT 5:13 PM
Tiny
JIS001
  • MECHANIC
  • 3,412 POSTS
I was going to ask about fuel pressure but looks like Kasekenny1 is on it. Let us know what the pressure is.
Was this
answer
helpful?
Yes
No
Monday, November 22nd, 2021 AT 10:02 PM
Tiny
BOBBY BASS
  • MEMBER
  • 27 POSTS
Thanks for the info, Kenny.
Okay, I just tested the fuel pressure. The gauge was bouncing around 50PSI while cranking, and when you stop cranking it dropped to 41/42 PSI and held there.
So, I'm guessing fuel pressure isn't the problem.
Now, I tested the fuel injector plugs, but while all four are unplugged, they all have power, and they all show pulse on the negative side while cranking.
I pulled the injectors, applied fuel and pressure to each one individually via a can of carburetor cleaner and hoses to adapt it together. Applied 12v and ground, all 4 sprayed a nice pattern.
Is it possible that everything works individually but not when it's all hooked up together? I read that if one injector shorts then none will fire.
I'm thinking I'm going to pick up a mechanic stethoscope and see if I can hear the injectors pulsing while it's all hooked up and the engine is cranking over.
What do you think?
Was this
answer
helpful?
Yes
No
Tuesday, November 23rd, 2021 AT 11:14 AM
Tiny
BOBBY BASS
  • MEMBER
  • 27 POSTS
Another update: I just double checked that the injectors are getting power. They are receiving both while the key is on engine off, and they also get power while cranking.
I also double checked for pulse on the ground side and all four are getting pulse while cranking the engine over.
I then broke out my multimeter and tested each injector for amp draw. All four injectors draw.85 amps with 12v applied.
I do not have a stethoscope to listen to them during cranking though. It's hard to try to use a screwdriver when the engine is not running because it shakes more trying to crank it over.

Anything else I'm missing? Any idea which wire coming from the ECM is the injector pulse driver?
Was this
answer
helpful?
Yes
No
Tuesday, November 23rd, 2021 AT 2:47 PM
Tiny
BOBBY BASS
  • MEMBER
  • 27 POSTS
I also want to point out the obvious, yes there is definitely lots of gas in the tank. And it is not old.
Was this
answer
helpful?
Yes
No
Tuesday, November 23rd, 2021 AT 2:55 PM
Tiny
KASEKENNY
  • MECHANIC
  • 18,907 POSTS
Okay. Let's actually go back to your fuel pressure. When you say it was bouncing around 50 PSI and then immediately dropped to 41, that concerns me.

Your fuel pressure should be about 324 kPa or 46 PSI. Fuel pressure should not be bouncing because the pump creates a steady pressure that a PSI gauge does not pick up the pulses of the pump because they are so fast, and the gauge does not measure down to that low enough level.

So that means if you have slightly high pressure it points to a restriction. Add in the fact that when you stop cranking the pressure drops to a proper level and the fact that you add fuel to the intake and it starts and runs, it all means that I suspect the regulator is stuck closed.

Basically, the pump can only create about 50-52 PSI at max output. Due to the injectors opening and slightly relieving the pressure it remains around 45 PSI. However, if that fuel is not getting to the injectors, then the pressure will not be relieved and would remain around the pumps max output.

If it were me, I see enough info that I would replace the regulator and retest the operation.
Was this
answer
helpful?
Yes
No
Wednesday, November 24th, 2021 AT 8:00 AM
Tiny
BOBBY BASS
  • MEMBER
  • 27 POSTS
Okay. And this is a return-less fuel system, so the fuel pressure regulator is in the tank with the pump. Local parts places don't have it in stock so I'm going to order it online. So, it will be about a week before I get it, I hand and be able to follow up here.

Actually, I'll do a short video of the gauge when I get home later and put it here if I can.
Was this
answer
helpful?
Yes
No
Wednesday, November 24th, 2021 AT 10:19 AM
Tiny
KASEKENNY
  • MECHANIC
  • 18,907 POSTS
Sounds great. Thanks for the update. We will be here whenever you get back to us.
Was this
answer
helpful?
Yes
No
Wednesday, November 24th, 2021 AT 10:37 AM
Tiny
BOBBY BASS
  • MEMBER
  • 27 POSTS
Here's a short video of the gauge.
Was this
answer
helpful?
Yes
No
Wednesday, November 24th, 2021 AT 1:47 PM
Tiny
JIS001
  • MECHANIC
  • 3,412 POSTS
Can you also provide a video on how you checked the injector pulse? As I am reading down the post you mentioned the injectors spray when you manually apply power and ground. To check the injector pulse a noid light would be the best tool to use but I would like to see how you're checking it without the noid light.

Does your vehicle have an immobilizer? Are there any type of security light flashing? If it has an immobilizer and the key is not recognized, then the injector pulse will be blocked if it does not recognize the key. If you can provide the video on the injector pulse and if there is any security light on that should give us a better idea of what is going on.
Was this
answer
helpful?
Yes
No
Wednesday, November 24th, 2021 AT 9:31 PM
Tiny
BOBBY BASS
  • MEMBER
  • 27 POSTS
Okay I just checked. I see no security lights on the dash. And with key in and in the on position I waited a bit and no lights come on either. I read that a green key light will flash after 10 seconds of the key being on I there's an issue.

To check for pulse first I got my multimeter and tested a injector plug for power. The pin on the right gets 12v with key on and continues to get 12v while cranking. The pin on the left is the pulse signal, to test it I took my test light and put the alligator clip on the positive post of the battery and put the probe from the light in the left pin on the plug. When cranking the engine over my test light flashes. I tested all 4 plugs like this. I can do a video if you'd like.

Another note, I'm going out of town tomorrow and will be somewhere I can get a stethoscope, so tomorrow night I'll be able to listen to the injectors while everything is plugged in and see if they are in fact firing or not.
Was this
answer
helpful?
Yes
No
Thursday, November 25th, 2021 AT 2:32 PM
Tiny
KASEKENNY
  • MECHANIC
  • 18,907 POSTS
Great point JIS001.

If the theft light does not come on when turning the key on, then that is an issue.

However, I think the Evolution is the only one with the theft system.

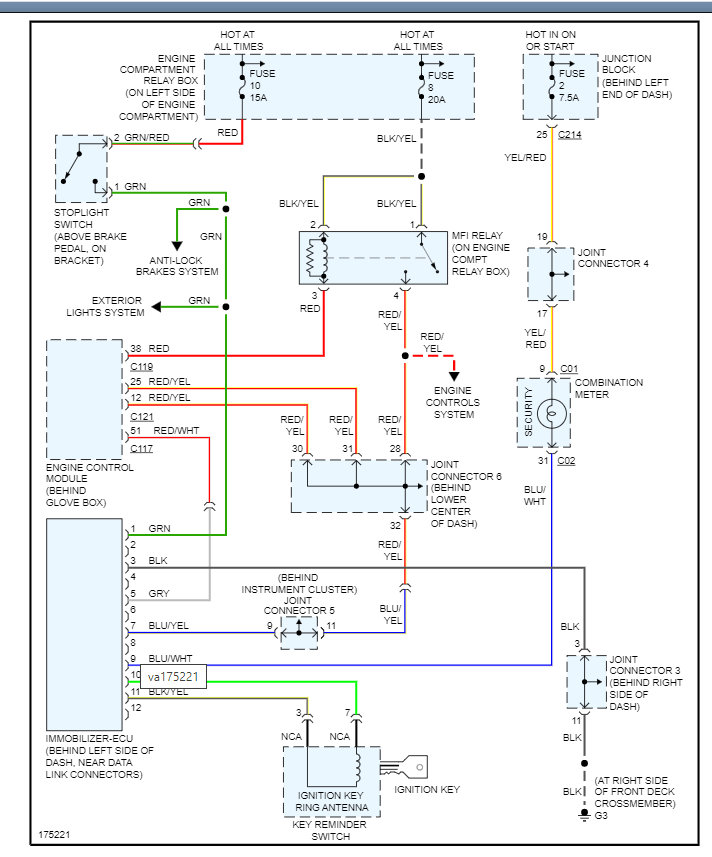
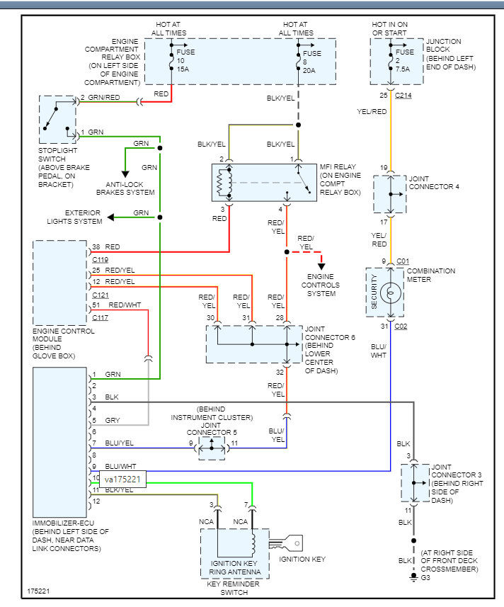
We can check this to find out if you do by seeing if there is an immobilizer ECU. It should be behind the dash near the DLC which is the connector that you hook a scan tool too.

Take a look at the attachments below and let us know if you can see it.
Was this
answer
helpful?
Yes
No
Thursday, November 25th, 2021 AT 6:26 PM
Tiny
BOBBY BASS
  • MEMBER
  • 27 POSTS
I read in a few different places. Some say all Mitsubishis have immobilizers since 2000. Some places say only evos have them, and some places say some cars have it and some don't. So very mixed results.
I looked under the dash by the obd2 port. I can't see anything that jumps out at me. Unless I remove more panels to look deeper. In the diagram it looks like it's more under the HVAC/fan controls. I can pull those panels tomorrow too to look
But I also looked in the owner's manual and see no mention or an immobilizer or alarm system anywhere in the book.
I did get a stethoscope today, but the wife is not feeling like going out to the garage tonight to assist. So, I'll check that in the morning.
Was this
answer
helpful?
Yes
No
Friday, November 26th, 2021 AT 4:12 PM
Tiny
KASEKENNY
  • MECHANIC
  • 18,907 POSTS
Sounds good. The picture is misleading, but it is going to be just over your right leg when sitting in the driver seat.

From what I can tell, the system was an option on most vehicles past 2000. So that means some may have it and some may not.

Today this is a standard system but back then, people could choose. Believe it or not, a lot of people didn't want the system and felt it was not trust worthy. They would prefer to just lock their doors and not worry about an "alarm system."

Let us know what happens. Thanks
Was this
answer
helpful?
Yes
No
Friday, November 26th, 2021 AT 5:11 PM
Tiny
BOBBY BASS
  • MEMBER
  • 27 POSTS
Okay. Big update. I bought this car a few weeks ago in its none running state. The fuel pump wasn't getting power I was told, the owner replaced the fuel pump, not the issue.
Apon some research I replaced the cam and crank sensor. One may have been bad. When I was testing for power, it was just key on engine off. But after more research I found out these cars don't prime first; the pump only runs when the engine is cranking. So, if the other owner wasn't getting power maybe he thought it should prime as well? But if he actually wasn't getting power, one of those sensors likely fixed the issue.
So now, I tested for spark, all 4 sparked fine, but I used a spark tester to check for spark.
I just used my stethoscope; all injectors are firing. I was ready to message here and say what do I do now, must be fuel pressure. But first, I decided just for fun, I'm going to pull the 4 plugs and test them for spark without the tester, just spark plug against ground. First 2 I check were good. Second 2 had bad to no spark. I had 2 old plugs kicking around that fit, they sparked good. Put it all back together, crossed my fingers, wife pushed the clutch and turned the key.
The old girl fired right up.
Why it started when I used the starter fluid before is a mystery. But she's running now!

Going to get four new plugs for it tomorrow.
Thanks so much you guys for helping me out.
My new daily drivers going to be on the road soon. :)
Was this
answer
helpful?
Yes
No
+1
Saturday, November 27th, 2021 AT 2:11 PM
Tiny
KASEKENNY
  • MECHANIC
  • 18,907 POSTS
Wow. That is great news. You are correct that we would have gone with a pump issue next so that is a great job.

Thanks for the update and let us know if you need other help in the future.

Thanks
Was this
answer
helpful?
Yes
No
+1
Saturday, November 27th, 2021 AT 3:28 PM
Tiny
BOBBY BASS
  • MEMBER
  • 27 POSTS
So, you'll probably never believe this. After my last post. Bought four new plugs the day after. Installed them, car fired right up, ran, and sounded great. Let it run and drove it around the yard for almost an hour. It wasn't registered for the road yet at this point. I was waiting to get it running first.
So, three days later, car sat behind the house where I had parked it. I got the car registered at the DMV, got the plate, all good to go.
Day after that I decided I'm going to run it over to my friend's place who has a hoist, so I can get a good look underneath and check the ball joints, wheel bearings, tie rods etc. Just to make sure she's good and safe for the road.
She wouldn't start. After several failed attempts, I pushed it back into my garage, my first thought was to check the plugs, to my surprise, no fire on any cylinders. I checked all 4 plugs, and checked the coils with the spark tester, nothing. I have no injector pulse. And no rpm signal while cranking.
The fuel pump does run while cranking the engine. Swapped out the new camshaft sensor with the old one. No change. Crank takes time to get to. But from earlier testing it seemed the camshaft sensor was the one responsible for the tach signal. But not positive. The cam sensor, I tested the wires. 1 outside has continuity with ground, the other outside wire has 12v with key on, and the middle wire has 5v. If I back probe the middle wire with the sensor plugged in but removed from the motor, it gets 5v and it drops to 0v if I put a wrench next to it. So, I'm thinking the sensor is working. One thing, the cam sensor had oil on it when I pulled it. Is there supposed to be oil inside where the cam sensor goes? Also, while back probing the middle wire, I installed the sensor back. And put a test light on the middle wire, and other end to ground, the test light did not flash while cranking, but I'm not sure thinking about it now if my test light works for 5v or not, I'll have to go check. Are there contacts inside where the cam sensor goes that could have fallen out or something?
And I did recheck the compression, same as before, 210 across the board, so not a timing belt issue.
Was this
answer
helpful?
Yes
No
Sunday, December 5th, 2021 AT 12:58 PM
Tiny
KASEKENNY
  • MECHANIC
  • 18,907 POSTS
The cam sensor may have oil on it but it should not be covered. Basically, it is relying on the fact that it picks up the high and low spots of the tone wheel.

So, the way it works is the ECM supplies 5 volts for this sensor and then the signal return is pin 2 and it should vary between 0 and 5 volts. It will be a little more than 0 and a little less then 5 but it pulses in a specific pattern so that the ECM knows the specific position.

However, if you are not getting a good signal then that is the issue.

If oil is contaminating that signal, then we need to try and clean it off and see if the engine starts.
Was this
answer
helpful?
Yes
No
Sunday, December 5th, 2021 AT 3:41 PM
Tiny
BOBBY BASS
  • MEMBER
  • 27 POSTS
I cleaned off the sensor, and I tried to blow out the area inside where the sensor goes, there's a lot of oil in there. Should it be dry in there? It still didn't start. Maybe I need to replace a seal in there?
Was this
answer
helpful?
Yes
No
Sunday, December 5th, 2021 AT 5:23 PM

Please login or register to post a reply.

Related Engine Not Running Content

Car Cranking but Not Starting? Try This
VIDEO