Will not stay running?

Tiny
SHERI ALLEN
  • MEMBER
  • 2000 GMC SIERRA
  • 5.7L
  • V8
  • 4WD
  • AUTOMATIC
  • 135,000 MILES
The truck will start but as soon as you put it in gear or give it gas it hesitates and wants to shut off. It has a used motor and transmission in it, but it was running good before we had to put a new rear end in it. I don’t know what to try on this truck. Any help would be appreciated.
The motor came out of a 1998 Chevrolet 2500 ours is a 3500 GMC 2000 utility bed it does have one vacuum line that is off, and I don’t know where it goes its sucking air, so I don’t believe it’s a vent it’s on the driver’s side.
Thursday, March 23rd, 2023 AT 10:36 AM

17 Replies

Tiny
AL514
  • MECHANIC
  • 5,595 POSTS
Hello, can you follow the vacuum hose to its connecting location and take a picture? For now if you dont know where it goes, at least block it off so you dont have a vacuum leak there. There can be any number of things causing a hesitation and stalling. Is the Check engine light on? I would block off the vacuum leak and if you can get to an auto parts store, they can scan the engine computer for free and tell you if there is any diagnostic trouble codes stored in the engine computer. A hesitation youre mentioning can be a fuel pressure or volume issue. A failing Catalytic Converter, You might want to pull out a couple spark plugs on each side of the engine and see if they are covered in carbon build up or if they are whiteish in color. If they are cover in black carbon and soot, that means the engine is most likely running too rich, and if the plugs are white, thats an indication of a lean running engine. The vacuum leak isnt helping things though, its better to be blocked off until you can figure out where or what it should be hooked to. Most likely its for the Evap system or possibly an EGR valve solenoid. I will look at the vacuum hose routing for the engine that is in the vehicle right now and see if it helps.
Below is the vacuum hose diagram, included are the Evap(fuel vapor hoses) and the PCV hoses. These will all draw on Intake manifold vacuum.
Also on the 2nd diagram below, if you have this style fuel injection system, they are a known failure point, fuel pressure spec is 55-60psi at idle, they have a fuel pressure regulator on the front of them that has a vacuum line to it. These systems leak fuel and or the fuel injectors get stuck open or closed.

https://www.2carpros.com/articles/symptoms-of-low-engine-power

https://www.2carpros.com/articles/engine-has-low-power-output

https://www.2carpros.com/articles/checking-a-service-engine-soon-or-check-engine-light-on-or-flashing
Was this
answer
helpful?
Yes
No
Thursday, March 23rd, 2023 AT 1:59 PM
Tiny
SHERI ALLEN
  • MEMBER
  • 36 POSTS
No check engine light. Will check plugs. Did cap, vacuum line didn’t make a difference. Will check fuel filter. The EGR is electrical only no vacuum which is kind of weird.
Was this
answer
helpful?
Yes
No
Thursday, March 23rd, 2023 AT 5:12 PM
Tiny
AL514
  • MECHANIC
  • 5,595 POSTS
Did they change out the engine computer (ECM) with the engine swap? Because the two vehicles have different ECM part numbers, or did they just change out the engine block and use the 2000 wiring harness and computer? Do you have the Fuel metering setup like in the diagrams I posted? Has plastic lines to the poppet fuel injectors? The electronic EGR valves have a solenoid inside that is pulsed by the ECM to control its opening. It doesn't require any vacuum to pull it open. There is also a 3 wire sensor inside that tells the ECM what the position of the solenoid is. So, it can be controlled more accurately. It's strange you don't have any check engine light on. Does it come on when you first turn the key to the on position? It should for a couple of seconds and then go out. If it's not coming on, the bulb might be burned out and there could be a code stored, you just wouldn't know it.
But with what you are describing, it sounds fuel related. Whether it's low pressure or volume, or a sensor is causing the ECM to have a skewed fuel strategy. Such as an Oxygen sensor that has a stuck voltage signal, or faulty map sensor.
Putting a fuel pressure gauge on it and monitoring the pressure when the fault occurs is also something to check. If the fuel pressure is not staying up around 55-60 PSI, then there might be a clogged fuel filter that has worn the fuel pump down. But there is a port on the fuel metering setup to put a gauge on and watch the pressure when you even just put it in Drive and have some load on the engine,
There is a Technical Service Bulletin on the fuel injector poppets sticking due to carbon build on the ends.
Some fuel treatment might help, but also have the vehicle scanned for any codes. If any are stored it will help give you better direction while diagnosing the issue. Running that bad has to set some type of code.

https://www.2carpros.com/articles/how-to-check-fuel-system-pressure-and-regulator
Was this
answer
helpful?
Yes
No
Thursday, March 23rd, 2023 AT 7:02 PM
Tiny
SHERI ALLEN
  • MEMBER
  • 36 POSTS
Check engine light comes on with the key but then turns off using the 2000 wiring and computer not sure about the injectors will look first thing in the a.M. And I’ll double check the engine light as well just to be sure could it be crank or cam shaft sensors?
Was this
answer
helpful?
Yes
No
Thursday, March 23rd, 2023 AT 8:11 PM
Tiny
SHERI ALLEN
  • MEMBER
  • 36 POSTS
Okay, update: plugs were black and fouled cleaned and put back in only because I live 60 miles from the nearest town. My fuel injectors are not like the ones you said fuel pressure is good, I’ll let you know how it runs in just a moment.
Was this
answer
helpful?
Yes
No
Friday, March 24th, 2023 AT 12:01 PM
Tiny
AL514
  • MECHANIC
  • 5,595 POSTS
Okay. So, you have a "regular" setup of fuel injectors and fuel rail running around the intake manifold. Do you own a scan tool? With the plugs fouled out like that with carbon build up, the engine is running rich or possibly a restricted exhaust. I don't think it's a cam or crank sensor issue, you would have codes set for those and most likely more of a no start condition. Was there one side of the engine where the plugs where they had more carbon deposits than the other? There looks to be two catalytic converters, one for each side(bank) of the engine. The converters fail when an engine is running too rich, they overheat and melt down blocking off the exhaust. You can get the exhaust hot and remove one of the front Oxygen sensors and see if the back pressure escaping through the oxygen sensor hole makes a difference. It's difficult to say exactly what is happening without having any engine data. Do you have a vacuum gauge? Most vacuum gauges will measure vacuum down to about 30in, but also read positive pressure up to about 10psi. You can try checking the back pressure at one of the front oxygen sensor openings. If it's above 1 to1.5 PSI, that's a restricted exhaust. Or you can unbolt the front of the converter and see if that affects the engine's power.
You can also check the oxygen sensor voltage readings with a multimeter if you have one. See if any of them have a stuck lean voltage reading, that would cause the ECM to enrich the mixture due to incorrect readings from the sensors. Here are a few guides to help. Let me know if you have a scan tool or multimeter, I can post some wiring diagrams to show which wires to check for voltage readings.

https://www.2carpros.com/articles/how-to-test-a-catalytic-converter

https://www.2carpros.com/articles/bad-catalytic-converter-symptoms

https://www.2carpros.com/articles/how-to-test-an-oxygen-sensor-02-sensor
Was this
answer
helpful?
Yes
No
Friday, March 24th, 2023 AT 12:38 PM
Tiny
AL514
  • MECHANIC
  • 5,595 POSTS
One other thing, considering how the vehicle is currently running, is the I/M Readiness Monitors. These are the systems that monitor sensors, the Catalytic Converters, the oxygen sensors, the Evap (fuel vapor system), EGR, any type of air pump or air injection. The I/M Readiness monitors (Inspection and Maintenance), depending on each particular system, take a number of drive cycles, or for the Evap system (for example) needs to have a certain percentage of fuel in the tank and will pull the gas tank into a vacuum and monitor the decay of that vacuum to detect a leak. But my point here is that since you are not really able to drive the vehicle in its condition, I think that the monitors will not have a chance to run their tests, and this may be why you are not getting any trouble codes yet. Once we get to the main issue that is hindering you driving for a certain amount of time, then any other faults will start to show up stored in the engine computer. I was trying to figure out why no codes were set, and every manufacturer runs their self-tests differently.
You mentioned it was running good until they replaced the rear end in it, so I would retrace their steps and check the areas where they were working. It's possible they may have damaged the wiring harness or moved it around and wiring for any of the Oxygen sensors could be touching the exhaust, maybe melted some wiring. So, inspect the wiring harness under the truck. Make sure they didn't forget to plug something back in. Any number of things could have happened.
But I seem to run into this a lot lately. A part will be replaced and the next day there is a code set for another component that is in the area that was worked in. People tend to think because a code set, a component must have failed the next day, but logically it's just because the wiring harness was moved or pulled on causing a new code. So just things to check.
Was this
answer
helpful?
Yes
No
Friday, March 24th, 2023 AT 5:08 PM
Tiny
SHERI ALLEN
  • MEMBER
  • 36 POSTS
I have multimeter but no scan tool picking up plugs today fuel filter, will update soon.
Was this
answer
helpful?
Yes
No
Saturday, March 25th, 2023 AT 10:04 AM
Tiny
AL514
  • MECHANIC
  • 5,595 POSTS
Okay, I will get the wiring diagrams ready so you can check a few things and post them a little later. Let me know if the fuel filter and plugs help any.
Was this
answer
helpful?
Yes
No
Saturday, March 25th, 2023 AT 11:14 AM
Tiny
SHERI ALLEN
  • MEMBER
  • 36 POSTS
Putting in plugs now having a hard time starting the plugs old ones go back in nice new ones not so much.
Was this
answer
helpful?
Yes
No
Saturday, March 25th, 2023 AT 3:41 PM
Tiny
AL514
  • MECHANIC
  • 5,595 POSTS
Did they give you the correct plugs? I'll get the correct part number for you for the 1998 engine, it's a 5.7liter I assume? This is the Spark Plug listed on All Data.
What type of plugs did you get? I wouldn't force them in, it might cross thread into the cylinder head.
Was this
answer
helpful?
Yes
No
Saturday, March 25th, 2023 AT 4:10 PM
Tiny
SHERI ALLEN
  • MEMBER
  • 36 POSTS
I was able put in plugs 1, 3 and 5 no problem, I just can’t get the other ones to start but I’m going to take them back to Car Quest Monday because out here they’re closed on Sundays.
Was this
answer
helpful?
Yes
No
Saturday, March 25th, 2023 AT 6:25 PM
Tiny
AL514
  • MECHANIC
  • 5,595 POSTS
Are the threads the same compared to the older plugs? Damaged threads in a cylinder head can be very difficult to repair. I couldn't find any particular brand of spark plug, just that number. So, I am not sure what the OEM manufacturer spark plug is. But if the engine will run, getting the cylinder heads to heat up can help with plug installation because the heat causes the cylinder heads to expand. That may help some.
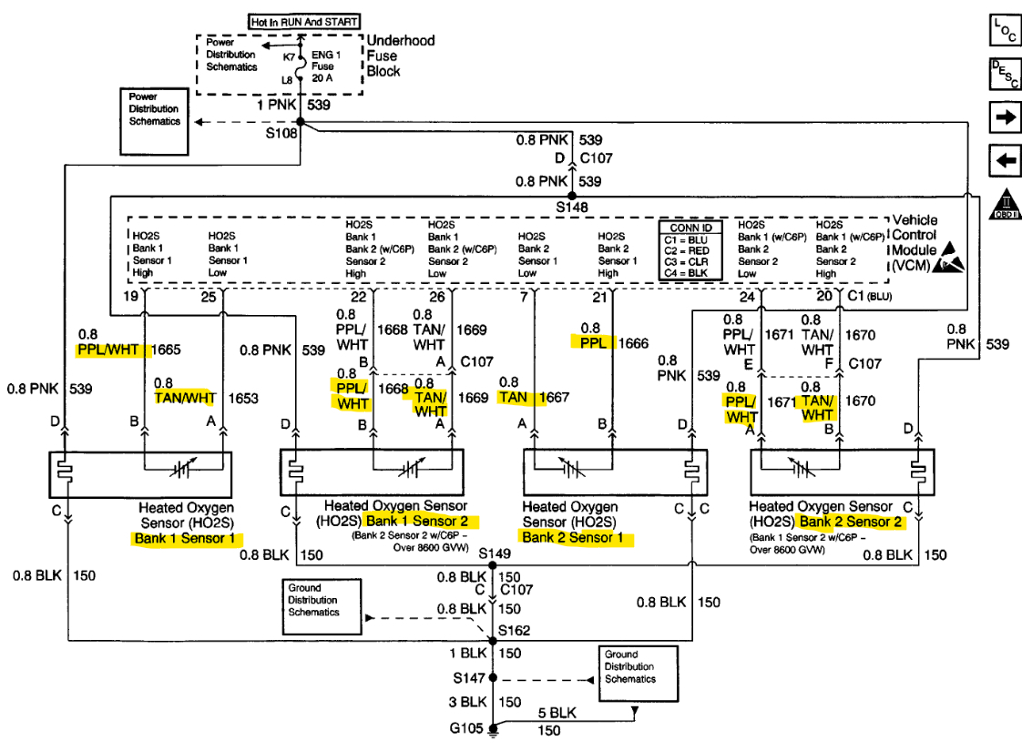
These are the wiring diagrams for all 4 Oxygen sensors, the 1st diagram is the same as the 2nd. The 2nd is just the OEM manufacturer diagram.
The Bank 1 sensor 1 and Bank 2 sensor 1 are the front Oxygen sensors that are before the Catalytic Converters, just down from the exhaust manifolds. Both Sensors number 2 are after the Converters.
With your multimeter on dc volts, if you back probe the oxygen sensor connectors (starting with the front sensors) with some T pins or small enough pins to slide down the wire into the back of the connectors so you can get a reading of the sensors voltages with them plugged in and engine running.
The Bank 1 sensor 1, purple wire is the Signal wire, and the other meter lead on a Ground location, the front sensors should have a voltage reading fluctuating from around 0.2 volts to 0.8 volts. So around a 0 to 1volt swing. If either of the front sensors are not fluctuating with these voltage readings with the engine warm, that's an issue. The Bank 1, 2 sensor 2's reading should be a steady voltage, usually around 0.5 to 0.7 volts. If either of the rear sensors have a voltage level that is stuck low, around 0.1 volts or even 0 volts. These types of readings will cause the ECM to see a lean exhaust when it might not be a lean exhaust. If the rear oxygen sensors are fluctuating the same as the front sensors, that is a sign that the Catalytic Converters have failed. From what you are describing, it does sound like a restricted exhaust. The converters fail for a number of reasons, but when they do, you will get spark plugs covered in soot. The engine will not be able to take in air because the exhaust cannot escape. You might also hear a hissing noise. Unbolting and dropping the front the Converters can reveal the issue if you don't have a way to do a back pressure test. Even dropping the front of one of the converters you will notice a huge difference in power right away. It will be loud, but when the exhaust can escape, the engine can breathe again.
Sorry for the long post.
Was this
answer
helpful?
Yes
No
Saturday, March 25th, 2023 AT 8:18 PM
Tiny
SHERI ALLEN
  • MEMBER
  • 36 POSTS
No, you're good. Thank you it’s really cold out here today but I’ll work on it as much as I can and let you know. Thank you
Was this
answer
helpful?
Yes
No
Sunday, March 26th, 2023 AT 12:31 PM
Tiny
AL514
  • MECHANIC
  • 5,595 POSTS
Okay, let me know if you have any questions on testing.
Was this
answer
helpful?
Yes
No
Sunday, March 26th, 2023 AT 4:40 PM
Tiny
SHERI ALLEN
  • MEMBER
  • 36 POSTS
Okay, question, we used to run E85 in the old motor so we put E85 in the tank for this motor could it be the fuel that’s causing a lot of this?
Was this
answer
helpful?
Yes
No
Tuesday, March 28th, 2023 AT 10:25 AM
Tiny
AL514
  • MECHANIC
  • 5,595 POSTS
E85 is for Flex Fuel vehicles, it has a high alcohol content, so Yes if the vehicle is not set up for E85 it will run bad. Flex Fuel vehicles are able to monitor the alcohol content in the gas and adjust accordingly. So, you have the 2000 GMC 5.7liter engine computer and wiring harness in the vehicle right now, but you only changed the engine block, correct? If you give me the Vin number, I can look up exactly what kind of setup that engine computer is programmed to do.
I don't see any listing for your vehicle to use E85 at all.
There's actually a TSB on E85 for the 2000 GMC setup.
Was this
answer
helpful?
Yes
No
Tuesday, March 28th, 2023 AT 11:39 AM

Please login or register to post a reply.