No crank, no start, it has power?

Tiny
ARNKID
  • MEMBER
  • 2014 FORD FOCUS
  • 4 CYL
  • 2WD
  • AUTOMATIC
  • 170,000 MILES
Won't start had power tried to jump it and cables were put on wrong and it melted the battery. Got a new battery, but it still won't start.
Thursday, April 6th, 2023 AT 5:10 PM

1 Reply

Tiny
JACOBANDNICKOLAS
  • MECHANIC
  • 110,194 POSTS
Hi,

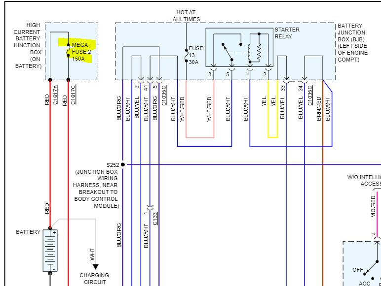
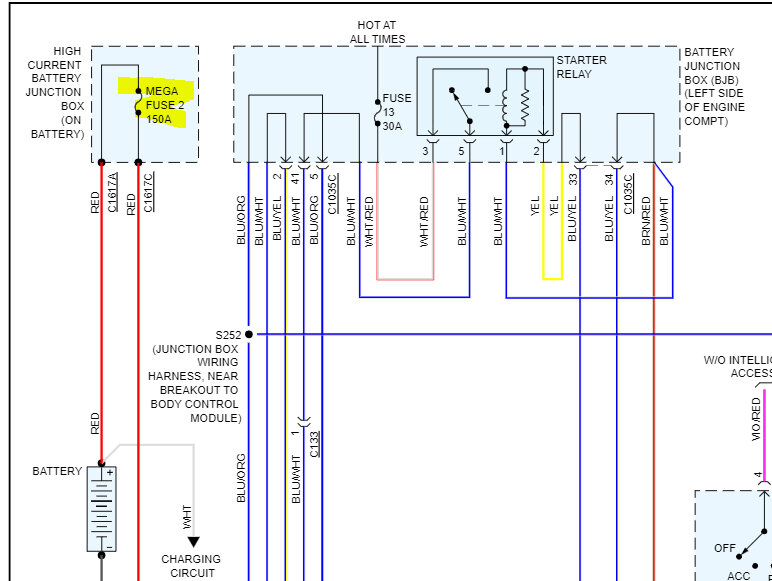
If the starter isn't engaging, the first thing to check is fuse 2 in the high-current battery junction box, it is fuse 2 that we need to check. Even if it appears good, confirm there is power to and from it. Here is a link you may find helpful:

https://www.2carpros.com/articles/how-to-check-a-car-fuse

I attached a couple of pictures below. The first one is from the schematic. The second is the fuse. Last is the location of the high-current battery junction box.

Let me know what you find or if you have other questions.

Take care,

joe

See pics below.
Was this
answer
helpful?
Yes
No
Friday, April 7th, 2023 AT 12:16 AM

Please login or register to post a reply.