Had my boyfriend at the time look at it, he said the fuel filter was bad, replaced it.
I only drove it a few more times after that when it shut off on me while driving, wouldn't start and I had to have it towed home.
Bf replaced a relay (I have my doubts as to whether he actually did) but then I drove it 2 more times, it would sputter pretty badly, so I parked it. At that time it did throw a cam shaft position sensor code as well.
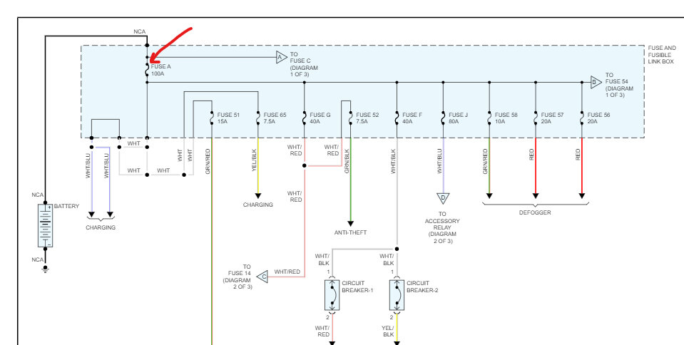
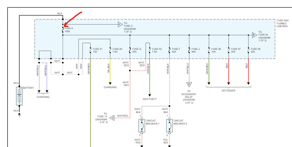
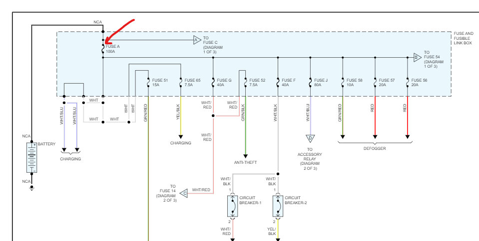
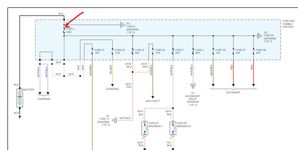
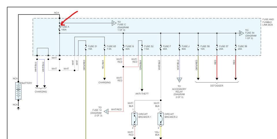
My boyfriend and his friend were looking at it and said the distributor needed to be replaced because the bearing inside had shredded the casing for it. So, I got a new distributor, and my boyfriend assured me it was installed properly. Tried starting it and it would try to start but wouldn't. Boyfriend said it wasn't getting spark. It has sat now for a few months since all that, battery was drained, and no good, so I got a replacement. I didn't pay attention to battery terminals, turns out they were opposite of my connectors, and I believe I tried a fuse in the engine compartment fuse box- part says 1000A Battery. So even after hooking up everything correctly I have nothing when I turn the key.
I need help! I don't know where to start trying to sort through it all even if I hadn't pulled the rookie move of reversing the polarity. Can you help me, assuming I have replaced that fuse and there isn't any further damage from the battery mishap?
Sunday, September 17th, 2023 AT 8:49 PM




