Won't start click and lights come on?

1994 CHEVROLET 1500
14,687 MILES • 5.6L • V8 • 4WD • AUTOMATIC
Avatar
ATTAKAI13
  • MEMBER
  • 1 POST
After a carburetor repair kit that was replaced. It won't start or turn over, there is a click and lights come on but just won't start and there seems like nothing wrong just not turning over. I trued to look for the neutral safety switch but can't find it. What should I check I looked at the vacuum pump, fuel pump plus fiter, the carburetor, valves, and wiring but can't see nothing bad
Jan 24, 2026 at 11:11 AM
Repair Safety Notice: This information is for general instructional purposes only. Vehicle repair can be dangerous. Verify all information, follow manufacturer service procedures, use proper tools and safety equipment, and consult a qualified repair shop when needed.
Advertisement
Avatar
AL514
  • CAR REPAIR CONTRIBUTOR
  • 5,487 POSTS
Hello, if the vehicle's engine wont even turn over when you turn the key to start, and in your case youre hearing the Starter motor solenoid clicking on and off. Dont over think things, you need to get a basic multimeter and do some voltage checks to make sure you are getting full battery voltage to the starter motor. I understand you just did some work to it, and everything looks ok, but you need to know its ok.

I will see what wiring diagrams there are for this year, but really you need to use a meter set to DC volts and see what the battery is reading when attempting to crank it over, if the battery voltage stays above at least 9volts or so (battery voltage will drop temporarily when cranking, but should recover right away back to 12.6volts). If the battery checks out ok when cranking, youre going to want to check the voltage at the Starter motor when someone is turning the key for you. Any number of issues can cause voltage issues like this, especially on an older vehicle like this. Frame to body grounds go bad, engine block grounds get corroded and rusted causing a voltage drop on the ground side, so you see we need to know some voltage numbers.

https://www.2carpros.com/articles/car-cranks-but-wont-start

https://www.2carpros.com/articles/how-to-use-a-voltmeter
Jan 24, 2026 at 1:28 PM
Advertisement
Avatar
AL514
  • CAR REPAIR CONTRIBUTOR
  • 5,487 POSTS
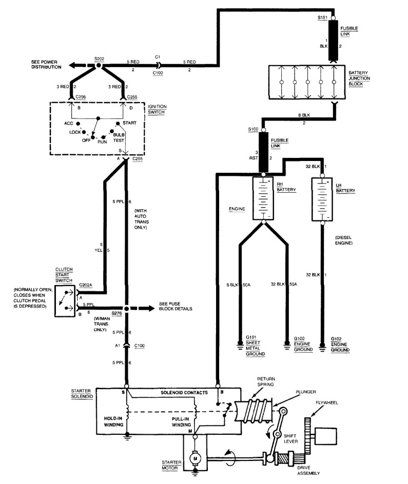
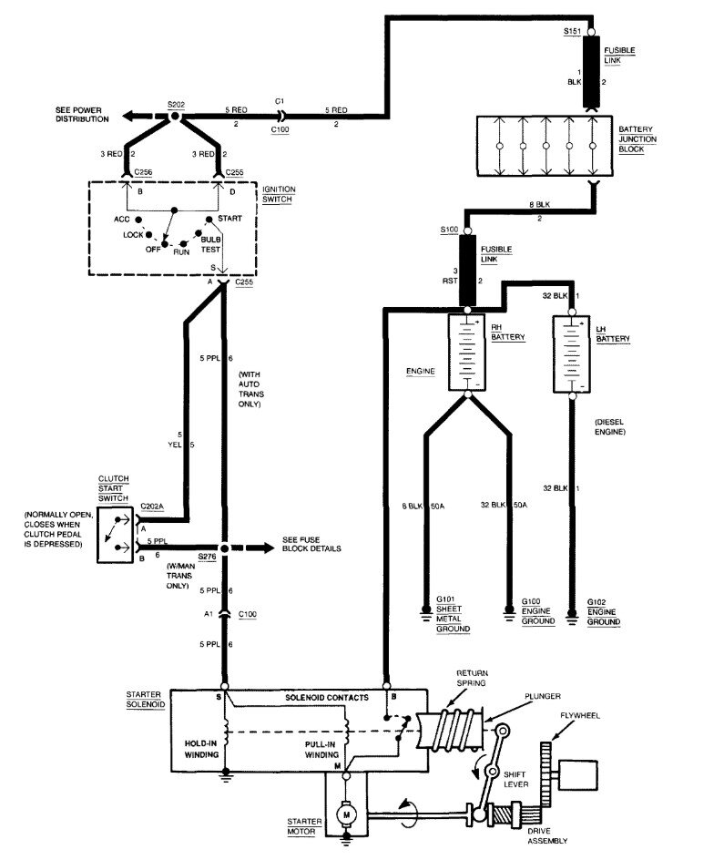
This is the wiring diagram for the Starting circuit, I included some instructions on places to check for voltage, the 2nd diagram is the oem factory wiring diagram, they are both the same, the first is just easier to understand. Let us know what you find or if you need more help.
Jan 24, 2026 at 1:47 PM