Wiring from starter to 4 pole solenoid on fender wall?

Tiny
RAYMONDMARTINEZ
  • MEMBER
  • 1993 FORD F-150
  • 5.8L
  • V8
  • 4WD
  • AUTOMATIC
  • 200,000 MILES
Didn't mark wires. Now no crank no start.
Monday, April 17th, 2023 AT 6:15 AM

1 Reply

Tiny
STEVE W.
  • MECHANIC
  • 15,671 POSTS
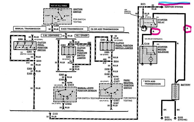
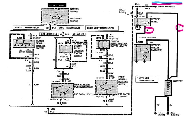
Okay, that solenoid design should have two large studs, those get the battery feed to one side, cable to the starter on the other. Then the other two small studs get a black wire to a ground and the red wire with light blue to the other small post. That wire is the trigger wire from the key switch and should only have power when the key is in start position. It also feeds the ignition system. That circuit comes through the park-neutral start switch and that circuit also has a jumper in it for the manual clutch.
Was this
answer
helpful?
Yes
No
Monday, April 17th, 2023 AT 4:25 PM

Please login or register to post a reply.