Monday, July 6th, 2020 AT 2:52 AM
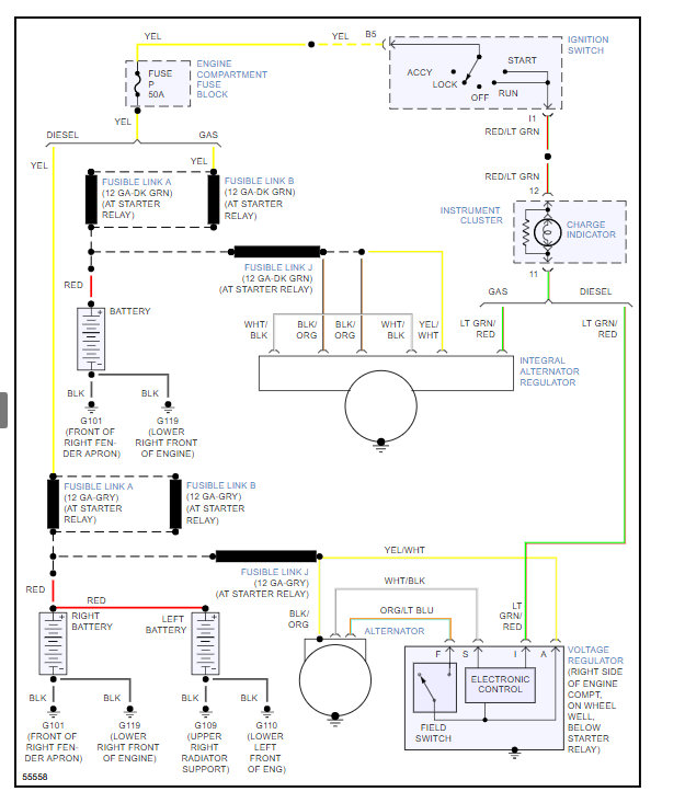
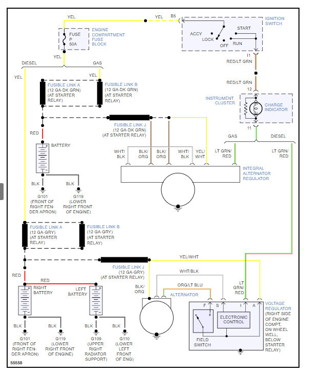
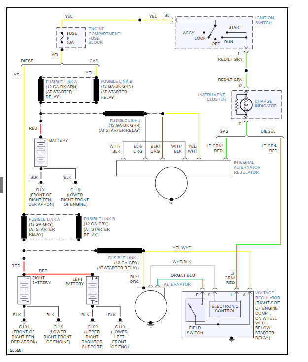
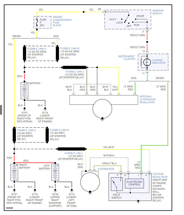
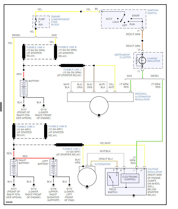
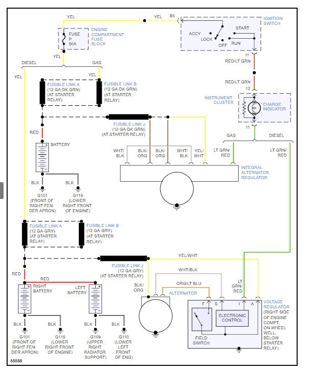
Hello, I am rebuilding a 1992 Ford l8000 dump truck. It has a Delco Remy high output hd alternator. It has three studs with nuts for the wiring. It also has the two prong but I think it is not used. It has an external voltage regulator. When I was dissembling I was trying to take pictures of everything. Now I know where the battery wire goes and from my picture it looks like the other two wire were on the same post. Would you happen to know how it gets wired?





