Alternator wiring?

Tiny
PENABOY
  • MEMBER
  • 2002 FORD EXPLORER
How long does a refurbished alternator last? We barely bought it two to three weeks ago and it already went out or could there be something wrong with the engine or could there be something wrong with the wiring.
Tuesday, May 12th, 2015 AT 8:05 PM

10 Replies

Tiny
CARADIODOC
  • MECHANIC
  • 34,491 POSTS
Depends on what happened to the original generator and the new one. Bearing failure is due to mileage and is not likely to happen so soon on the new one as long as they were replaced when the unit was rebuilt. Brush failure is also related to mileage. Throughout the '90s Ford had a pretty nice design where the voltage regulator was bolted to the back of the generator, and when you removed it, the brushes were right there too and easy to replace. I guess the engineers didn't like that ease of diagnosis and service because by 2000 they put another cover over the regulator and test points to increase the difficulty.

If you're getting a maximum of exactly one third of the generator's rated current, one of the six diodes has failed. If the same thing happened to both of them, replace the battery. Due to how these voltage regulators work, the generator's output "stator" winding develops a lot of voltage spikes that can damage the diodes, voltage regulator, and interfere with computer sensor signals. The battery is responsible for damping and absorbing those voltage spikes but as they age and the lead flakes off the plates, they lose their ability to do that. GM owners are very familiar with this problem. It is responsible for going through four to six replacement generators in the life of the vehicle. The battery should be okay if it is less than about two years old.

You also have a 15 amp fuse inline with one of the three wires in the smaller plug on the generator. That wire used to be the yellow one. It should have 12 volts on it all the time. If that fuse has corroded terminals it could cause intermittent operation.

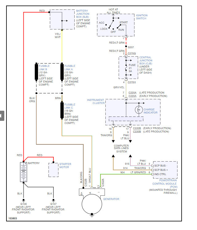
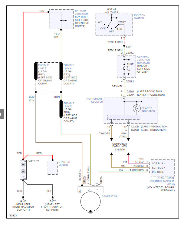
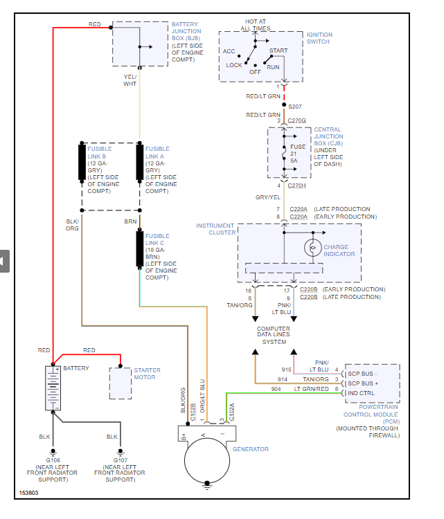
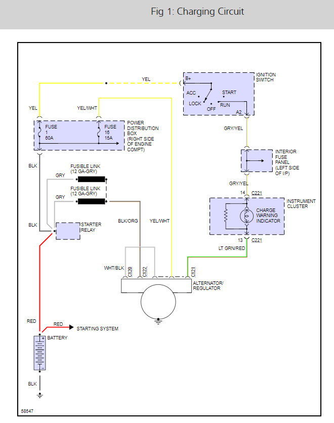
Here is the alternator wiring so you can see how the system works with a guide to help check the connections.

https://www.2carpros.com/articles/how-to-check-wiring

Check out the diagrams (Below). Please let us know what happens.

Was this
answer
helpful?
Yes
No
Tuesday, May 12th, 2015 AT 10:08 PM
Tiny
PENABOY
  • MEMBER
  • 5 POSTS
We had a mechanic come and he doubts it could be the wiring because the check engine light doesn't go on. He checked the fuse box and everything.
Was this
answer
helpful?
Yes
No
Tuesday, May 12th, 2015 AT 10:28 PM
Tiny
CARADIODOC
  • MECHANIC
  • 34,491 POSTS
The Check Engine light doesn't have anything to do with the generator. There are over 2,000 things the Engine Computer checks and can set diagnostic fault codes for. Only about half of those relate to something that could adversely affect emissions. Those are the codes that turn on the Check Engine light. There can be codes stored in the computer even though the Check Engine light isn't on.

You still haven't told me what the symptoms are or why you think the new generator has failed. What kind of problems are you having? How was the charging system tested?
Was this
answer
helpful?
Yes
No
Tuesday, May 12th, 2015 AT 10:50 PM
Tiny
STANROSS
  • MEMBER
  • 1 POST
  • 1998 FORD EXPLORER
  • 6 CYL
  • 4WD
  • AUTOMATIC
  • 98,000 MILES
White wire to allternator - Is this the ALT light?Chewed through by rodents while stored- can we strip the wire & repair with wire caps?
Was this
answer
helpful?
Yes
No
Thursday, July 9th, 2020 AT 11:33 AM (Merged)
Tiny
RASMATAZ
  • MECHANIC
  • 75,992 POSTS
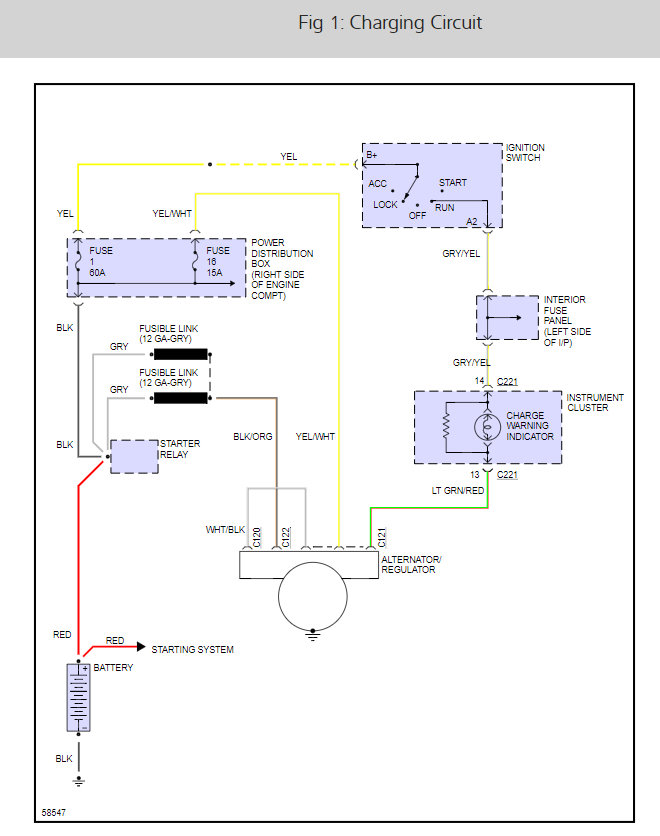
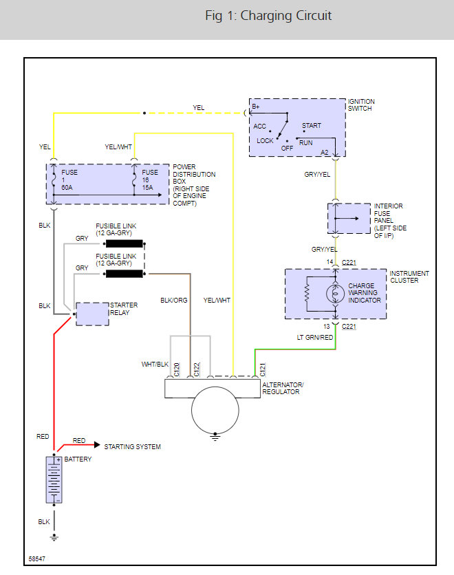
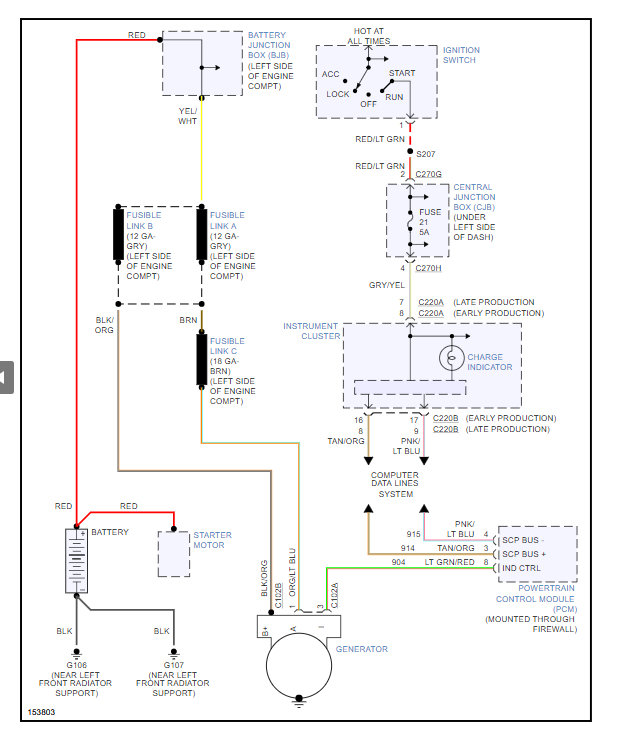
If you can identify the wire where it goes-go for it, also see below charging system EWD


https://www.2carpros.com/forum/automotive_pictures/12900_charge_10.jpg

Was this
answer
helpful?
Yes
No
Thursday, July 9th, 2020 AT 11:33 AM (Merged)
Tiny
MERLIN2021
  • MECHANIC
  • 17,250 POSTS
To avoid corrosion, automotive wiring is repaired with solder, and heat shrink wraps with a wax sealant. The wire should be done that way.


https://www.2carpros.com/forum/automotive_pictures/62217_Tuarus_Alt_1.jpg

Was this
answer
helpful?
Yes
No
Thursday, July 9th, 2020 AT 11:33 AM (Merged)
Tiny
CLAYWEEB
  • MEMBER
  • 1 POST
  • 1997 FORD EXPLORER
I have a 1997 ford explorer that is loosing power while I am in drive on the interstate. When I turn the truck off it wouldnt start untill I jumped it with another car and let charge for a bit. If I keep the rpms up while driving it seems to keep my battery charged.I think it the alternator but could it just be bad wiring?
Was this
answer
helpful?
Yes
No
Thursday, July 9th, 2020 AT 11:33 AM (Merged)
Tiny
HMAC300
  • MECHANIC
  • 48,601 POSTS
Ya you could have a bad diode in the alternator the fan belt might be loose if the tensioner is bad as well. Or you could have a an oil leak and it's leaking onto the belt.
Was this
answer
helpful?
Yes
No
Thursday, July 9th, 2020 AT 11:33 AM (Merged)
Tiny
BILLYT2076
  • MEMBER
  • 1 POST
  • 1994 FORD EXPLORER
  • 4.0L
  • V6
  • 2WD
  • AUTOMATIC
  • 340,000 MILES
Where does the alternator wiring go to. The battery or the solenoid? Wires all come together into a single eyelet that I thought went to the solenoid, but sparked when touch to the solenoid. New engine new alternator etc but nobody remembers what it came off?
Was this
answer
helpful?
Yes
No
Thursday, July 9th, 2020 AT 11:33 AM (Merged)
Tiny
KEN L
  • MASTER CERTIFIED MECHANIC
  • 55,512 POSTS
Hello,

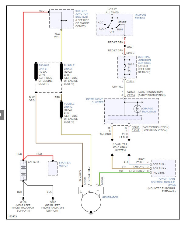
Here is the wiring diagram to help you hook up the wires.

https://www.2carpros.com/articles/how-to-replace-an-alternator

Check out the diagrams (Below)

Please let us know if you need anything else to get the problem fixed.

Cheers, Ken
Was this
answer
helpful?
Yes
No
+1
Thursday, July 9th, 2020 AT 11:33 AM (Merged)

Please login or register to post a reply.