Thursday, February 18th, 2021 AT 8:09 PM
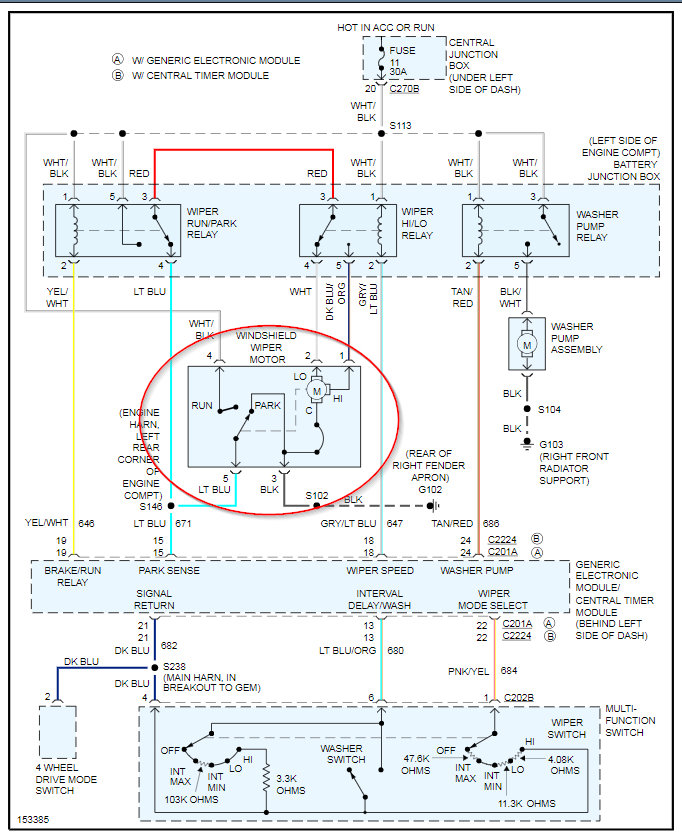
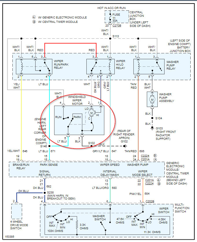
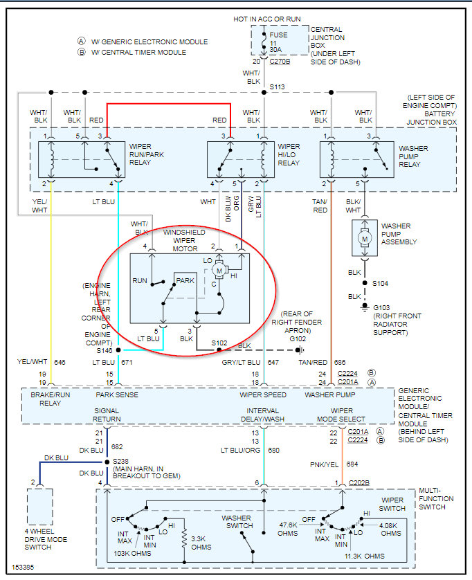
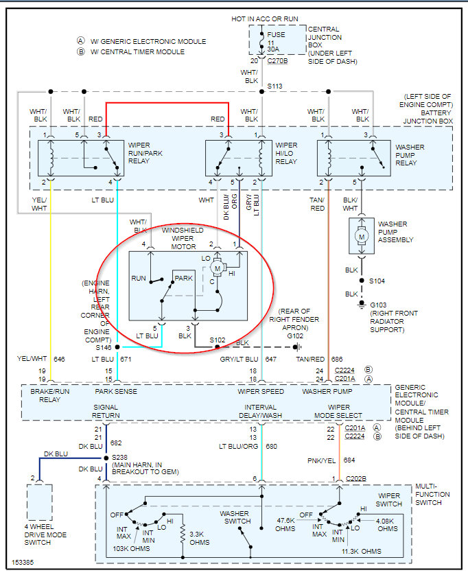
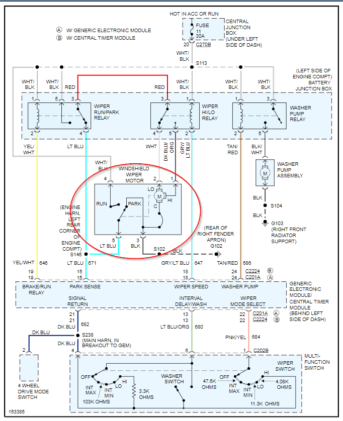
I blew out a tire on the front passenger side. Really bad. Was going 80 MPH on the interstate, and it blew. It cut cords under the hood. As far as I can, it looked like the radio cord (not something i'm stressed about) and another cord was cut from the blow out. It was so bad, it shut the engine fuel system off to keep the truck from driving again. I even had a bad water pump and the belt and water pump broke off not long after. I got those fixed and replaced already. But now i'm struggling with the windshield wipers and I am trying to figure out if it is the cord or the motor. The fuse is fine, I have already checked to see if it was blown. Any advice would be greatly appreciated. I'll be honest, I don't know a lot about vehicles but since my blowout, I have learned so much. So please excuse me if I'm not able to fully comprehend everything, i'm still learning. Is there any way I can check the motor to see if it works? And if it does, I can see if it's the cord.

