Wednesday, December 16th, 2015 AT 5:13 PM
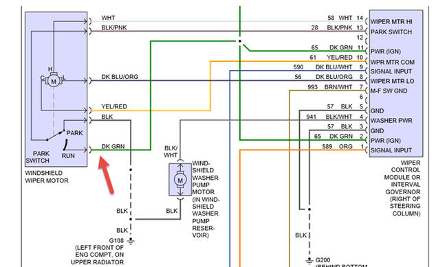
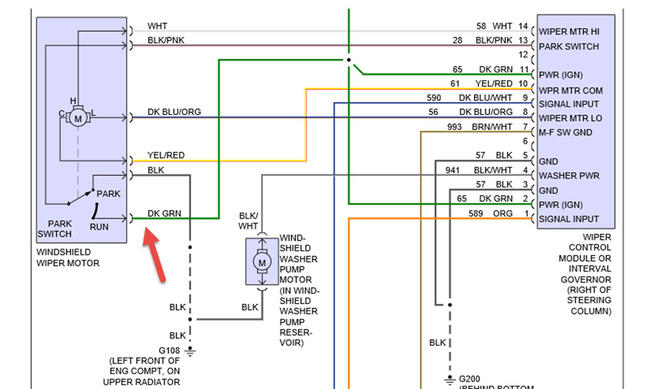
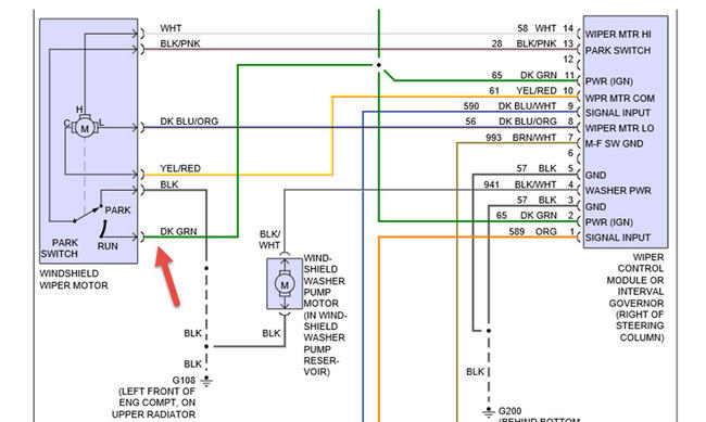
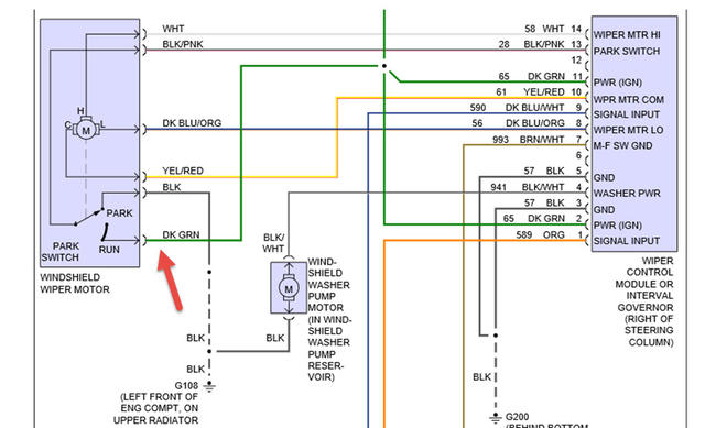
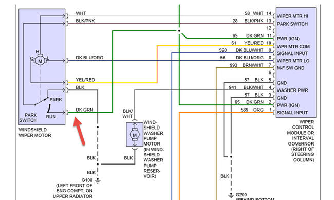
It is my girl friend's truck, But she Exspect ME to diagnose the promblem & then fix IT? We Replaced the wiper motor, didn't Help? I bought a new relay, have no clue as to where the relay is located? Yes I own a test light, & yes I should buy a newer digital volt/ohm meter? I was an "A" mechanic at Stark Area Regional Transit Authority, untii I retired in 1998, after 20 years there. So, could you guys assist me in some troubleshooting tips $ maybe a wiring diagram for this antiquated, but good looking truck? I look forward to your reply! Also by the way, the e-mail you sent me, the link did not work? So, send me an e-mail with your response to my questions & a 2nd one with a link where as, that e-mail contained no info for my questions?And, Lastly I did already sent a $ 10.00 donation to speed things along. Ken Maurer

