Window motor?

Tiny
TERRI L JONES
  • MEMBER
  • 1 POST
  • 1999 BUICK CENTURY
  • 0.6L
  • 6 CYL
  • 120,000 MILES
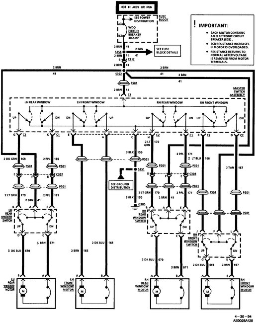
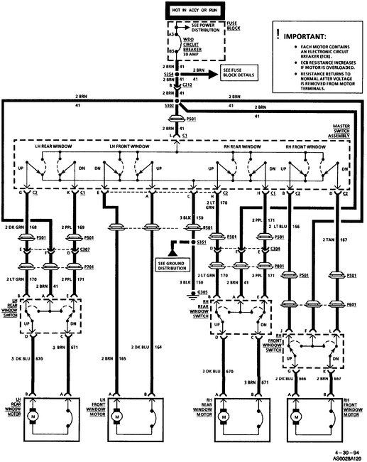
My passenger side back window won't roll up. I hear the motor run.
Was this
answer
helpful?
Yes
No
Monday, August 24th, 2020 AT 12:15 PM (Merged)
Tiny
DANNY L
  • MECHANIC
  • 5,648 POSTS
Hello, I'm Danny.

The window motor is mounted to the window regulator by cables. It is possible that even though you hear the motor spinning the plastic motor gear or the cables may have broke.
You must remove the door panel to access.Here are tutorials showing what is involved:

https://www.2carpros.com/articles/door-panel-removal

https://www.2carpros.com/articles/how-to-check-and-replace-a-electric-power-window-motor

Hope this helps and hanks for using 2CarPros.
Danny-
Was this
answer
helpful?
Yes
No
Monday, August 24th, 2020 AT 12:15 PM (Merged)
Tiny
TNEEL1
  • MEMBER
  • 1 POST
  • 1996 BUICK CENTURY
  • 6 CYL
  • FWD
  • AUTOMATIC
  • 106,000 MILES
I have a 1996 Buick Century and the only window that works is the driver side back window. The power locks work. I'm not sure if it is the switch or window motor?
Was this
answer
helpful?
Yes
No
Monday, August 24th, 2020 AT 12:15 PM (Merged)
Tiny
INTERNETMECHANIC
  • MECHANIC
  • 700 POSTS
Hey, I'd have to check the circuits at the power window master switch, in driver door. My removal info for that switch is very generic. I'd have to look at it. Sometimes you can use a thin bladed screwdriver around the parting edge of switch, carefully, see if you can find any retainer clips, where applicable. If you break anything, which I usually do, that is on you not me.
Was this
answer
helpful?
Yes
No
Monday, August 24th, 2020 AT 12:15 PM (Merged)
Tiny
BILL SILVA
  • MEMBER
  • 1 POST
  • 1996 BUICK CENTURY
  • 6 CYL
  • FWD
  • AUTOMATIC
  • 146,000 MILES
How do I remove and install a new motor? I've already tried a new switch. So i'm guessing it's the motor. There is no sound coming from the window.
Was this
answer
helpful?
Yes
No
Monday, August 24th, 2020 AT 12:15 PM (Merged)
Tiny
JALOPYPAPA
  • MEMBER
  • 467 POSTS
See "replace Window Motor" link at upper right of this window for general steps, also described repeatedly in archives of this form for this and other cars.

Some intermediate steps peculiar to GM cars not covered in the link above may include needing a set of Allen wrenches on hand to loosen the tiny set screw holding a manual side mirror adjuster in the door panel. GM panels are attached to door with nylon pop-out fasteners. Removal tool is shown. A screwdriver will work, however.

Also, be prepared to drill out and cold-chisel off rivets to remove the regulator and motor from the door and replace them with nuts and bolts of appropriate size, also to remove motor from regulator if you're not replacing the latter.
Was this
answer
helpful?
Yes
No
Monday, August 24th, 2020 AT 12:15 PM (Merged)
Tiny
HSGGUZ
  • MEMBER
  • 1 POST
  • 1996 BUICK CENTURY
  • 6 CYL
  • FWD
  • AUTOMATIC
  • 49,000 MILES
Put new window motor in. Now the front windows won't work. Back windows work. Checked power coming out of the switch-good. Checkedpower going to the motor-good. But nothing moves. Could it be a ground problem? Puzzled? Front passenger side worked before and had problem with driver side. Now niether side don't make a sound. Getting power. Tested with light Please help
Was this
answer
helpful?
Yes
No
Monday, August 24th, 2020 AT 12:16 PM (Merged)
Tiny
BMRFIXIT
  • MECHANIC
  • 19,053 POSTS
Unplug the motor and place a bulb in the connector switch up and down does the light work if so motor no good
If not check for ground and for power when switch in up and in down position
Check wiring harness and switch too
Was this
answer
helpful?
Yes
No
Monday, August 24th, 2020 AT 12:16 PM (Merged)
Tiny
FURROD1
  • MEMBER
  • 3 POSTS
  • 1995 BUICK CENTURY
  • 6 CYL
  • 2WD
  • AUTOMATIC
  • 85,000 MILES
The power windows for the driver and passenger front seats are malfunctioning. (The rear seat power windows work ok.) When you press the UP switch, the windows will move maybe an inch and then the motor stops. Once the motor has stopped on its own, you have to wait 30 seconds or so before it will run again. Usually the motor just runs for a second, without any real movement of the window before stopping. (The window motor appears to work better when going down.) I have removed the inside panel of the passenger door. The window itself does not appear to be jammed at all, it moves freely.
Is the likely culprit the motor or something in the electrical circuit? If it is the motor, I am having difficultly figuring out how to remove it. It looks like a pair of non-removable rivets are used. Please see picture. What kind of fasteners are these and how can I remove them?


https://www.2carpros.com/forum/automotive_pictures/210642_buick_door_1a_2.jpg

Was this
answer
helpful?
Yes
No
Monday, August 24th, 2020 AT 12:16 PM (Merged)
Tiny
DOCFIXIT
  • MECHANIC
  • 18,828 POSTS
Yes the motor seems to be the problem. Yes they riveit them in you can drill out the center then chisel off the head. New motor may come with small nuts and bolts. If not you need a big riveit gun to inslall new riveits.
Good luck
Was this
answer
helpful?
Yes
No
+2
Monday, August 24th, 2020 AT 12:16 PM (Merged)
Tiny
LOYD KING
  • MEMBER
  • 1 POST
  • 1995 BUICK CENTURY
  • 6 CYL
  • 2WD
  • 130,000 MILES
Removed old motor installed new one, window does not work. Removed new motor, installed different new motor after checking voltage it is getting 14 VDC at motor through master switch module. Window still not working. Any suggestions?
Was this
answer
helpful?
Yes
No
Monday, August 24th, 2020 AT 12:16 PM (Merged)
Tiny
STEVE W.
  • MECHANIC
  • 15,671 POSTS
Where did you test for voltage? That motor uses polarity reversal so if you connect a meter at the motor leads and push the window switch it should read battery voltage one way and reversed polarity battery voltage the other. If it does you can test the motor the same way, use a couple jumper wires from the battery, it should move one direction with the leads connected, then the opposite direction if you reverse the power feeds.
If that checks out then I would suspect that the switch or the wiring has an issue and is not allowing the proper amount of current through. That is where a VOM has a downfall, it will tell you that there is voltage but it cannot tell you if the circuit can carry enough amperage to make the window work.
To test that is not hard. Go find an old headlight bulb and wire it so that you can connect it in place of the window motor. Now try the switch, the bulb will provide a higher load on the circuit. If the bulb barely lights up you have a bad circuit, if the other windows all work okay then the only point for the bad connection would be the switch or its power connection at the switch.
Was this
answer
helpful?
Yes
No
Monday, August 24th, 2020 AT 12:16 PM (Merged)
Tiny
THANSCOME
  • MEMBER
  • 1 POST
  • 1993 BUICK CENTURY
  • 6 CYL
  • FWD
  • AUTOMATIC
  • 45,000 MILES
It would seem that the motor was not designed to be replaced, seems to have rivets rather than bolts and screws. Can it be replaced, can I get a quality replacement on the internet, Could it be lubed and then run better? It seems to be binding because it does move some then stop.

Thanks in advance

T
Was this
answer
helpful?
Yes
No
Monday, August 24th, 2020 AT 12:16 PM (Merged)
Tiny
HAZGRAY
  • MEMBER
  • 10 POSTS
You will need a drill. A small punch or taper pin. The motor I got was from Advance. It was $42. They had one to order for $29 but I wanted it NOW. Not included in the kit to replace the motor is something to re-attach the entire assembly to the door. Instead of rivets I used two 1" bolts with lock washers. I would say it only took me about 45min to replace the motor. Lubricate the tape and track while you are at it.

Hope this helps.
Was this
answer
helpful?
Yes
No
Monday, August 24th, 2020 AT 12:16 PM (Merged)
Tiny
HAZGRAY
  • MEMBER
  • 10 POSTS
The only way I could find to access the rear most rivet attaching the motor assembly to the regulator was to drill an extra hole in the door. I used a 1/2" drill to give myself some working room.
Was this
answer
helpful?
Yes
No
+1
Monday, August 24th, 2020 AT 12:16 PM (Merged)
Tiny
BRASSKNUCS
  • MEMBER
  • 3 POSTS
  • 1992 BUICK CENTURY
Suspension problem
1992 Buick Century 6 cyl Front Wheel Drive Automatic

how do I change the tie rods on a 92 buick centry and I wanted to se e if n e 1 could tell me if I replace the driver side window motor would the other 2 windows work, cause right now only the left rear work.
Was this
answer
helpful?
Yes
No
Monday, August 24th, 2020 AT 12:16 PM (Merged)
Tiny
JACOBANDNICKOLAS
  • MECHANIC
  • 110,192 POSTS
Tierods basically just screw into a collar and then are locked with a bolt. However, if you don't replace them to the correct length (same as the old ones), the alignment will be out.

As far as the window motor, no, replacing one motor won't fix the other ones. It sounds to me like the main switch on the driver's door is bad.
Was this
answer
helpful?
Yes
No
Monday, August 24th, 2020 AT 12:16 PM (Merged)
Tiny
REMY266
  • MEMBER
  • 1 POST
  • 1992 BUICK CENTURY
  • 157 MILES
Motor for rear windows have been shot for a while and kid accidentally rolled it down. Need to get it back up w/o replacing motor.
Was this
answer
helpful?
Yes
No
Monday, August 24th, 2020 AT 12:16 PM (Merged)
Tiny
FIXITMR
  • MECHANIC
  • 9,990 POSTS
If you can grab window glass you can pull up on it while working window motor. Otherwise it's tear apart time. Motor is repairable by bypassing replacing thermal fuse.
Was this
answer
helpful?
Yes
No
Monday, August 24th, 2020 AT 12:16 PM (Merged)
Tiny
WRENCHTECH
  • MECHANIC
  • 20,761 POSTS
The short answer is "you don't". The only way you are going to put that window up is to either get the motor to work temporarily or disconnect the glass from the regulator which will allow the glass to roll right out of the track if not careful.
Was this
answer
helpful?
Yes
No
Monday, August 24th, 2020 AT 12:16 PM (Merged)

Please login or register to post a reply.