No starter? The engine wont crank over?

Tiny
JEREMY0507
  • MEMBER
  • 1997 CHEVROLET SILVERADO
  • 5.7L
  • V8
  • 190,000 MILES
When you turn the key just to on not cranking it over all you hear is clicking noises and when you go to crank it over everything is silence. I changed the starter and still nothing. The battery is charged. I am asking for a friend so I only know what I am told. Could that be a bad ignition? Any input is appreciated. Thanks.
Thursday, May 24th, 2018 AT 6:01 AM

15 Replies

Tiny
STEVE W.
  • MECHANIC
  • 15,697 POSTS
Sounds like a typical bad battery cable connection. The GM side terminal battery design lets the acid creep into the connector and down into the wire itself. From the outside the connector looks fine, but under the rubber coating it is actually eroded away. It can happen on either connector. The other area to check is that the grounds are all good. The ground at the back of the right head likes to rot off and you lose the body to block ground path. It sounds like the battery is weak or the starter has gone out but to be sure lets check out these guides, they can help us fix it

https://www.2carpros.com/articles/starter-not-working-repair

and

https://www.2carpros.com/articles/car-battery-load-test

Please run down these guides and report back.
Was this
answer
helpful?
Yes
No
Thursday, September 3rd, 2020 AT 5:12 PM
Tiny
PSS1175
  • MEMBER
  • 1 POST
  • 1997 CHEVROLET SILVERADO
  • V8
  • 2WD
  • AUTOMATIC
  • 120,000 MILES
I have a 97 silverado that cranks slow and won't start. I used to be able to jump start it and that would get it started but now that does not work. I replaced the battery because it tested that it had a bad cell but the problem still exists. I can hear the fuel pump kicking on and building pressure. All electrical connections are tight.
Was this
answer
helpful?
Yes
No
Friday, February 5th, 2021 AT 8:40 AM (Merged)
Tiny
MASTERTECHTIM
  • MECHANIC
  • 4,750 POSTS
I would suspect the starter motor. cranking a engine over for extended periods of time with a weak battery melts the brushes in the starter motor. your battery may have been your initial problem but in turn you cooked your starter motor. This guide can help us fix it

https://www.2carpros.com/articles/starter-not-working-repair

Please run down this guide and report back.
Was this
answer
helpful?
Yes
No
-1
Friday, February 5th, 2021 AT 8:40 AM (Merged)
Tiny
RICKG52
  • MEMBER
  • 1 POST
  • 1997 CHEVROLET SILVERADO
  • V8
  • 2WD
  • AUTOMATIC
  • 79,800 MILES
Trying To Resolve Ignition Problem With 1997 V8 Chevrolet Pickup. Strong Battery Less Than One Year Old. Lights And All Accessories Work, However, When Ignition Switch Is Turned, Nothing Happens Except The Lights Go Out When Engaged.
Was this
answer
helpful?
Yes
No
+1
Friday, February 5th, 2021 AT 8:40 AM (Merged)
Tiny
JACOBANDNICKOLAS
  • MECHANIC
  • 110,194 POSTS
Have a helper turn the key to the start position while you check for voltage to the smaller wire on the starter. You should be getting 12+ volts. Let me know what you find.
Was this
answer
helpful?
Yes
No
Friday, February 5th, 2021 AT 8:40 AM (Merged)
Tiny
BELIKEGOD
  • MEMBER
  • 1 POST
  • 1997 CHEVROLET SILVERADO
I have a silverado with 140,000 miles on it and I keep it out in the Chicagoland weather all year round. I hardly get to drive it but when needed it alwasy worked until know. I bought it about 3 years ago and it had 130,000 miles on it. Just recently I went to start it and all I heard was a click. No starter noise, no turning over of the engine. Someone told me they knew someone who had a starting problem with there truck and found it was low on oil by 2 quarts, and that there is a safety that cuts off the engine when that happens. I did find mine was low on oil and refilled it. Is there such a thing and do I have to reset the electrinics to clear an error? Or what do I do from here and where do I look? THANKS
Was this
answer
helpful?
Yes
No
Friday, February 5th, 2021 AT 8:40 AM (Merged)
Tiny
CARUNDELL
  • MECHANIC
  • 602 POSTS
Hey Be,
There is a oil pressure safety, but it won't prevent it from turning over. It only shuts the engine down while its running (if there is an oil pressure problem) Some quick things you can check. Battery cables, for corrosion and tightness. Battery, for the proper charge. If all that is well, then it sounds like your starter has failed and needs to be replaced. Let us know!

Chris
Was this
answer
helpful?
Yes
No
Friday, February 5th, 2021 AT 8:40 AM (Merged)
Tiny
PHILRICH
  • MEMBER
  • 1 POST
  • 1997 CHEVROLET SILVERADO
  • V8
  • 2WD
  • AUTOMATIC
  • 107,000 MILES
I can't figure it out. I have 2 brand new Bosch 12 volt car batteries. ( I have a diesel) I installed a brand new alternator and have been to 2 different shops and they tell me that the system is fine. That being the batteries, alternator and battery.

I just fully charged both batteries and when I turn the key, it barely turns over. I had both batteries again tested today at pep boys and it checked out good. So, what is the deal? I am trying to figure this out one last time before I spend more money. Any advice is much appreciated.
Was this
answer
helpful?
Yes
No
Friday, February 5th, 2021 AT 8:41 AM (Merged)
Tiny
RASMATAZ
  • MECHANIC
  • 75,992 POSTS
I just fully charged both batteries and when I turn the key, it barely turns over. If you meant the starter motor cranks the engine slowly and just goes dead from there-could be the starter motor overrunning clutch is slipping or you have a bad ignition switch to include the starter relay-check this 1st
Was this
answer
helpful?
Yes
No
-1
Friday, February 5th, 2021 AT 8:41 AM (Merged)
Tiny
HAVOKMX
  • MEMBER
  • 1 POST
  • 1997 CHEVROLET SILVERADO
  • V8
  • 4WD
  • AUTOMATIC
  • 230,000 MILES
I'm about to dump this truck off a cliff! I went out to start my truck yesterday and it wouldn't start. The fuel pump is working, the battery is good. When I try to start it, it cranks barely, it's almost like it's not getting any fuel at all, or maybe even spark. It'll act like it's started; it will spit and sputter then stop, everytime I use the throttle to help it, it tries but won't take it. The starters got to be good otherwise it wouldn't crank at all, would it? Any suggestions or help would be greatly appreciated. Thanks
Was this
answer
helpful?
Yes
No
Friday, February 5th, 2021 AT 8:41 AM (Merged)
Tiny
PEAR69
  • MECHANIC
  • 1,482 POSTS
Test the battery with a voltage tester. Check and clean up the battery terminals. Make sure all of the connections are clean and tight.
When the engine cranks - and the fuel pump is working - it is likely that fuel is getting into the cylinders. If it is, and if that fuel does not fire - it will just keep pouring in - this will cause your engine to become bound up with raw fuel. Liquid does not compress - the more liquid (gas) that gets into the combustion chamber the harder the engine will crank - until eventually the engine will become hydraulicly bound up. This could bend push rods or worse. Remove all of the spark plugs and check and see if they are wet with fuel. If they are then there is no spark. Also, if the spark plugs are wet, then there is raw fuel in the combustion chamber. To remove this fuel - remove the fuel pump relay (located in the fuse block under the hood) and crank the engine for a few seconds (without the spark plugs installed).
If no spark -Make sure all of the fuses are good. Then test the ignition control module and the coil. Autozone or a place like that can test this for free.
Was this
answer
helpful?
Yes
No
-1
Friday, February 5th, 2021 AT 8:41 AM (Merged)
Tiny
SANDRA56
  • MEMBER
  • 1 POST
  • 1997 CHEVROLET SILVERADO
  • 6 CYL
  • 2WD
  • AUTOMATIC
  • 150,000 MILES
After starting truck starter will not kick out
Was this
answer
helpful?
Yes
No
Friday, February 5th, 2021 AT 8:41 AM (Merged)
Tiny
QUAGMIRE86
  • MECHANIC
  • 98 POSTS
Is it the original starter? If so, the Bendix fork or bearing is worn. Replace the starter. If it is a newer starter, it is out of alignment and you need to install some shims so it is not binding.
Was this
answer
helpful?
Yes
No
Friday, February 5th, 2021 AT 8:41 AM (Merged)
Tiny
BETHANYMATTINGLY99
  • MEMBER
  • 1 POST
  • 1997 CHEVROLET SILVERADO
  • 5.0L
  • V8
  • 4WD
  • AUTOMATIC
  • 18 MILES
I replaced the starter on my truck and it will not turn over. Battery is good, solenoid, flywheel all is good, all fuses are good. What could else could it be?
Was this
answer
helpful?
Yes
No
+1
Wednesday, April 14th, 2021 AT 7:21 PM (Merged)
Tiny
CARADIODOC
  • MECHANIC
  • 34,489 POSTS
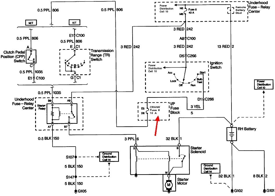
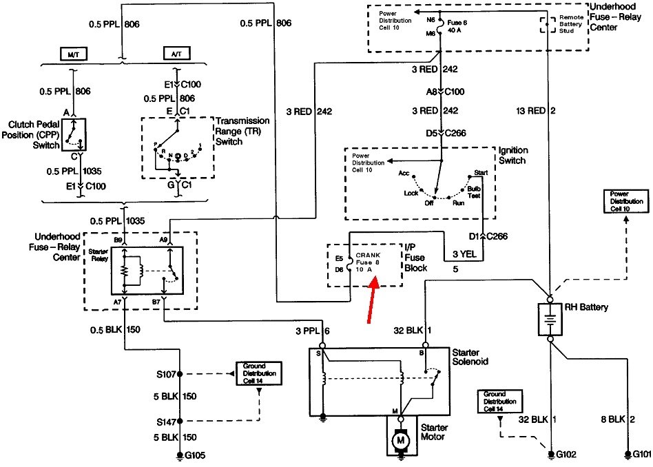
Did this happen with the old starter too? If not, why was the starter replaced? Do you hear anything when you turn the ignition switch to "crank"? You might hear the rather loud clunk of the starter solenoid. Also listen closely for the fairly light click of the starter relay. If you don't hear either of those, the neutral safety switch becomes a good suspect. Try shifting in and out of "park" a few times, then try cranking the engine.

Next, start by checking fuse 8 in the instrument panel fuse box. If that is okay, the starter system can be broken down into four parts, each with a test point at the starter relay's socket. You'll need a test light, but be careful to not poke it into the terminals too hard as that can stretch those terminals and cause an intermittent connection later. If you need it, here's a link to an article on using a test light:

https://www.2carpros.com/articles/how-to-use-a-test-light-circuit-tester

Let me know what you find up to this point.
Was this
answer
helpful?
Yes
No
Wednesday, April 14th, 2021 AT 7:21 PM (Merged)

Please login or register to post a reply.