What is the signal range on throttle position sensor?

Tiny
VSPINNET
  • MEMBER
  • 19 POSTS
I removed the spark plugs, and they did have carbon. I also noticed a good amount of oil in one of the spark plug wells, so I'm getting new spark plugs, and a valve cover gasket kit. Won't be here until a few days, but I'll let you know how everything goes after it's all done.
Was this
answer
helpful?
Yes
No
Wednesday, May 24th, 2023 AT 4:06 AM
Tiny
VSPINNET
  • MEMBER
  • 19 POSTS
Well, I installed the gasket, etc, and the car sounded so much better, and the fuel trim readings were less chaotic. However, my fuel trims were still high. I borrowed a smoke test machine and found two places where smoke was coming out: the EGR valve, and seemingly on the side of the throttle body.

I read that some EGR valves have a vent that may put out smoke during these tests which is supposed to be normal. I don't know if the amount coming out is normal, or if my particular EGR valve should be putting out any smoke.

The smoke doesn't appear to be coming out of the throttle body gasket or air intake hose port, it seems to be coming out of the side of the throttle body. I sprayed the side of the throttle body with soapy water and was not getting suds. I'm wondering if the smoke is rising from the EGR valve, and making it seem like it's smoking, or if the location air is coming out is not able to be hit directly by the soapy water.

I've included a video.
Was this
answer
helpful?
Yes
No
Tuesday, June 13th, 2023 AT 5:15 PM
Tiny
AL514
  • MECHANIC
  • 5,584 POSTS
Yeah, some brakes were making a horrible grinding noise then all the sudden the brake pedal went soft valves do allow some smoke out, it depends on the design. What is your fuel trim numbers at? The 2nd smoke leaking there looks like it's coming right out of the throttle plate spring. So that seal behind that spring is probably leaking. And being right at the throttle plates that will be a high vacuum area. So, to be sure you might want to take the throttle cable off. It might be the throttle body gasket too, it's difficult to tell on video.
If the throttle plate shaft seal is leaking, just replace the throttle body, it will be more difficult and take more time.
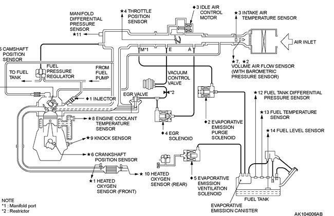
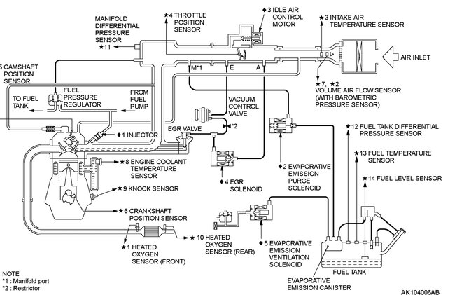
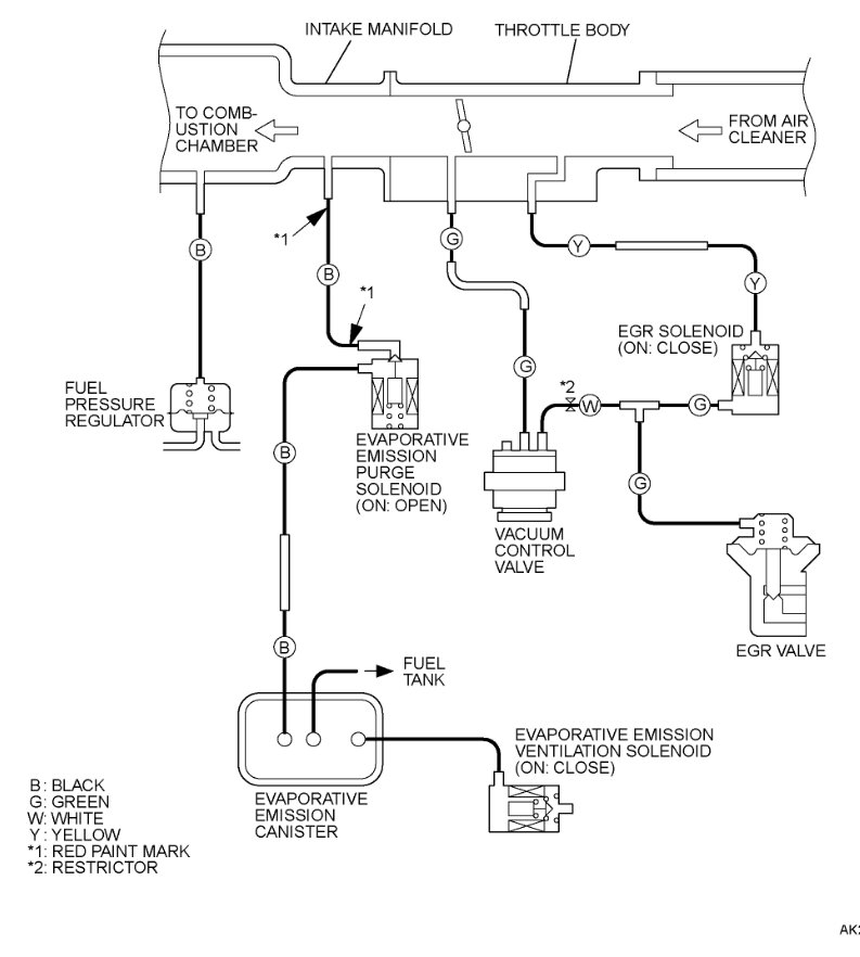
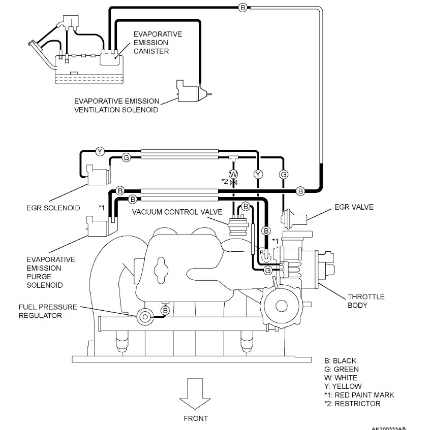
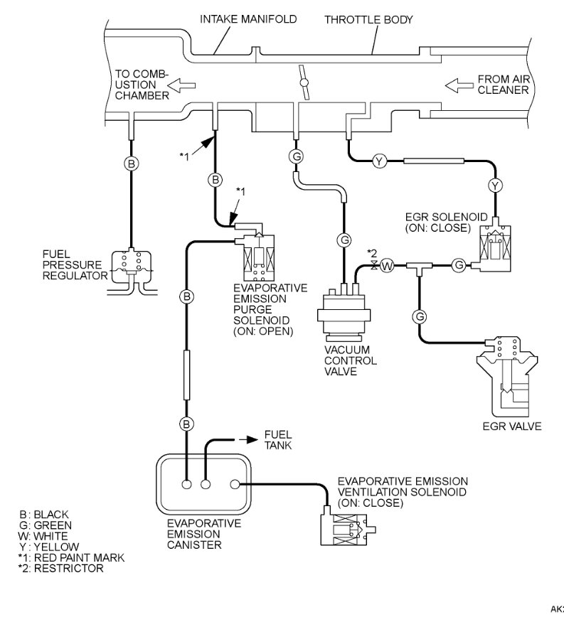
I did find info on that EGR valve, the testing diagrams are below, it looks like it should hold 20inHg of vacuum, so I don't think that valve should have any smoke coming out. You can take the valve off and inspect it some more. But I think the internal diaphragm is leaking. But it looks like all that's left for vacuum leaks are confined to that one area. Smoke testing is always the best way.
You can remove the EGR valve and block off the passage and retest too just to be sure. But it looks like the shaft seal with smoke coming right out of that return spring.
Was this
answer
helpful?
Yes
No
+1
Tuesday, June 13th, 2023 AT 6:22 PM
Tiny
VSPINNET
  • MEMBER
  • 19 POSTS
I have since removed the EGR valve, and throttle body, so I can't check the fuel trim numbers. If I recall correctly, the long-term fuel trim was between 8-12%, and the short-term fuel trim was greater than 10%, but that was over a week ago when I checked.

I did a vacuum test on the EGR diaphragm, and surprisingly, it held 20inHg for 10 minutes. I wanted to do a vacuum test or smoke test on both passages with a closed valve but nothing I had fit the passages. With the valve closed, I ended up putting colored water in the intake passage and setting it on a paper towel. I found that nothing leaked to the exhaust passage, however, an extremely slow drip developed from the EGR valve stem going to the diaphragm, much the same as your opinion of the throttle plate shaft seal.

I'm glad you told me what may be leaking from the side of the throttle body because I had no clue. The throttle plate shaft seal leaking makes perfect sense. I don't think it's the throttle body gasket where the smoke was coming through as it was just replaced, and I had inspected where I could see, and it didn't look like it was coming from there. I'm going to try to close the passages to confirm that it's coming from there.

A new throttle body is $800, so I'm looking for a used one. My local Pick-n-Pull does not have my vehicle in their inventory. The only place I could find one is car-part. Com (if the inventory is up to date). I did look for those seals as well, but they are absolutely nowhere to be found. The car is probably just too old.

Thank you for the ridiculous amount of help you've given me.
Was this
answer
helpful?
Yes
No
Wednesday, June 14th, 2023 AT 8:35 PM
Tiny
AL514
  • MECHANIC
  • 5,584 POSTS
$800.00, that's a crazy amount. You can try a search on eBay or other used parts stores, some will mail it to you. The OEM part number is MN122179. The OEM is listed at $1,016.16. EBay has some listed, but I don't see any part numbers listed.
You could try pulling off the throttle body again and block off the front and back, then smoke test it again to be 100% sure it's the shaft seal.
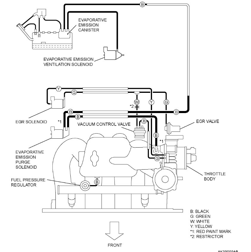
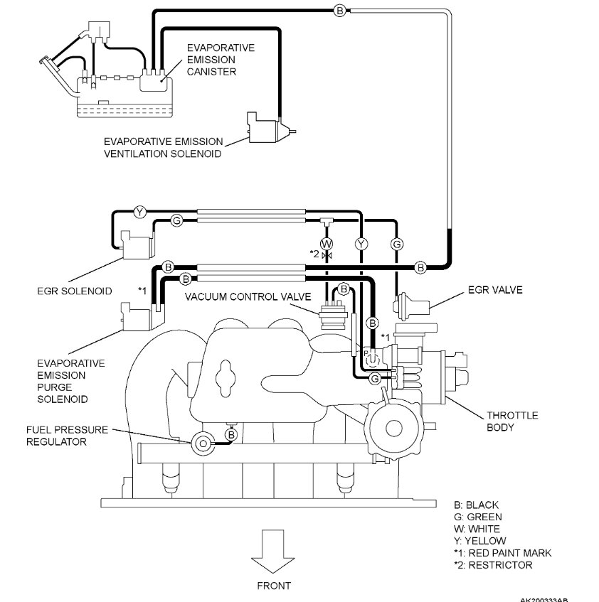
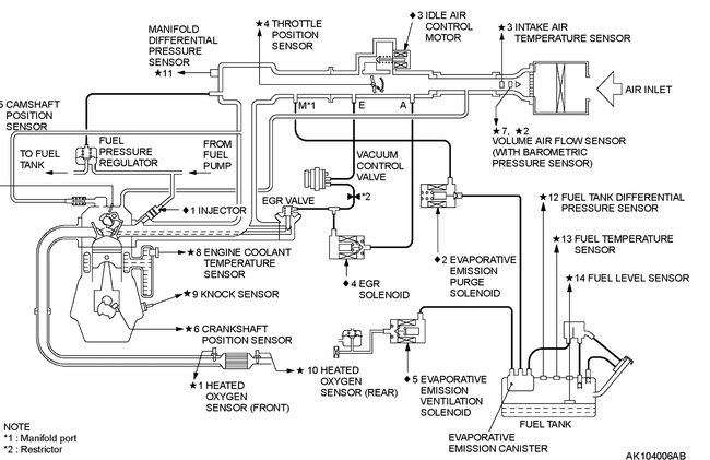
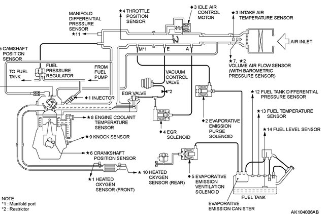
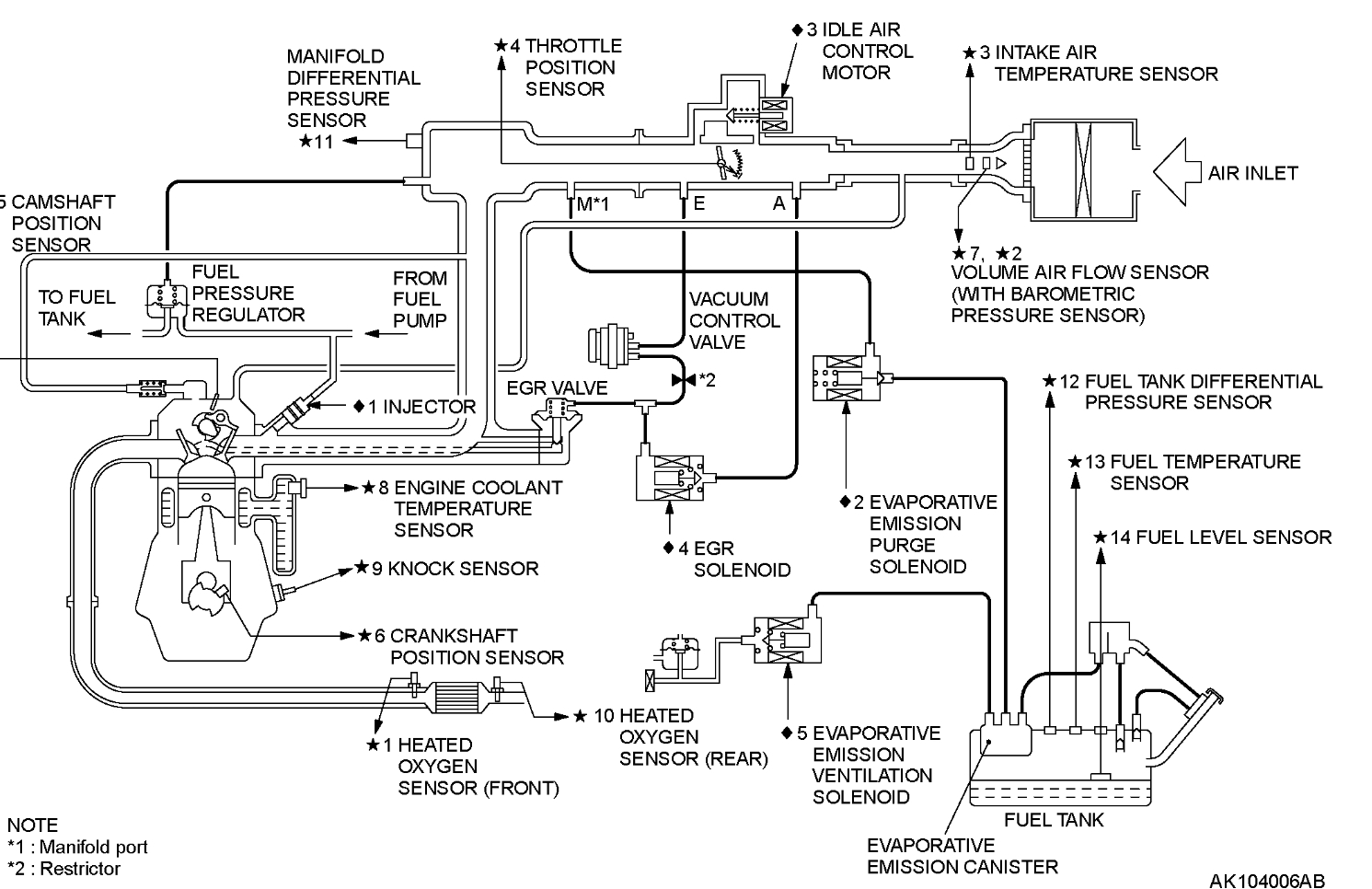
This is a throttle body for a 91-03 Montero 2.4L 4wd. It looks exactly the same, the part number is different, but I see other locations that could be leaking, these are the diagrams for the all the vacuum hoses. I see quite a few ported vacuum locations.
I'll keep searching to see if there's any alternate part number besides the OEM, aftermarket ones won't have the same OEM number. So, check on that as well.

Can you post a picture of your throttle body?
Was this
answer
helpful?
Yes
No
+1
Thursday, June 15th, 2023 AT 12:52 PM
Tiny
VSPINNET
  • MEMBER
  • 19 POSTS
I'm still trying to do a smoke test with the throttle body off the vehicle. I think I'm going to take its gasket, and sandwich it with something else flat to block the back passage. Here are pictures of the front, and back of the throttle body. They look very similar to the Montero throttle body you provided. Thank you so much.
Was this
answer
helpful?
Yes
No
Saturday, June 17th, 2023 AT 3:02 PM
Tiny
AL514
  • MECHANIC
  • 5,584 POSTS
Yeah, they look almost exactly the same, that's what came up when I did a search for your vehicles throttle body. It was a different part number, but it would be from a different vehicle. I was thinking the same idea, if you block off both sides and see if that's really where the smoke was coming from.
Was this
answer
helpful?
Yes
No
+1
Saturday, June 17th, 2023 AT 9:22 PM
Tiny
VSPINNET
  • MEMBER
  • 19 POSTS
Just an update.

I confirmed there was indeed a leak in my throttle plate shaft seal, so I purchased a used throttle body from ebay, and an EGR valve from China which took time to arrive. When I installed both, the new EGR still puts out smoke in the same place, although very little. The used throttle body I got puts out even more smoke from the throttle plate shaft seal. It wasn't in the best condition, but they gave me a refund after showing them a video, and let me keep it, which was great because it came with an original TPS. I just purchased another throttle body from ebay, so hopefully this one is sealed.
Was this
answer
helpful?
Yes
No
Thursday, June 29th, 2023 AT 7:57 PM
Tiny
AL514
  • MECHANIC
  • 5,584 POSTS
That's too bad, to be honest I don't think I have seen many throttle body's leak from the shaft seal like that. Yours might be the 2nd one in over 20 years. I'm wondering if that throttle body that looked exactly like yours would work, even though it was for a different model. I'm going to cross reference your number and see what comes up, I have found that alternative part numbers can be the same part, just a different number because it was listed under a different vehicle. But now that you have an extra throttle body, the one you don't need, you can take it apart and see what it takes to replace the seal, I can there is some type of vacuum device on the side that is attached to the throttle plate via a small shaft. I assume there was a vacuum hose to that component, do you remember where it went to?
All I'm finding in service info is "Lever Assembly"
I did find a technician statement about the throttle plate shaft seal leaking due to excessive play in the plate and shaft that had worn out internal to the throttle body. So the leaking shaft seal might be the result of a wear in the throttle body itself. In that case replacing the seal would not be a permanent fix, which makes sense.
So aside from replacing the entire throttle body with a new unit all together, which looks to be very expensive, if the next one you get is leaking at that seal, I would change the throttle body gasket (the main one) and just monitor the fuel trims for a few days. You did replace some seals, if you can get the fuel trims to stay down at 10% and thats the best you can do without replacing the TB, it might just have to stay like that. I know thats the worst answer, but at a 1000 dollars for a new TB. As long as the lean exhaust code doesnt set anymore. The ecm can compensate for small air leaks, thats what the fuel trims are for, you just dont want it to get so excessive it damages the Catalytic converter
Was this
answer
helpful?
Yes
No
Friday, June 30th, 2023 AT 12:13 PM

Please login or register to post a reply.