Sunday, June 6th, 2021 AT 3:15 PM
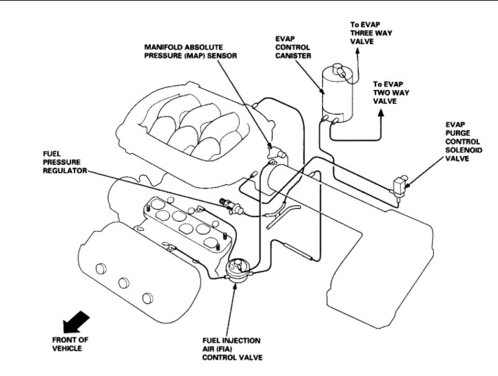
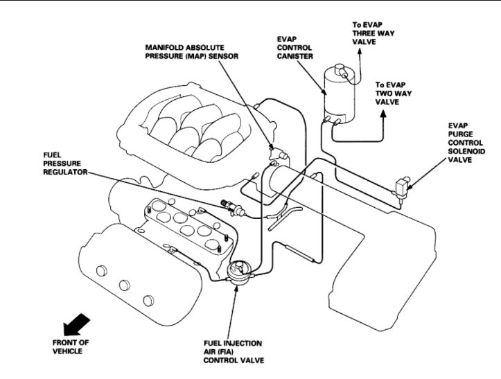
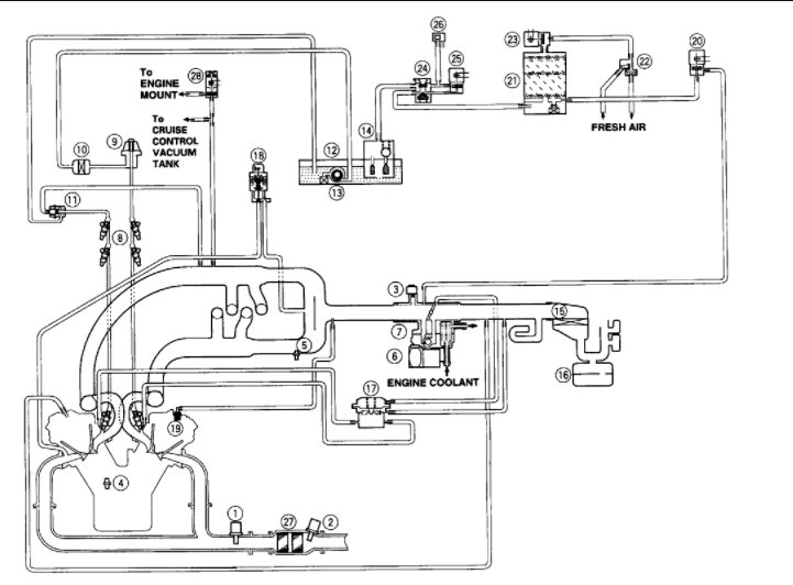
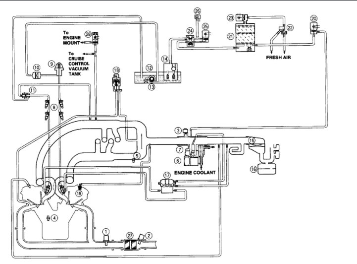
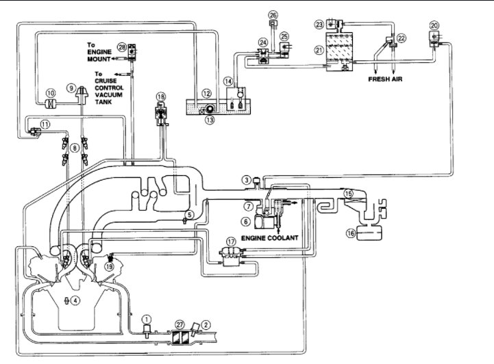
I had a oil leak I thought it was coming from the distributor. I changed the gaskets and o-rings but still it is leaking. But there's a hose underneath distributor area and it seems really really soft and that always seems to have oil on it. I don't know what that hose is called but I want to change it.I need to know what it's called or what area is hooked up to exactly. Please advise.






