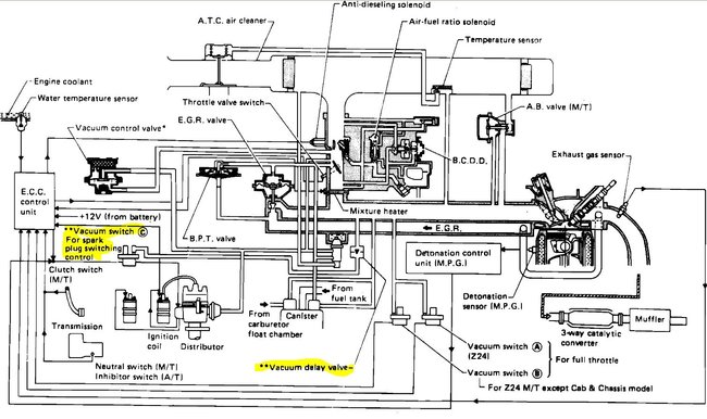
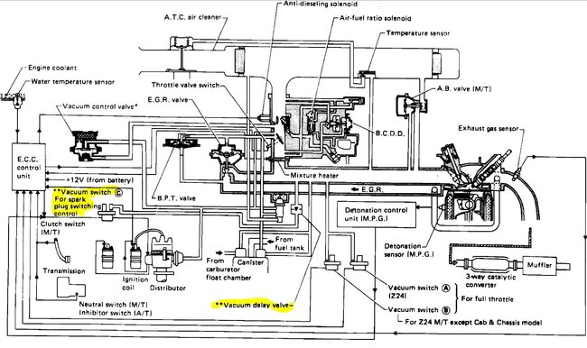
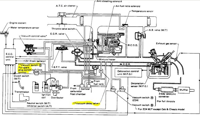
Vacuum line routing diagram

Tiny
UGABUGA
  • MEMBER
  • 1986 NISSAN TRUCK
  • 2.4L
  • 4 CYL
  • 4WD
  • MANUAL
  • 185,000 MILES
Truck listed above is a 720, z24 California smog.
I'm in dire need of vacuum line diagram. Help!
Tuesday, March 9th, 2021 AT 6:00 AM

1 Reply

Tiny
STEVE W.
  • MECHANIC
  • 15,679 POSTS
Try these. The first is for the fuel injected version the second for the carbed engine. The yellow highlights are parts not used on a California emission engine. Check out the diagrams (Below). Let us know what happens and please upload pictures or videos of the problem.
Was this
answer
helpful?
Yes
No
Tuesday, March 9th, 2021 AT 11:53 AM

Please login or register to post a reply.