Can I get a vacuum diagram?

Tiny
CHEFDRE621
  • MEMBER
  • 2000 MAZDA PROTEGE
  • 1,600,000 MILES
Hello, I was wondering anyone has a a vacuum diagram.
Thursday, June 24th, 2021 AT 8:09 PM

12 Replies

Tiny
DANNY L
  • MECHANIC
  • 5,648 POSTS
Hello, I'm Danny.

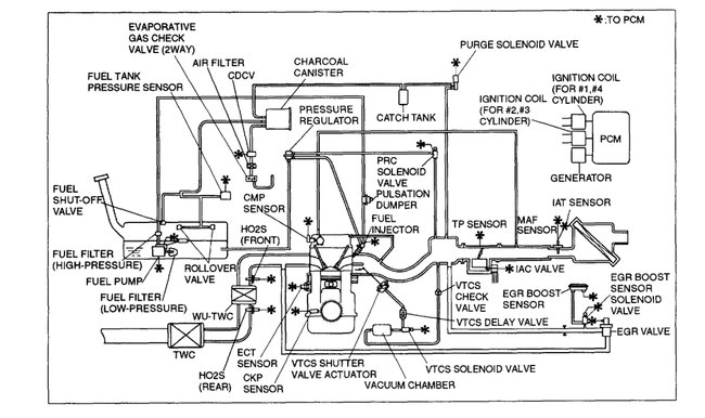
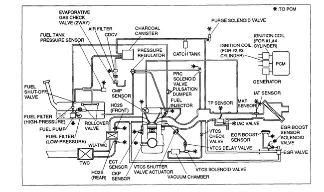
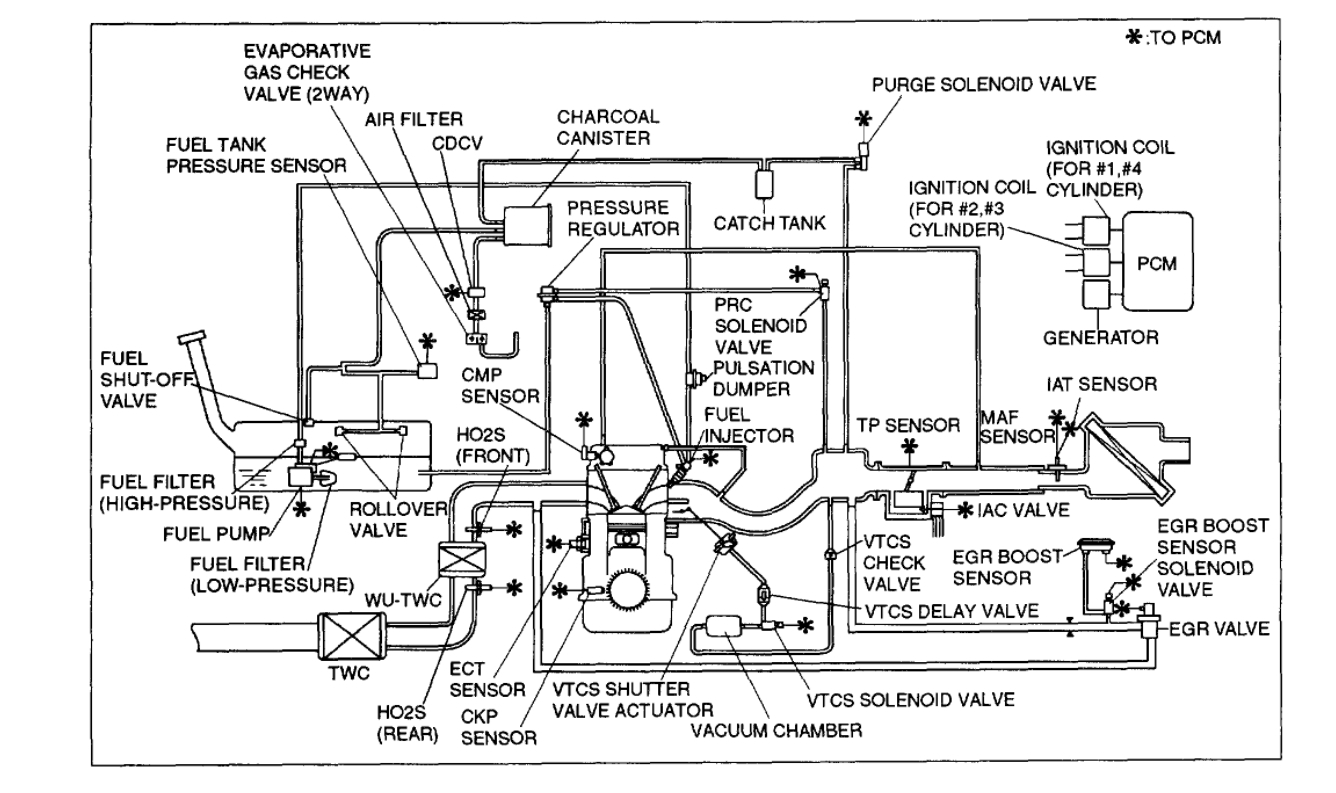
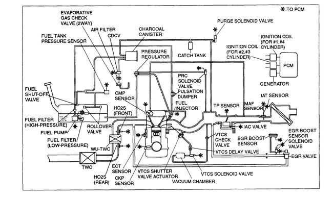
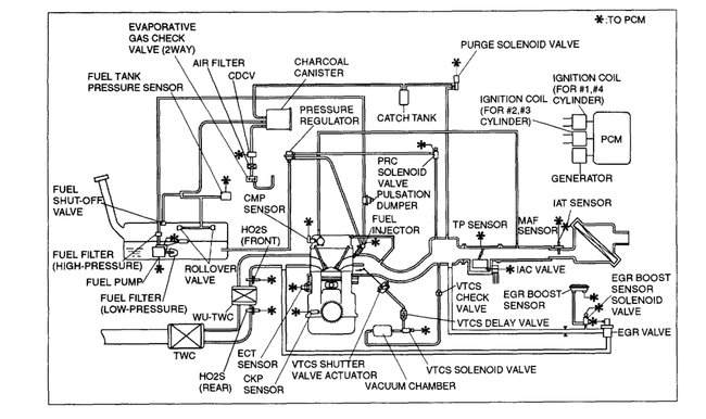
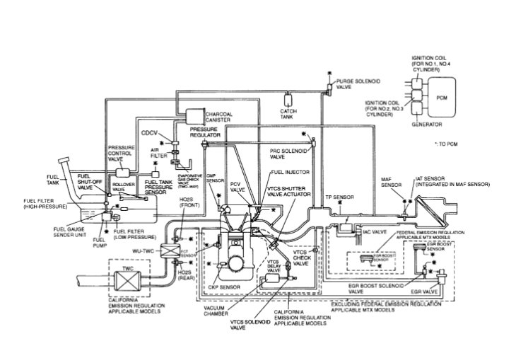
Here is the information you requested. I've found 6 vacuum diagrams for your Mazda and attached them below. Sorry about the earlier spam response. Hope this helps and thanks for using 2CarPros.
Was this
answer
helpful?
Yes
No
-1
Friday, June 25th, 2021 AT 12:35 AM
Tiny
CHEFDRE621
  • MEMBER
  • 36 POSTS
I am having ggv a problem trying to see which comes and goes through the vacuum chamber as well as the vtcs actuator.
Was this
answer
helpful?
Yes
No
Thursday, August 12th, 2021 AT 3:54 PM
Tiny
ASEMASTER6371
  • MECHANIC
  • 52,796 POSTS
Can you give us the vehicle information so we can help you?

Roy
Was this
answer
helpful?
Yes
No
+1
Saturday, August 14th, 2021 AT 3:57 PM
Tiny
DANNY L
  • MECHANIC
  • 5,648 POSTS
Hello again.

For the proper engine vacuum line diagram we will need to know if your vehicle is equipped with the 1.6 or 1.8 liter engine. Let us know and we'll go from there. Hope this helps and thanks again for using 2CarPros.

Danny-
Was this
answer
helpful?
Yes
No
+1
Sunday, August 15th, 2021 AT 7:11 AM
Tiny
CHEFDRE621
  • MEMBER
  • 36 POSTS
Mazda Protégé 2000 1.6.
Was this
answer
helpful?
Yes
No
Wednesday, August 18th, 2021 AT 1:15 AM
Tiny
ASEMASTER6371
  • MECHANIC
  • 52,796 POSTS
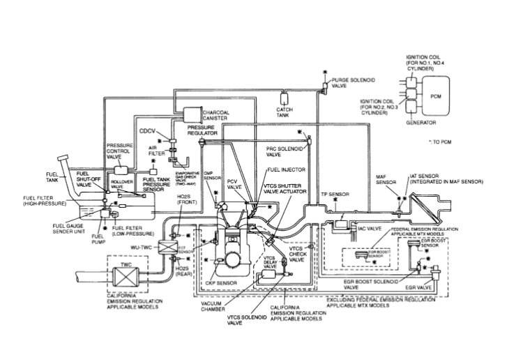
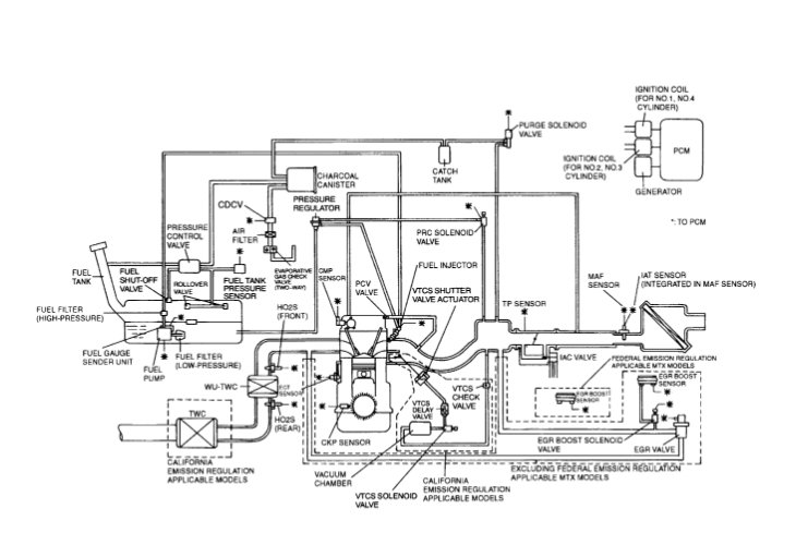
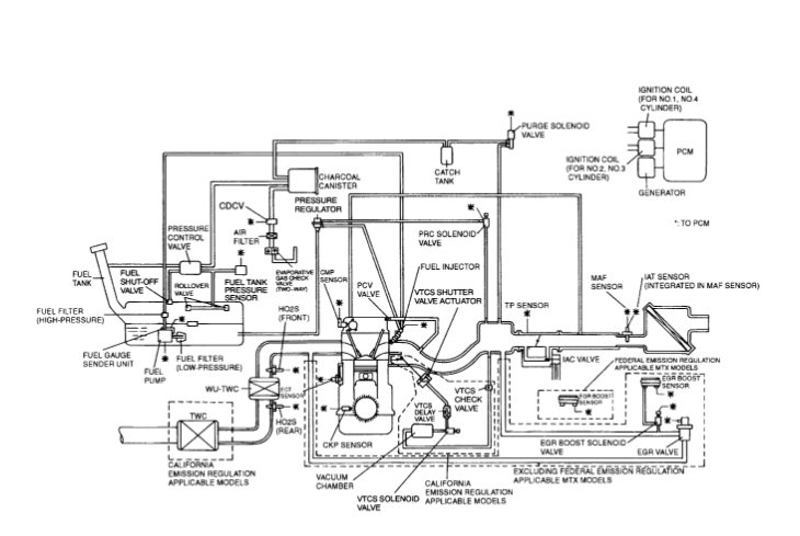
I attached the diagrams for you to view. Are these the correct diagrams for your car?

I also added the testing for the valve for you.

Roy
Was this
answer
helpful?
Yes
No
Wednesday, August 18th, 2021 AT 1:58 AM
Tiny
DANNY L
  • MECHANIC
  • 5,648 POSTS
Hello again.

We were hoping to hear back and get an update. Roy added a secondary set of diagrams and hope they help. Let us know if you have any further questions on this issue as we're here to help. Thanks again for using 2CarPros.

Danny-
Was this
answer
helpful?
Yes
No
Sunday, August 22nd, 2021 AT 4:39 AM
Tiny
CHEFDRE621
  • MEMBER
  • 36 POSTS
Yes, I'm trying. I just put the head gasket in the car and put everything back and it's still s crank no start. So I'm trying to find how many ohms are in the MAP sensor, prc solenoid, VTCS solenoid, throttle position sensor, EGR valve. And the check valve I think I had the brown and green colored solenoid mix up.
Was this
answer
helpful?
Yes
No
Thursday, August 26th, 2021 AT 4:09 PM
Tiny
ASEMASTER6371
  • MECHANIC
  • 52,796 POSTS
Did you do a compression test to verify the valve timing to be sure the belt alignment is correct? You need 140-160 pounds in each cylinder.

https://www.2carpros.com/articles/how-to-test-engine-compression

I would start there.

Roy
Was this
answer
helpful?
Yes
No
Thursday, August 26th, 2021 AT 4:14 PM
Tiny
CHEFDRE621
  • MEMBER
  • 36 POSTS
I bought a digital timing gun.
Was this
answer
helpful?
Yes
No
Saturday, August 28th, 2021 AT 12:59 AM
Tiny
ASEMASTER6371
  • MECHANIC
  • 52,796 POSTS
Did you do the compression test? That is how you verify the timing belt.

Roy
Was this
answer
helpful?
Yes
No
Saturday, August 28th, 2021 AT 3:37 AM
Tiny
DANNY L
  • MECHANIC
  • 5,648 POSTS
Hello again.

After replacing the head gasket have you verified after the repair if you are getting proper fuel pressure and spark again since having a no start condition? Here is a tutorial showing how to test fuel pressure:

https://www.2carpros.com/articles/how-to-check-fuel-system-pressure-and-regulator

The fuel pressure specification for your car is 22 psi. Let us know and we'll go from there. Hope this helps and thanks again for using 2CarPros.

Danny-
Was this
answer
helpful?
Yes
No
Monday, August 30th, 2021 AT 12:23 AM

Please login or register to post a reply.