Tuesday, January 8th, 2019 AT 5:32 AM
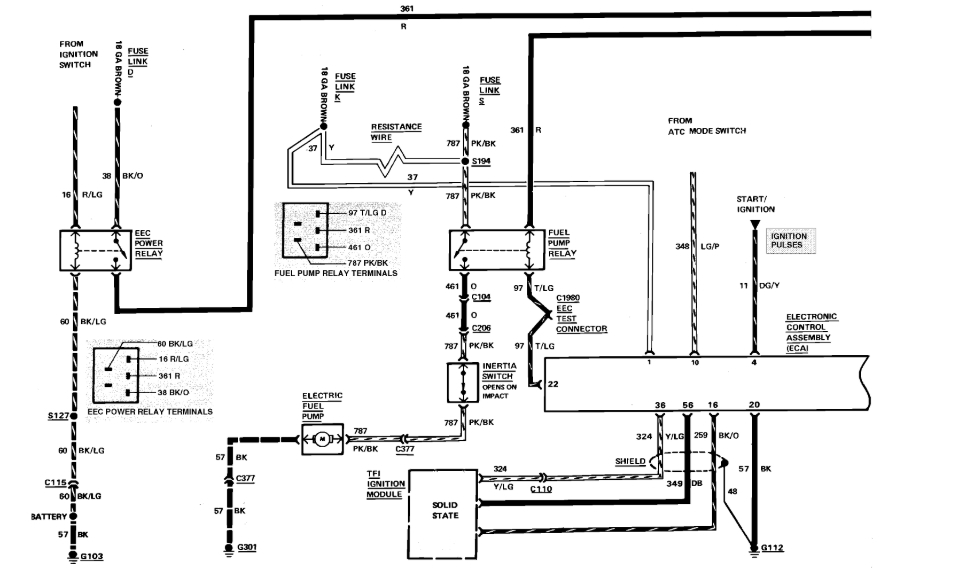
The car had been doing fine but it started a week or so ago, turning off while sitting at a light. I thought I didn't have enough gas because my gas light don't work so I got gas and while at the pump. I saw gas leaking so I drove it home and parked it. Later on that day I dropped the gas tank to see if I had a hole in my tank but, it was around a seal which I got what I was told to seal it. I put the tank back on the same way I took it off and it cranks but doesn't turn over. My neighbor said he doesn't hear my fuel pump kicking on so I'm lost as to what direction to go in.



