Turn signals and emergency flashers location

Tiny
JTRSJR
  • MEMBER
  • 2000 HYUNDAI ELANTRA
  • 2.0L
  • 4 CYL
  • 2WD
  • AUTOMATIC
  • 55,000 MILES
I cannot figure out where to find the turn signals and emergency flashers unit. Please, any help. A picture would be the most helpful. Thanks
Wednesday, November 28th, 2018 AT 2:08 PM

12 Replies

Tiny
JACOBANDNICKOLAS
  • MECHANIC
  • 110,194 POSTS
Hi and thanks for using 2CarPros.

First, I was unable to locate a picture of it. However, it is located above the steering column. Check there and let me know if you can find it.

Take care,
Joe
Was this
answer
helpful?
Yes
No
Wednesday, November 28th, 2018 AT 2:43 PM
Tiny
JTRSJR
  • MEMBER
  • 6 POSTS
Joe, I took out the speedometer cluster and did not see anything.
Was this
answer
helpful?
Yes
No
Wednesday, November 28th, 2018 AT 4:35 PM
Tiny
JACOBANDNICKOLAS
  • MECHANIC
  • 110,194 POSTS
It should be along the firewall.
Was this
answer
helpful?
Yes
No
Thursday, November 29th, 2018 AT 4:32 PM
Tiny
JTRSJR
  • MEMBER
  • 6 POSTS
In the engine compartment or way back behind the dash?
Was this
answer
helpful?
Yes
No
Thursday, November 29th, 2018 AT 7:00 PM
Tiny
JACOBANDNICKOLAS
  • MECHANIC
  • 110,194 POSTS
I am sorry I did not specify. It will be under the dash. I attached a picture of what you should be looking for.
Was this
answer
helpful?
Yes
No
Thursday, November 29th, 2018 AT 7:53 PM
Tiny
DANNY L
  • MECHANIC
  • 5,648 POSTS
Hello I am Danny,

It will be located under the dash near the footrest/kick panel area. Hope this helps and thanks again for using 2CarPros.
Danny-
Was this
answer
helpful?
Yes
No
Thursday, November 29th, 2018 AT 7:55 PM
Tiny
JTRSJR
  • MEMBER
  • 6 POSTS
I found the switch you sent me a picture of and replaced with a new one. I know when they are good or bad. But the turn signals and hazard lights still do not work. Is there another multi switch that I can look for? This car is driving me and my friend crazy!
Was this
answer
helpful?
Yes
No
Friday, November 30th, 2018 AT 1:11 PM
Tiny
JACOBANDNICKOLAS
  • MECHANIC
  • 110,194 POSTS
Welcome back.

Can you explain what is happening? Are they turning on and not flashing, not turning on at all?

Let me know.

Joe
Was this
answer
helpful?
Yes
No
Friday, November 30th, 2018 AT 7:51 PM
Tiny
JTRSJR
  • MEMBER
  • 6 POSTS
They are not turning on at all.
Was this
answer
helpful?
Yes
No
Saturday, December 1st, 2018 AT 8:18 AM
Tiny
JACOBANDNICKOLAS
  • MECHANIC
  • 110,194 POSTS
Have you checked fuses?

See attached.
Was this
answer
helpful?
Yes
No
Saturday, December 1st, 2018 AT 6:35 PM
Tiny
JTRSJR
  • MEMBER
  • 6 POSTS
Yes.
Was this
answer
helpful?
Yes
No
Sunday, December 2nd, 2018 AT 11:45 AM
Tiny
JACOBANDNICKOLAS
  • MECHANIC
  • 110,194 POSTS
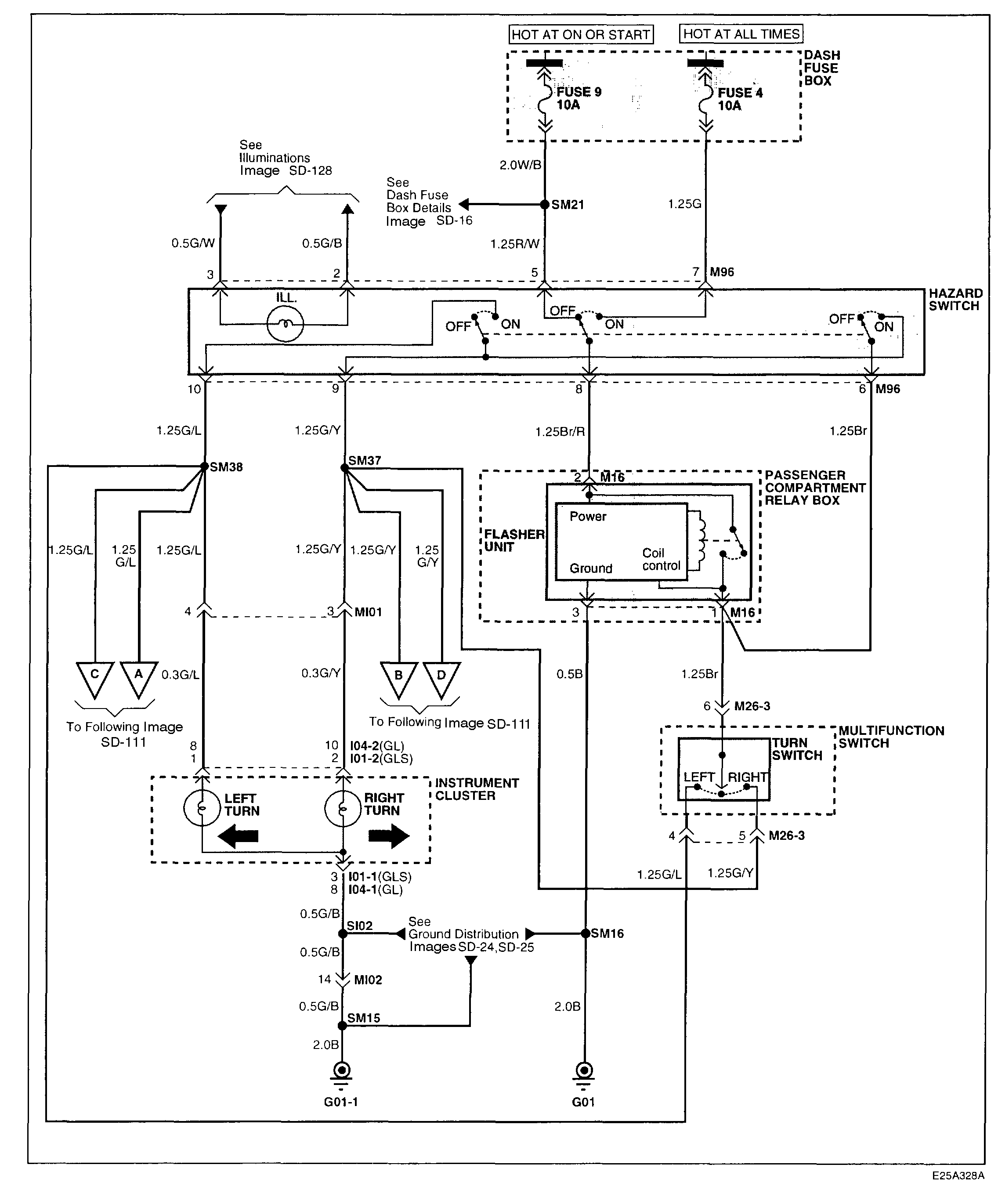
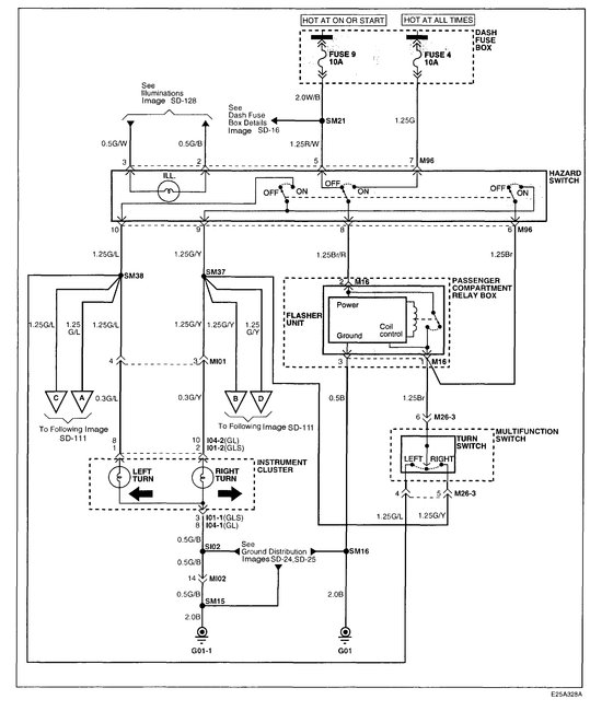
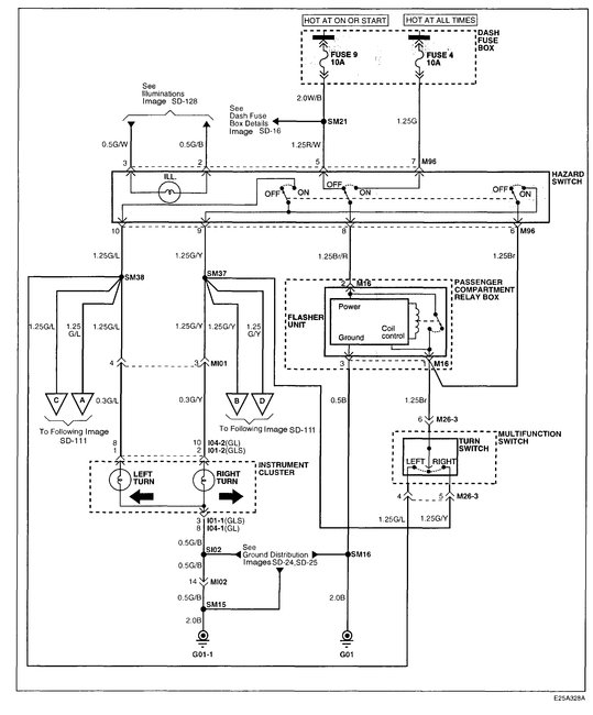
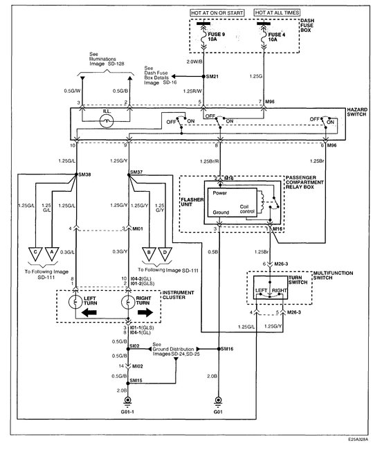
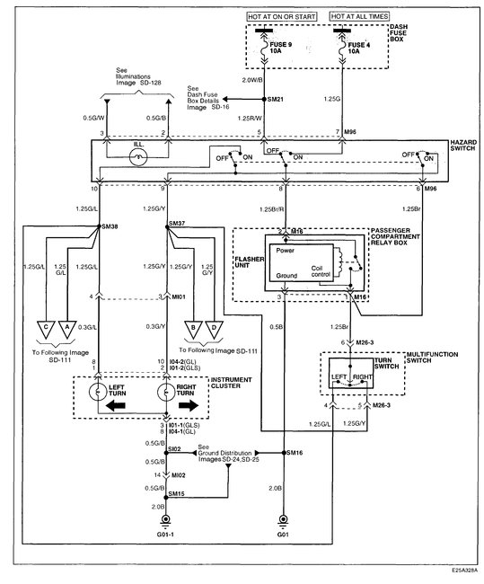
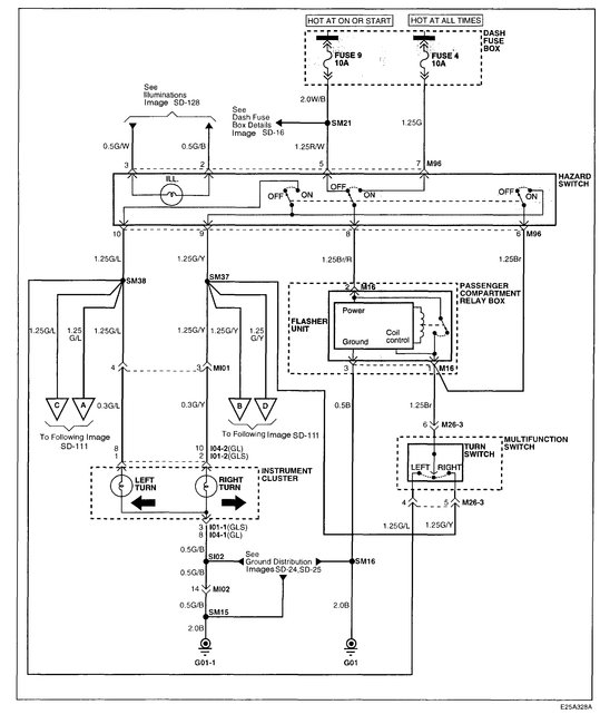
If the fuses are good and the flasher is new, first confirm there is power at the fuse. Next, the power goes through the fuse to the hazard switch and then to the turn signal switch. When the hazard lights are off and the key is on, you get power to the signal switch. Since there are no hazard lights either, we have one of the following problems.

Open circuit between the fuse and hazard switch

Bad hazard light switch

No ground to the hazard light switch.

________________________

If I had the vehicle, I would first confirm that power is available at the fuse. Follow the directions in this link:

https://www.2carpros.com/articles/how-to-check-a-car-fuse

__________________________

If power was there and working correctly, I would next check for power at the hazard light switch. There are two power supplies. One wire is red with a white trace (from fuse 9) and the other is green (from fuse 4).

_________________________

Now, if power is available, you need to confirm that there is a ground for the circuit. The ground for this component is located behind the left kick panel. (where your left foot would rest against). The ground will actually come from the flasher unit that you replaced. It will be a black wire. Check to make sure it is in good condition and nothing is loose or damaged.

__________________________

If you have power to the hazard light switch and ground, if nothing else, the hazard lights should work. If they don't, I suspect the problem is the hazard light switch. If bad, it will prevent hazard and turn signals from working.

__________________________

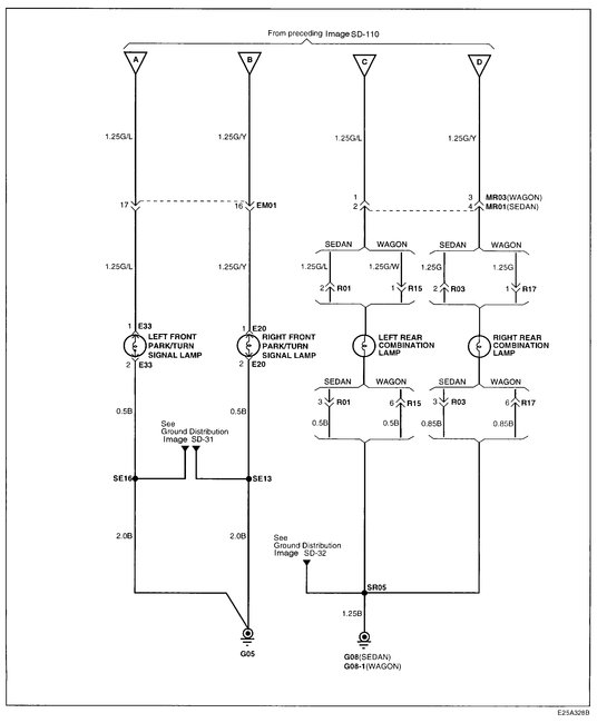
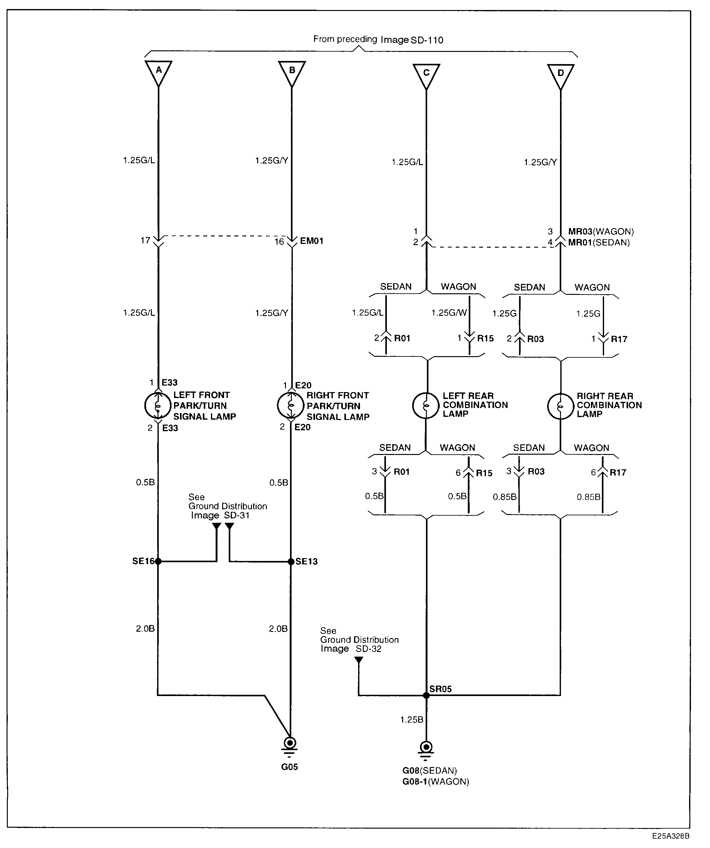
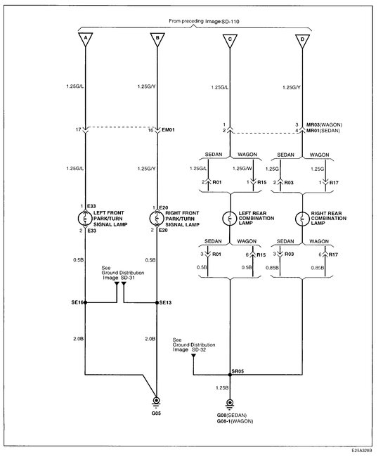
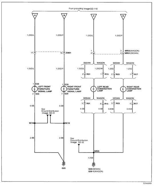
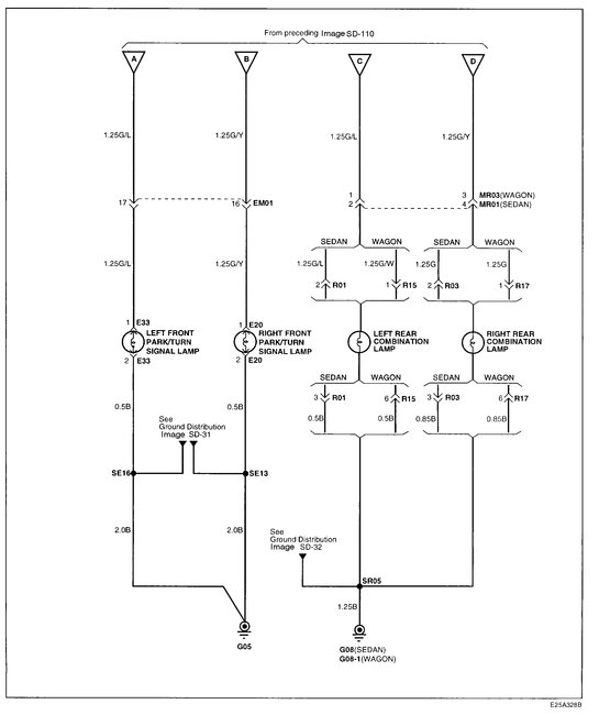
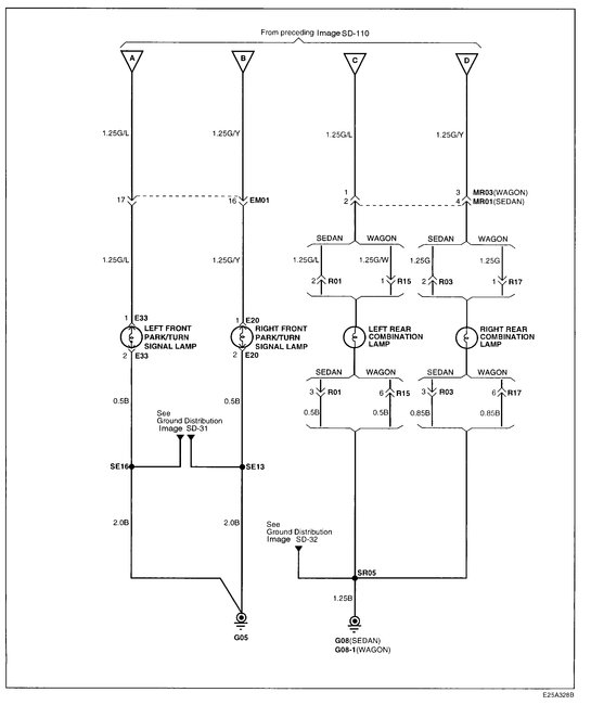
Lets get this far and let me know what you find. I attached two wiring schematics for you to review. The first is specific to the inside of the vehicle. The second is exterior lighting.

Again, let me know what you find.

Take care,
Joe
Was this
answer
helpful?
Yes
No
Sunday, December 2nd, 2018 AT 5:50 PM

Please login or register to post a reply.