Wednesday, December 8th, 2021 AT 10:40 AM
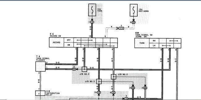
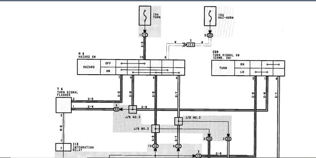
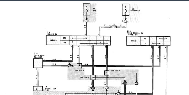
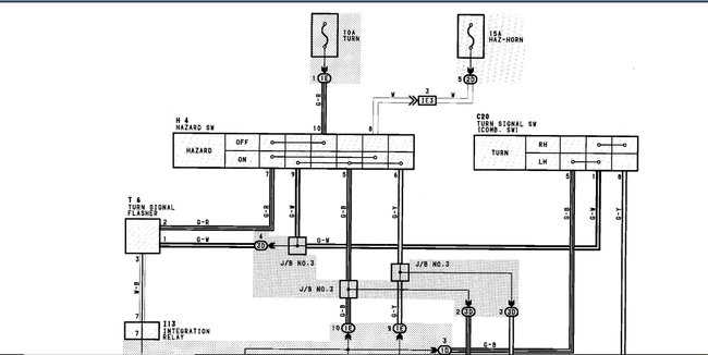
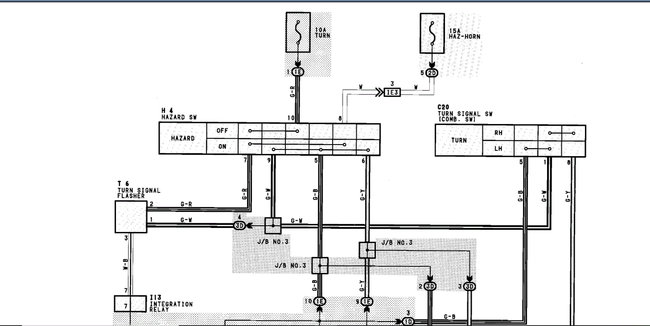
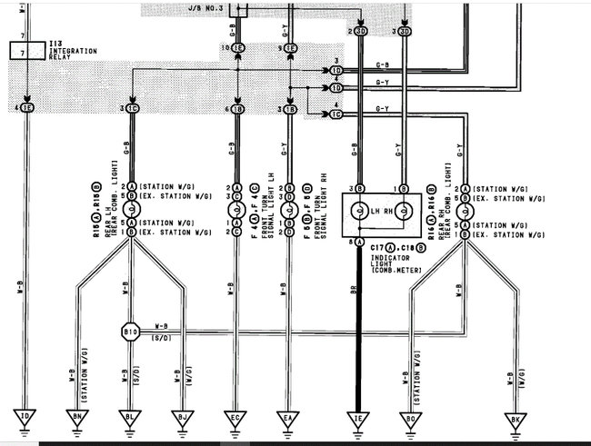
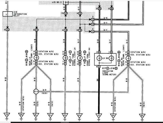
Hi, my car listed above GLS model, turn signals do not turn off and is draining the battery. The fuses are fine and bulbs as well. I can however not find the relays for the turn indicator. As the car is a right-hand drive. Regards




