Tuesday, August 25th, 2020 AT 1:52 PM
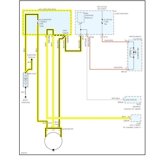
I started the car this morning and the engine light was on. I took it to the mechanic and he gave me trouble codes p0011 and p0625. The man said that there was something with the oil and also the alternator. Are these two codes related? What do I have to do to fix it?







