Check engine light came on and it would not shift into overdrive

Tiny
GAILW
  • MEMBER
  • 2005 CHEVROLET COBALT
  • 2.2L
  • 4 CYL
  • 2WD
  • AUTOMATIC
  • 181,000 MILES
Ran diagnostics and it said low voltage on quite a number of things. Could it be battery?
Tuesday, December 3rd, 2019 AT 7:02 PM

5 Replies

Tiny
JIS001
  • MECHANIC
  • 3,412 POSTS
Can you provide us with the exact trouble codes you got? Once we see the codes we will provide a diagnostic path for you to follow.
Was this
answer
helpful?
Yes
No
-1
Wednesday, December 4th, 2019 AT 12:53 AM
Tiny
GAILW
  • MEMBER
  • 2 POSTS
Changed battery and that got rid of low voltage items. Ran diagnostics again and the code PO974 came up. It said shift solenoid's. Can no longer get into high gear.
Was this
answer
helpful?
Yes
No
+2
Friday, December 6th, 2019 AT 9:37 AM
Tiny
JIS001
  • MECHANIC
  • 3,412 POSTS
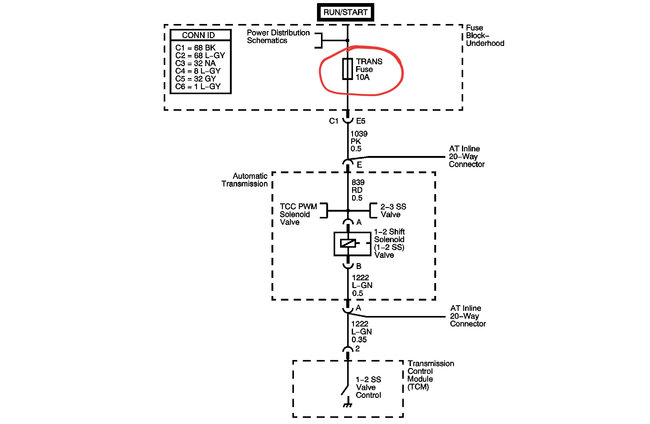
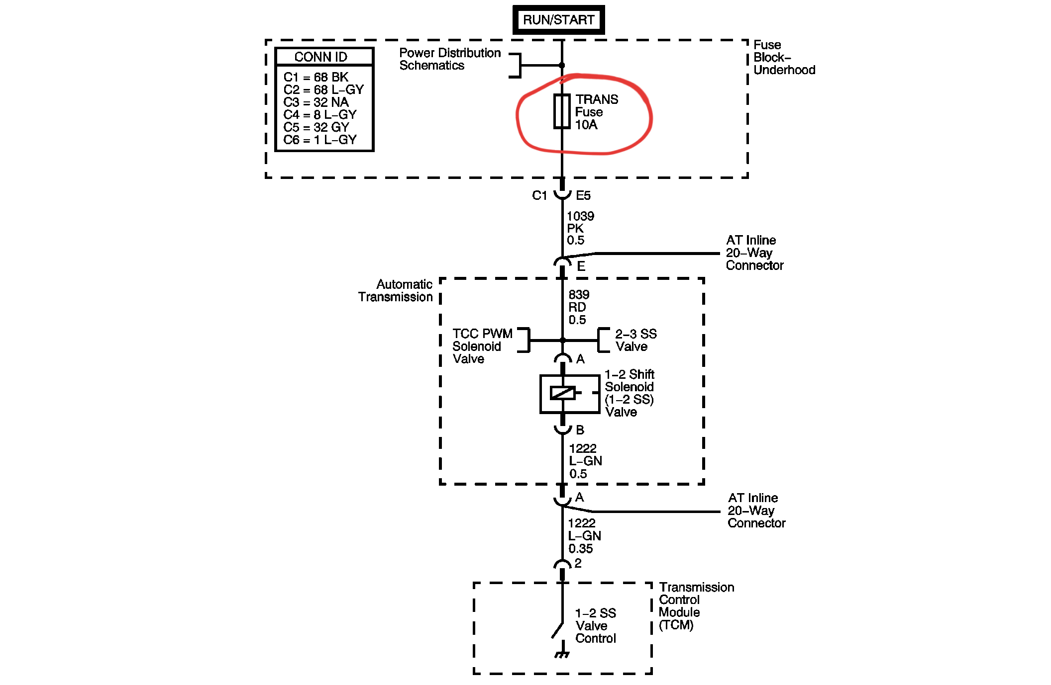
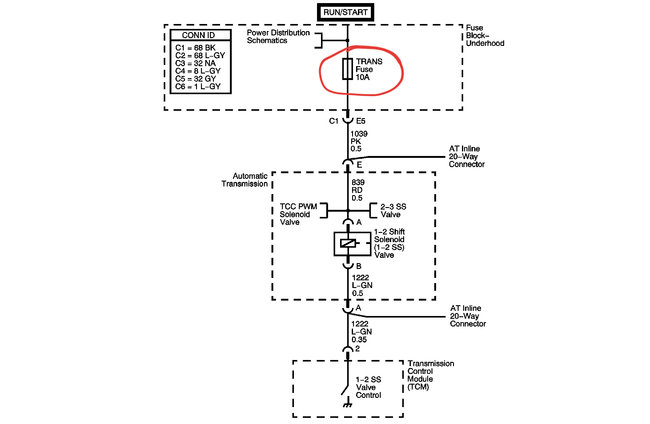
Check fuse #10 inside cabin. 10A fuse.

2005 Chevrolet Cobalt

Â

L4-2.2L VIN F

Â

Â

4T40-E / 4T45-E Automatic Transaxle

Vehicle ALL Diagnostic Trouble Codes ( DTC ) Testing and Inspection P Code Charts P0974 4T40-E / 4T45-E Automatic Transaxle

4T40-E / 4T45-E AUTOMATIC TRANSAXLE

DTC P0974

Open In New TabZoom/Print

Circuit Description with 4T40-E / 4T45-E Automatic Transaxle
 The 1-2 shift solenoid (SS) valve controls transmission fluid pressure acting on the 1-2 and 3-4 shift valves to position the valves for the appropriate gear. The 1-2 SS valve is a normally open exhaust valve located on the lower control valve body. Ignition voltage is supplied to the solenoid. The transmission control module (TCM) commands the solenoid ON or OFF by providing a ground path. When the 1-2 SS valve is commanded ON, the TCM senses low voltage. When the 1-2 SS valve is commanded OFF, the TCM senses high voltage.

 If the TCM detects a continuous short to voltage in the 1-2 SS valve circuit, then DTC P0974 sets. DTC P0974 is a type B DTC.

DTC Descriptor
 This diagnostic procedure supports the following DTC:
 DTC P0974 1-2 Shift Solenoid (SS) Control Circuit High Voltage

Conditions for Running the DTC
 The ignition is ON.

Conditions for Setting the DTC
 The 1-2 SS valve feedback circuit indicates a continuous short to voltage for 4.4 seconds.

Action Taken When the DTC Sets
   The TCM illuminates the malfunction indicator lamp (MIL) during the second consecutive trip in which the Conditions for Setting the DTC are met.
   The TCM commands maximum line pressure.
   The TCM freezes transmission adaptive functions.
   The TCM records the operating conditions when the Conditions for Setting the DTC are met. The TCM stores this information as Freeze Frame and Failure Records.
   The TCM stores DTC P0974 in TCM history during the second consecutive trip in which the Conditions for Setting the DTC are met.

Conditions for Clearing the MIL/DTC
   The TCM turns OFF the MIL during the third consecutive trip in which the diagnostic test runs and passes.
   A scan tool can clear the MIL/DTC.
   The TCM clears the DTC from TCM history if the vehicle completes 40 warm-up cycles without an emission related diagnostic fault occurring.
   The TCM cancels the DTC default actions when the ignition switch is OFF long enough in order to power down the TCM.

If fault tracing leads to a bad solenoid, with the high mileage I would recommend you swap out the transmission.
Was this
answer
helpful?
Yes
No
+1
Friday, December 6th, 2019 AT 8:52 PM
Tiny
GAILW
  • MEMBER
  • 2 POSTS
Can you put the info in more understandable terms?
Was this
answer
helpful?
Yes
No
Monday, December 9th, 2019 AT 12:06 PM
Tiny
KEN L
  • MASTER CERTIFIED MECHANIC
  • 55,488 POSTS
If i can but in here. it sounds like the alternator is not working correctly or a bad battery. here are two guides to help check both:

https://www.2carpros.com/articles/how-to-check-a-car-alternator

and

https://www.2carpros.com/articles/car-battery-load-test

Please run down these guides and report back.
Was this
answer
helpful?
Yes
No
Thursday, December 12th, 2019 AT 1:11 PM

Please login or register to post a reply.