Transmission

Tiny
ROGERGARNER1
  • MEMBER
  • 2002 DODGE INTREPID
  • 3.5L
  • V6
  • 2WD
  • AUTOMATIC
  • 85,000 MILES
The reverse is not engaging and while in drive the gear slips out at around 10 mph.
Thursday, April 18th, 2019 AT 7:32 AM

4 Replies

Tiny
KASEKENNY
  • MECHANIC
  • 18,907 POSTS
Hi Roger,

First thing to do is check the fluid level and condition. This is the most likely cause. However, without knowing if there are other symptoms or any DTCs in the PCM, then it sounds like it is low on fluid.

Here are a couple of resources that you can use to help. I also attached the operation of the transmission solenoids. These are what are used to shift through the gears. This is explaining the importance of the proper pressure, which requires the proper fluid level.

https://www.2carpros.com/articles/automatic-transmission-problems

https://www.2carpros.com/articles/how-to-service-an-automatic-transmission

Let me know what condition the fluid is in and we can go further if needed.
Was this
answer
helpful?
Yes
No
Thursday, April 18th, 2019 AT 6:21 PM
Tiny
ROGERGARNER1
  • MEMBER
  • 5 POSTS
The fluid is light red to pink.
Was this
answer
helpful?
Yes
No
Sunday, April 21st, 2019 AT 5:46 PM
Tiny
ROGERGARNER1
  • MEMBER
  • 5 POSTS
The fluid is light red to pink in my 2002 dodge intrepid no reverse and slips out of drive doing 10 mph no check engine light.
Was this
answer
helpful?
Yes
No
Sunday, April 21st, 2019 AT 5:50 PM
Tiny
KASEKENNY
  • MECHANIC
  • 18,907 POSTS
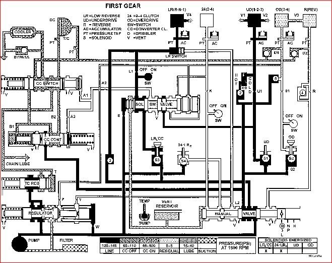
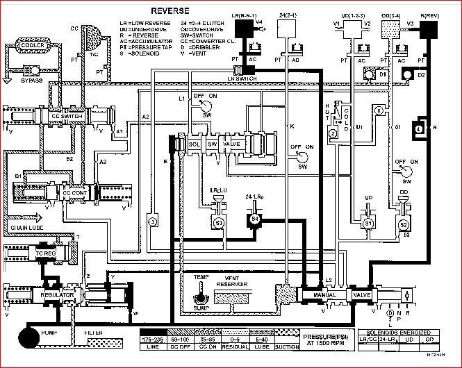
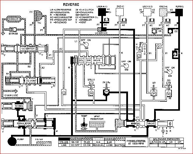
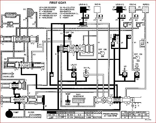
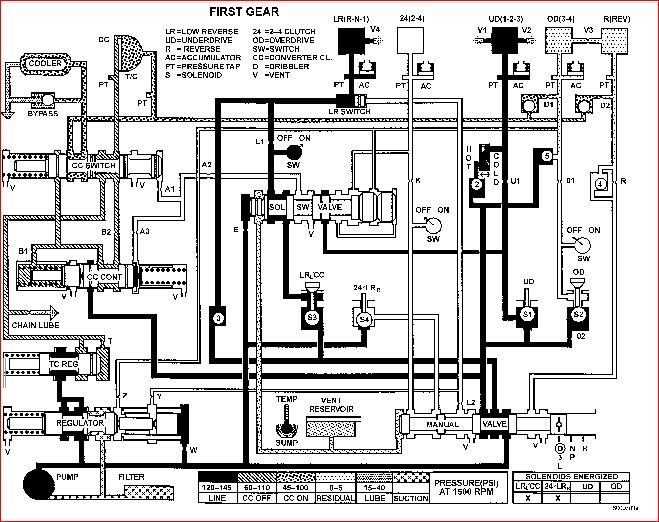
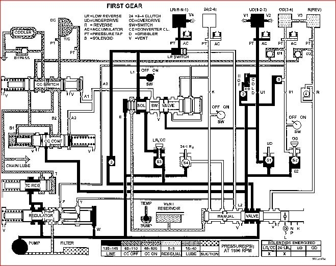
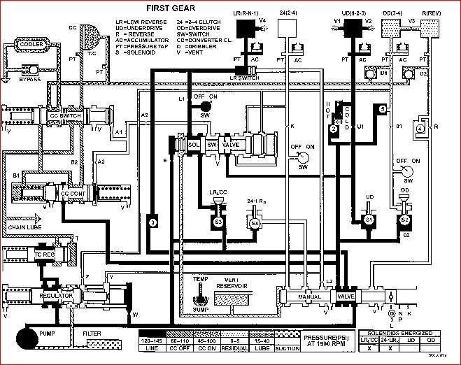
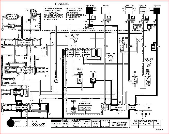
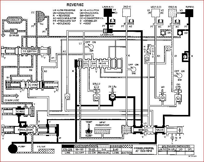
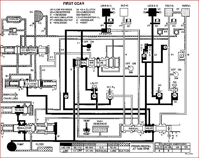
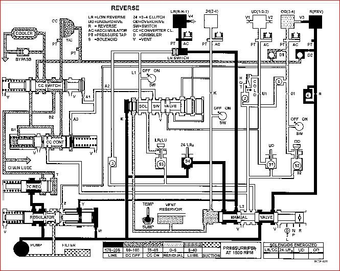
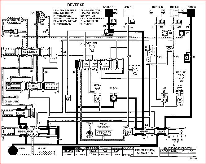
If the fluid looks good then I would suspect there is something wrong internal to the trans. Most likely you have a cut seal or an issue on the Low Reverse Accumulator. If you look at the fluid diagram for reverse and 1st (assuming you have not made a shift to second before it slips) they have the Low Reverse in common, so your issue is most likely in this circuit.

Also, there is a chance that the unit has low pressure which would mean the pump is failing. This pump is a gear style pump and relies on the clearance between the teeth to generate the pressure. If these gears are worn, then it could be delivering low pressure. There is usually a DTC that goes along with this so the fact that your check engine light is not on may not point to this. I doubt it is a pressure switch because your reverse is run directly off of line pressure controlled by the manual valve (gear selector). So when you select reverse, the manual valve moves to that position and sends line pressure to the reverse clutch to apply it. Low pressure would explain why you don't get reverse but then first engages because it is controlled by the pressure switch. Maybe there is just enough pressure to apply first but once a shift is about to take place, it slips and there is not enough pressure to achieve the next gear.

I attached the pressure chart for each gear if you are able to check the pressure.

Let me know what you find and we can go from there. Thanks
Was this
answer
helpful?
Yes
No
Sunday, April 21st, 2019 AT 6:51 PM

Please login or register to post a reply.