Engine, ECM and Ignition coil wiring?

Tiny
RASMATAZ
  • MECHANIC
  • 75,992 POSTS
Bud-if its driveable take it to Autozone they'll do it for free. It use to be that way yours is a 97 and it needs a scanner to pull the OBD2 code/s
Was this
answer
helpful?
Yes
No
Tuesday, August 11th, 2020 AT 4:21 PM (Merged)
Tiny
PACIFICISLANDER
  • MEMBER
  • 240 POSTS
Kind of figure that out my friend just making sure. Thank you so much for the wiring diagram. God bless-
Was this
answer
helpful?
Yes
No
Tuesday, August 11th, 2020 AT 4:21 PM (Merged)
Tiny
KASEKENNY
  • MECHANIC
  • 18,907 POSTS
Yeah. That was a pretty simple one so I figured it was either a really weird issue or you were just making sure. Thanks for using 2CarPros. Talk to you next time. Thanks
Was this
answer
helpful?
Yes
No
Tuesday, August 11th, 2020 AT 4:21 PM (Merged)
Tiny
PACIFICISLANDER
  • MEMBER
  • 240 POSTS
I change the fuel pump, now I don't need to use starting fluid to start it up. Now it's stalling, idles pretty good for 2/3 minutes then start misfiring then shuts off/stalls out but you can start it up again without a problem and repeat itself. Cleaned the IACV.
Was this
answer
helpful?
Yes
No
Tuesday, August 11th, 2020 AT 4:21 PM (Merged)
Tiny
KASEKENNY
  • MECHANIC
  • 18,907 POSTS
Okay. We need to start with the basics on this. Let's run through this info and see what happens. The one thing that is not on here the would make sense is the purge valve is sticking. However, we can get to that if all these check out.

https://www.2carpros.com/articles/stall-at-idle
Was this
answer
helpful?
Yes
No
Tuesday, August 11th, 2020 AT 4:21 PM (Merged)
Tiny
PACIFICISLANDER
  • MEMBER
  • 240 POSTS
Where is the purge valve located?
Was this
answer
helpful?
Yes
No
Tuesday, August 11th, 2020 AT 4:21 PM (Merged)
Tiny
KASEKENNY
  • MECHANIC
  • 18,907 POSTS
Unfortunately the manual is not giving me a specific location but it is either on the top of the charcoal canister or at the other end of the line on the intake manifold.

Take a look at this diagram and let me know what you find. Thanks
Was this
answer
helpful?
Yes
No
Tuesday, August 11th, 2020 AT 4:21 PM (Merged)
Tiny
CHRIS DEPEW
  • MEMBER
  • 2 POSTS
  • 1992 TOYOTA COROLLA
  • 1.6L
  • 4 CYL
  • 2WD
  • AUTOMATIC
  • 200,000 MILES
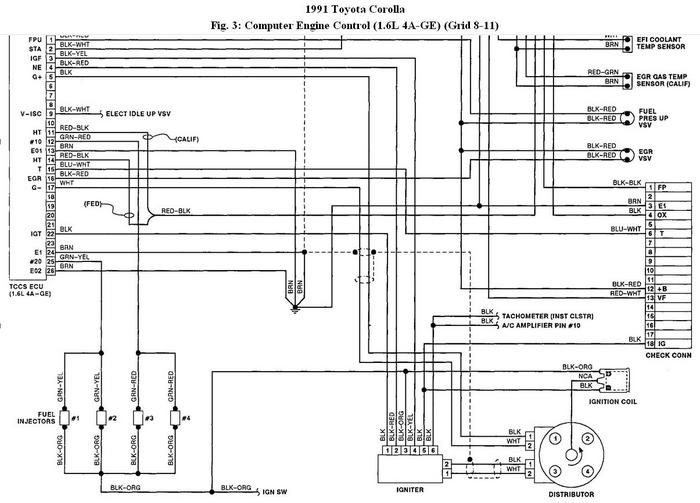
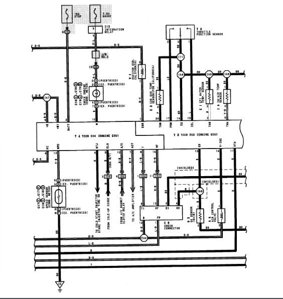
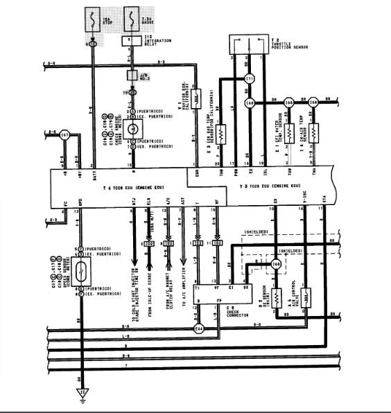
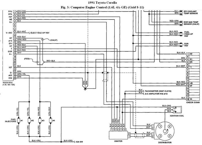
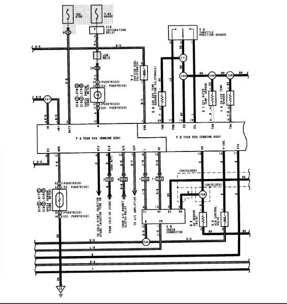
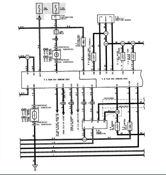
Need a wiring diagram and fuse and relay diagram for fuel pump.
Was this
answer
helpful?
Yes
No
Tuesday, August 11th, 2020 AT 4:21 PM (Merged)
Tiny
ASEMASTER6371
  • MECHANIC
  • 52,796 POSTS
Good morning,

I attached the 3 wire diagrams for the fuel pump control for you below.

What is your issue?

Roy
Was this
answer
helpful?
Yes
No
Tuesday, August 11th, 2020 AT 4:21 PM (Merged)
Tiny
PACIFICISLANDER
  • MEMBER
  • 240 POSTS
Cannot find the purge valve, I tried everything you suggested still it keeps stalling. Would a transmission problem involved here? Thank you.
Was this
answer
helpful?
Yes
No
Tuesday, August 11th, 2020 AT 4:21 PM (Merged)
Tiny
CHRIS DEPEW
  • MEMBER
  • 2 POSTS
They left wires open next to fuel pump plug. Burnt with lighter I guess to test. Car is getting 0 fuel. I am figuring fuse or relay. I am a tech. So I like to have the diagrams to diagnosis.
Was this
answer
helpful?
Yes
No
Tuesday, August 11th, 2020 AT 4:21 PM (Merged)
Tiny
KASEKENNY
  • MECHANIC
  • 18,907 POSTS
A transmission issue could cause a stalling but not from the sound of this one. This sounds like an air or fuel issue. Prior to replacing the pump was it stalling like this after using starter fluid to get it started?

If not, let's test fuel pressure again because I wonder if we fixed on issue with the pump but got another issue with a faulty pump.

https://www.2carpros.com/articles/how-to-check-fuel-system-pressure-and-regulator
Was this
answer
helpful?
Yes
No
Tuesday, August 11th, 2020 AT 4:21 PM (Merged)
Tiny
ASEMASTER6371
  • MECHANIC
  • 52,796 POSTS
Okay, got it.

Let me know if you have any other questions.

Roy
Was this
answer
helpful?
Yes
No
Tuesday, August 11th, 2020 AT 4:21 PM (Merged)
Tiny
PACIFICISLANDER
  • MEMBER
  • 240 POSTS
It wasn't stalling when I use the starter fluid not until I change the fuel pump. Could the fuel pump be bad? Seem to me a fuel pressure issue. When it stalls it seems like it wants to start but won't catch unless I give starting fluid and then starts up then take it for test then it idles for a while then shuts off again. I'm fixing to quit on this issue it's a headache to the max, lol.
Was this
answer
helpful?
Yes
No
Tuesday, August 11th, 2020 AT 4:21 PM (Merged)
Tiny
KASEKENNY
  • MECHANIC
  • 18,907 POSTS
Based on that info, we need to test the fuel pressure because you can absolutely have a faulty pump right out of the box. It is not common but more common then you would want.

Let's follow the guide I attached earlier and see what the pressure is and we can go from there as that should give us the proof we need to condemn the pump.
Was this
answer
helpful?
Yes
No
Tuesday, August 11th, 2020 AT 4:21 PM (Merged)
Tiny
PACIFICISLANDER
  • MEMBER
  • 240 POSTS
Thank you. Sir I will recheck the fuel pressure as instructed and give you further notice. Thanks again.
Was this
answer
helpful?
Yes
No
Tuesday, August 11th, 2020 AT 4:21 PM (Merged)
Tiny
TAZUL.CHOWDHURY
  • MEMBER
  • 2 POSTS
  • 1991 TOYOTA COROLLA
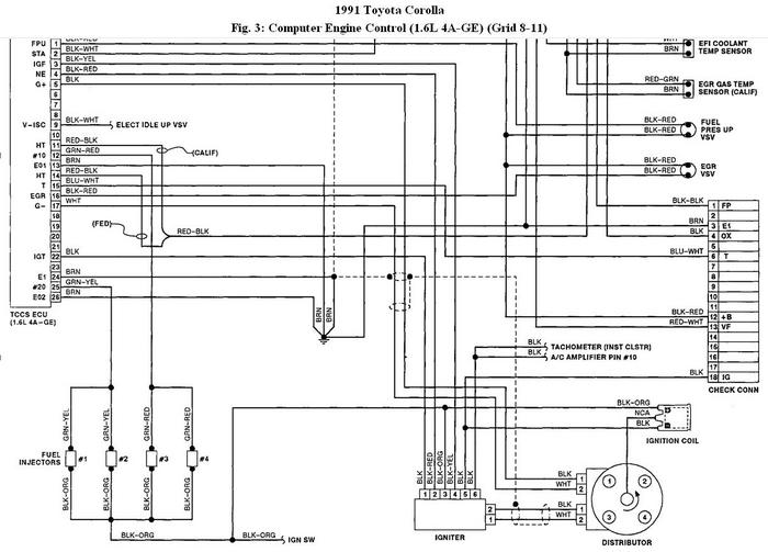
4age a/t 16valve engine wiring diagram and ECU control box number?
Was this
answer
helpful?
Yes
No
+1
Tuesday, August 11th, 2020 AT 4:21 PM (Merged)
Tiny
KHLOW2008
  • MECHANIC
  • 41,814 POSTS
The best way to go about is to remove the original from the vehicle to get the part number.
Coupe...
Federal - P/N 896611258084 - $830.47..
Calif --- P/N 896611260084 - $830.47....
Sedan...
Federal - 896611249084 - $675.44..
Calif --- 896611249084 - $675.44..
Was this
answer
helpful?
Yes
No
+5
Tuesday, August 11th, 2020 AT 4:21 PM (Merged)
Tiny
KASEKENNY
  • MECHANIC
  • 18,907 POSTS
Sounds great. We will wait to hear back. Thanks for the update.
Was this
answer
helpful?
Yes
No
Tuesday, August 11th, 2020 AT 4:21 PM (Merged)
Tiny
ROB40
  • MEMBER
  • 6 POSTS
I need this back fuse box junction fuse and relay connector pin wiring with wiring colors location.
Was this
answer
helpful?
Yes
No
Tuesday, August 11th, 2020 AT 4:21 PM (Merged)

Please login or register to post a reply.