Straight wired car still will not crank

Tiny
PAULA BURGESS
  • MEMBER
  • 2003 FORD FOCUS
  • 4 CYL
  • 2WD
  • MANUAL
  • 195,900 MILES
Tried to straight wire my care. Bypassed the computer, everything comes on but will not crank.
Sunday, May 27th, 2018 AT 3:54 AM

6 Replies

Tiny
ASEMASTER6371
  • MECHANIC
  • 52,796 POSTS
Good morning.

Why did you perform this?

Lets go back to the beginning. What was the original issue? Was the theft light or security light on?

Roy

https://www.2carpros.com/articles/how-to-reset-a-security-system
Was this
answer
helpful?
Yes
No
Sunday, May 27th, 2018 AT 5:06 AM
Tiny
PATENTED_REPAIR_PRO
  • MECHANIC
  • 1,853 POSTS
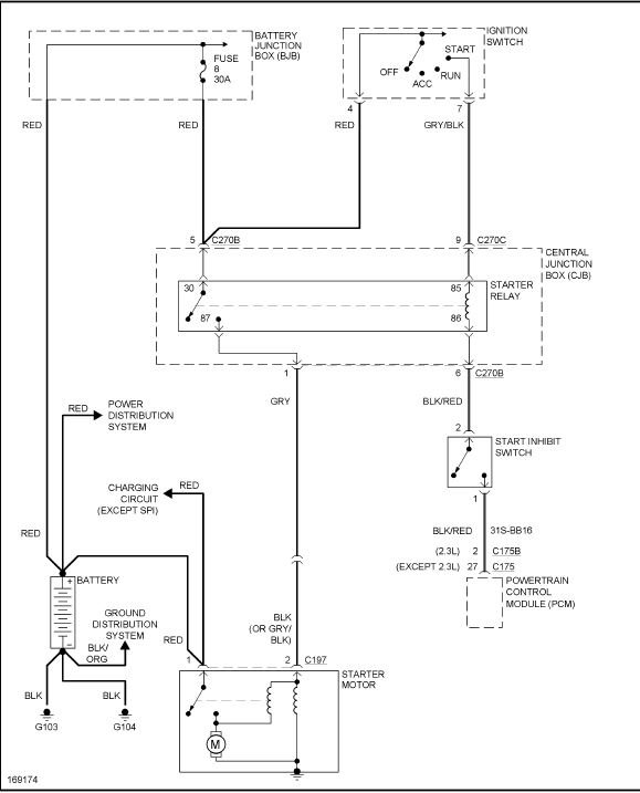
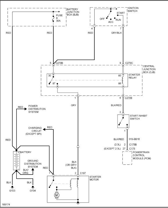
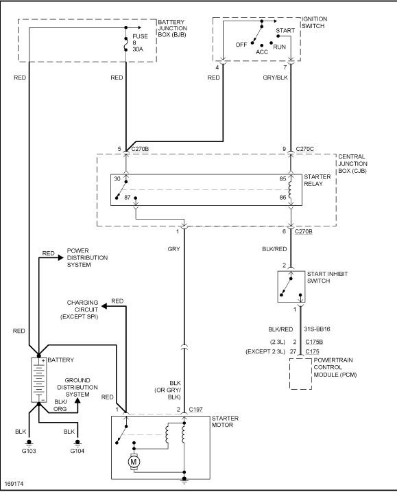
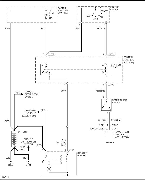
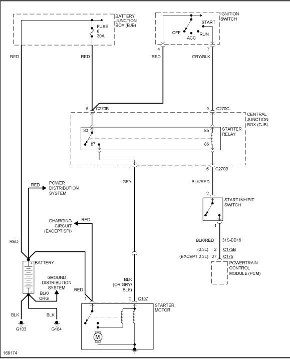
The only thing connected to the PCM in the starting circuit is the wire from the start inhibit switch to pin C175B, the black/red wire, so if you are bypassing the PCM, just ground this wire to a metal ground.
Was this
answer
helpful?
Yes
No
+1
Sunday, May 27th, 2018 AT 7:12 AM
Tiny
PAULA BURGESS
  • MEMBER
  • 3 POSTS
How can I bypass the anti theft? My car does not have an alarm or panic button and youngest grand boy lost our key. I have straight wired it best I know how. It tries to crank and backfires but will not start. Anti theft or is the fuel system? The anti theft light stays on. I have power and I can here the fuel pump come on.
Was this
answer
helpful?
Yes
No
Sunday, May 27th, 2018 AT 9:36 AM
Tiny
PATENTED_REPAIR_PRO
  • MECHANIC
  • 1,853 POSTS
Well, that is a crank and no start, not a no crank issue,
Why do you not just go to the dealer and show them proof of ownership and the VIN number and get them to make a new key or call a locksmith instead of doing all this bypassing.
By passing the security is not an easy task or it would not really be too much of a security system to begin with.
Was this
answer
helpful?
Yes
No
Sunday, May 27th, 2018 AT 9:40 AM
Tiny
PAULA BURGESS
  • MEMBER
  • 3 POSTS
I do not have the means to do this so I am doing what I can. I am irritated been working on this car for over a week and need helpful information can anybody give me any answers please?
Was this
answer
helpful?
Yes
No
Sunday, May 27th, 2018 AT 10:23 AM
Tiny
STEVE W.
  • MECHANIC
  • 15,694 POSTS
There is not a way to bypass the system. Without the proper key the security system will keep it from running as it will keep the ECU from functioning. Trying to bypass it will simply damage the ECU and you will then need to make the proper keys as well as replace the ECU and have them both programmed to make them work. That is why most new cars that are stolen are pulled apart for parts and not kept as a complete vehicle, unless it is a very expensive vehicle. Then the thieves will use stolen dealer information to make new keys or reprogram the system to disable the security parts.
Was this
answer
helpful?
Yes
No
Tuesday, May 29th, 2018 AT 9:40 AM

Please login or register to post a reply.