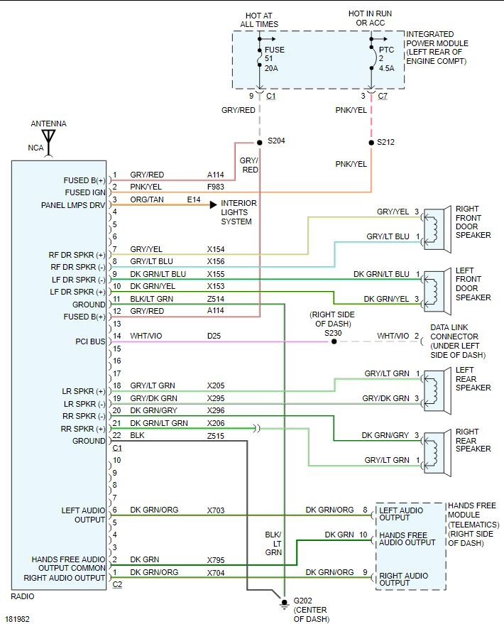
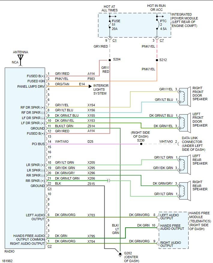
Monday, October 12th, 2020 AT 3:17 AM
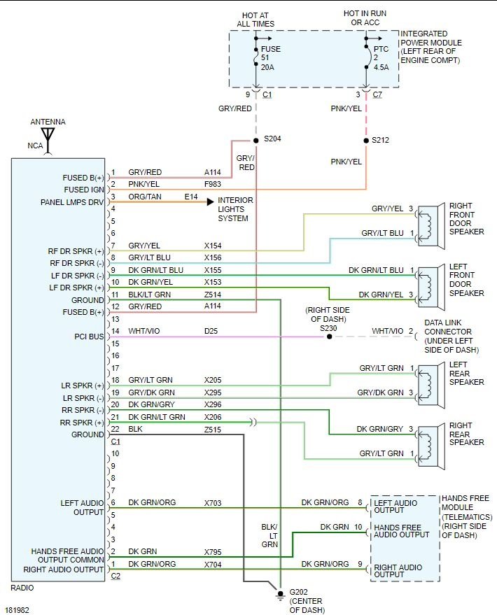
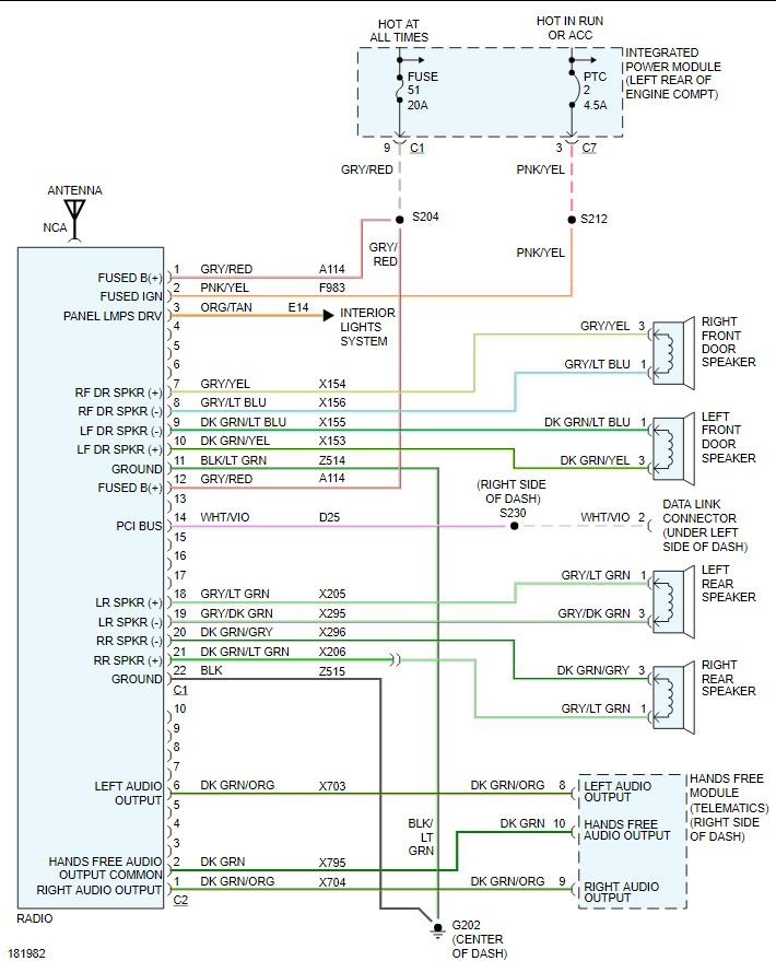
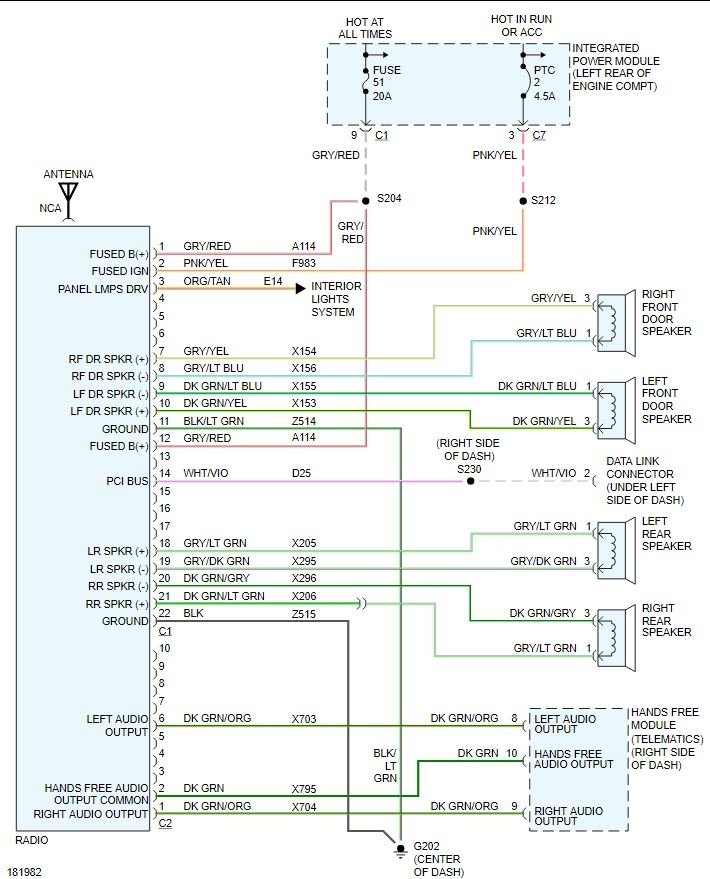
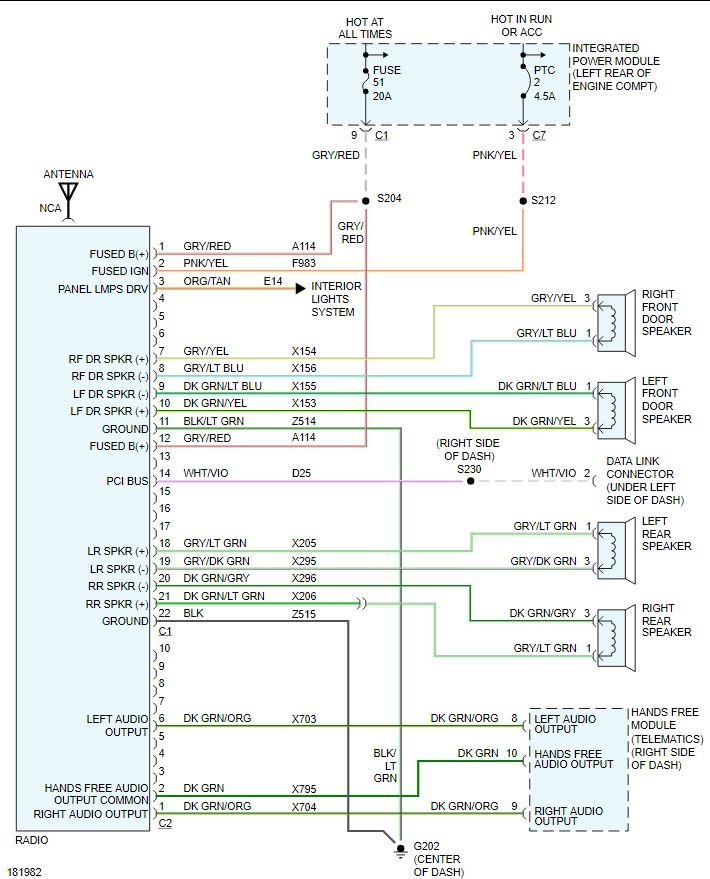
I'm trying to put in a aftermarket stereo but the clip from the truck was cut so it is just wires hanging there. I need to know which wire is which.






