Wednesday, April 20th, 2016 AT 10:20 AM
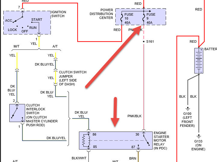
Car sat for years. New battery, new starter, but will sometimes take 20 or more attempts to get it to turn over. Once it actually turns over, it starts quickly and runs fine. And once it starts and warms up, it will start again no problem, no hesitation. Problem is only when engine is cold. It has always eventually started. It doesn't "click" when it fails (like a bad starter might), it "clunks." The sound is the first split second of a normal start, but then nothing. All other electrical works fine and comes on when ignition is turned to start.


