Starter does not disengage

Tiny
SLEEVE44
  • MEMBER
  • 1996 FORD RANGER
  • 4 CYL
  • 2WD
  • MANUAL
  • 30,000 MILES
When I start my truck, the starter does not disengage. Could I have it wired up wrong?
Wednesday, November 7th, 2018 AT 4:04 AM

21 Replies

Tiny
ASEMASTER6371
  • MECHANIC
  • 52,796 POSTS
Good morning.

It is possible.

Does it ever disengage?

Can you post a picture of the solenoid wiring?

It could also be a stuck relay or the starter motor itself.

Roy
Was this
answer
helpful?
Yes
No
Wednesday, November 7th, 2018 AT 6:25 AM
Tiny
JONNYB1963
  • MECHANIC
  • 263 POSTS
One quick question. Is this a new starter that you just installed or one that has been working and just started doing this?

Jon
Was this
answer
helpful?
Yes
No
Wednesday, November 7th, 2018 AT 6:36 AM
Tiny
SLEEVE44
  • MEMBER
  • 12 POSTS
One that has been working.
Was this
answer
helpful?
Yes
No
Wednesday, November 7th, 2018 AT 7:04 AM
Tiny
SLEEVE44
  • MEMBER
  • 12 POSTS
The one that was already on there.
Was this
answer
helpful?
Yes
No
Wednesday, November 7th, 2018 AT 7:11 AM
Tiny
JONNYB1963
  • MECHANIC
  • 263 POSTS
Thanks for that. That is a pretty low mileage vehicle for a 1996 by the way! I am taking it on faith that the starter motor itself is no still cranking the engine and that it is just that the gear is still engaged in the flywheel.

If the starter motor never stops trying to crank the engine (as if you never let go of the key I mean) Then that would be an electrical problem as described above.

Two mechanical answers can happen to make this happen:

1. The coil spring on the Bendix has failed and is no longer able to pull the starter gear away from the flywheel. (In this case you would need a new starter)
2. The second one is not possible since the starter was already working but involves the center to center distance between the starter and flywheel is too tight. (Some older GM starters needed to be shimmed but Ford does not use this system).

To see if the spring is broken on the starter you will need to remove it. Disconnect the battery before removing it. Remove the two bolts on the starter and slide it out of the housing. If the spring is broken you should very easily be able to move the gear in and out by hand and once it is out (extended) it should pull itself back in. If not, that is your problem. New starter needed!
Was this
answer
helpful?
Yes
No
+1
Wednesday, November 7th, 2018 AT 7:35 AM
Tiny
SLEEVE44
  • MEMBER
  • 12 POSTS
Thank you, that sounds like it could solve the problem.
Was this
answer
helpful?
Yes
No
Wednesday, November 7th, 2018 AT 7:42 AM
Tiny
ASEMASTER6371
  • MECHANIC
  • 52,796 POSTS
Before jumping into replacing the starter make sure the relay is releasing the power to the solenoid. It may be as simple as a relay.

Do not want you to spend a lot of money on something that will not fix it.

Roy
Was this
answer
helpful?
Yes
No
Wednesday, November 7th, 2018 AT 7:45 AM
Tiny
SLEEVE44
  • MEMBER
  • 12 POSTS
Where exactly is the relay?
Was this
answer
helpful?
Yes
No
Wednesday, November 7th, 2018 AT 7:47 AM
Tiny
ASEMASTER6371
  • MECHANIC
  • 52,796 POSTS
Left front out by the headlight is a relay box.

Picture attached.

Roy
Was this
answer
helpful?
Yes
No
Wednesday, November 7th, 2018 AT 7:54 AM
Tiny
SLEEVE44
  • MEMBER
  • 12 POSTS
I do not see a relay in front by the light. Could it be in the fuse box?
Was this
answer
helpful?
Yes
No
Wednesday, November 7th, 2018 AT 3:29 PM
Tiny
ASEMASTER6371
  • MECHANIC
  • 52,796 POSTS
It will be in a relay box, yes.

Roy
Was this
answer
helpful?
Yes
No
Wednesday, November 7th, 2018 AT 3:37 PM
Tiny
SLEEVE44
  • MEMBER
  • 12 POSTS
I see the relay box up by head light, but it only houses relays to blower and the window washer.
Was this
answer
helpful?
Yes
No
Wednesday, November 7th, 2018 AT 3:39 PM
Tiny
ASEMASTER6371
  • MECHANIC
  • 52,796 POSTS
There should only be one blower relay.

Have someone try to start the truck and see if you feel one of the relays click. If you are worried about the starter sticking, then remove the small wire on the starter solenoid. That will not stop the relay from working.

Roy
Was this
answer
helpful?
Yes
No
Wednesday, November 7th, 2018 AT 3:43 PM
Tiny
SLEEVE44
  • MEMBER
  • 12 POSTS
Is there any other place the relay might be?
Was this
answer
helpful?
Yes
No
Saturday, November 10th, 2018 AT 9:54 AM
Tiny
SLEEVE44
  • MEMBER
  • 12 POSTS
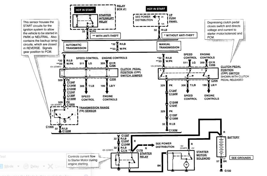
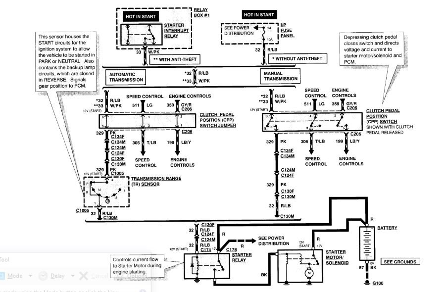
Can you tell if the solenoid is wired right?
Was this
answer
helpful?
Yes
No
Saturday, November 10th, 2018 AT 12:18 PM
Tiny
ASEMASTER6371
  • MECHANIC
  • 52,796 POSTS
Wow! No it is not.

The positive battery cable goes to one stud. All the other big eyelet wires go on that stud as well as they feed other systems.

The wire to the starter motor goes on the other stud. No other wire should be on there. That is why you have your issue.

The little wire is good.

Roy
Was this
answer
helpful?
Yes
No
Saturday, November 10th, 2018 AT 12:54 PM
Tiny
SLEEVE44
  • MEMBER
  • 12 POSTS
Thank you very much.
Was this
answer
helpful?
Yes
No
Saturday, November 10th, 2018 AT 12:56 PM
Tiny
ASEMASTER6371
  • MECHANIC
  • 52,796 POSTS
You are welcome.

Always glad to help.

Roy
Was this
answer
helpful?
Yes
No
Saturday, November 10th, 2018 AT 1:03 PM
Tiny
SLEEVE44
  • MEMBER
  • 12 POSTS
That solved the problem.
Was this
answer
helpful?
Yes
No
Saturday, November 10th, 2018 AT 2:54 PM
Tiny
SLEEVE44
  • MEMBER
  • 12 POSTS
Now I have another problem. I cannot get my fuel gauge to work.
Was this
answer
helpful?
Yes
No
Saturday, November 10th, 2018 AT 2:56 PM

Please login or register to post a reply.