• HOME
  • ASK A QUESTION
  • REPAIR GUIDES
  • BECOME A MEMBER
  • LOG IN
    Login with Facebook
    OR
    NOT A MEMBER?FORGOT PASSWORD?
  • CONTACT US
  • PRIVACY POLICY
  • TERMS AND CONDITIONS
  • ☰

  • Home
  • Ford
  • Ranger
  • Engine
  • Starter
  • Wiring

Starter does not disengage

  • PREV
  • 1
  • 2
  • NEXT
Tiny
ASEMASTER6371
  • MECHANIC
  • 52,796 POSTS
Okay, sorry, traveling

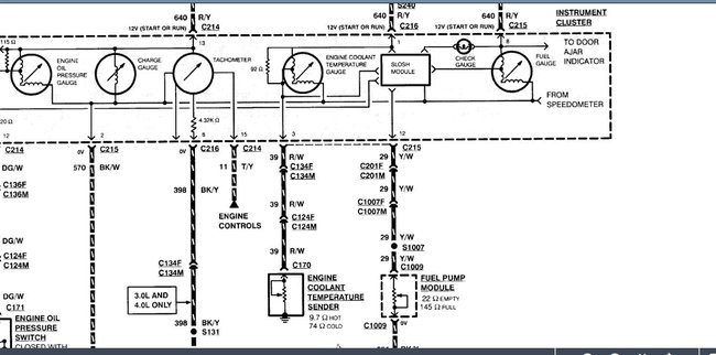
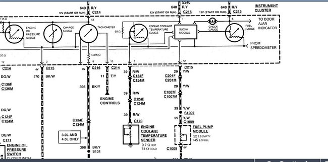
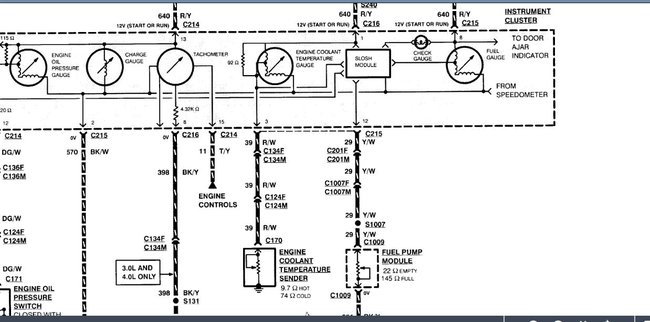
Did you check for power to the sender at the fuel tank?

Diagram attached.

Check the yellow/white wire for power with the key on.

Roy
Image (Click to make bigger)
Thumb
Was this
answer
helpful?
Yes
No
Sunday, November 11th, 2018 AT 6:52 PM
  • PREV
  • 1
  • 2
  • NEXT

Please login or register to post a reply.

Related Starter Wiring Content

1995 Ford Ranger Starter

Recently My Starter Has Quit Engaging Sometimes. I Have Cleaned The Battery Connectors And That Didn't Do Any Good. But When I Tap On Most...
Asked by carlwolfe ·
3 ANSWERS
1995
FORD RANGER

1986 Ford Ranger Universal Starter Switch

1986 Ford Ranger How To Install Or Wire Universal Starter Or Ignition Switch
Asked by mike d 6900 ·
1 ANSWER
1986
FORD RANGER

1996 Ford Ranger Starter Replacement

What Is The Average Price To Get A Starter Replaced At A Repair Shop For 1996 Ford Ranger
Asked by Terry rb ·
2 ANSWERS
1 IMAGE
1996
FORD RANGER

1996 Ford Ranger Starter

My Truck Recently Wouldn't Start With A Clicking Sound When I Turn The Ignition. It Will Start When A Screwdriver Is Placed On Two Bolts Of...
Asked by punkingindrublic ·
1 ANSWER
1996
FORD RANGER

1996 Ford Ranger Starter Wont Turn

I Just Installed Brand New:deep Cycle Batt, Starter, Alt, Batt, &alt Cables. All Fuseable Links Replaced Though None Burnt. Also Checked All...
Asked by simonb808 ·
1 ANSWER
1996
FORD RANGER
VIEW MORE
Ask a Car Question. It's Free!
Starter Replacement
Starter Replacement

Starter Motor Replacement
Starter Motor Replacement

Starter Replacement
Starter Replacement
  • Contact
    •
  • Help
    •
  • About
    •
  • Privacy Policy
    •
  • Do Not Sell or Share My Personal Information
    •
  • Terms & Conditions
© 1999 - 2026 2CarPros, Inc.