Starter not working?

Tiny
GREGMA
  • MEMBER
  • 2004 FORD FOCUS
  • 2.0L
  • 4 CYL
  • 2WD
  • AUTOMATIC
  • 80,000 MILES
First replaced the starter and it worked a few times. Then replaced the DPFE sensor and it worked a week. Before replacing the sensor, unhooking the battery for sixty seconds solved the problem for a few starts. Now that doesn't work. No manual, so I have no idea what fuse or relay to check or if it is that. Any ideas? I'm almost $300.00 into this and it's getting worse. By the way, nothing on the odbc ever.

Greg
Sunday, April 7th, 2019 AT 10:00 AM

8 Replies

Tiny
JOETECHPRO
  • MECHANIC
  • 705 POSTS
Hey GREGMA,

Can you please give us the 8th letter/number from your VIN?

You should have a 3, 5 or P.

It identifies the engine so we know what we are dealing with for wiring diagrams etc.

Why did you replace the DPFE sensor?

With the non start condition what happens, eg does it crank but not start, not crank at all.

If it does not crank at all do you get a click from the starter? Do the dash lights/headlights do dim while cranking?

As much info as you can give here would be great.

Regards, Joe
Was this
answer
helpful?
Yes
No
Sunday, April 7th, 2019 AT 10:13 AM
Tiny
GREGMA
  • MEMBER
  • 5 POSTS
Thank you for the reply! 8th is a P.

The reason I replaced the sensor was a tag on the new starter. It stated that there was a known issue with the sensor and if the starter worked after unhooking the battery for sixty seconds, it was a fault in that sensor and to replace it.

Battery voltage is good, and there is no drain when the key is turned to the start position. It holds steady.

There is no clicking, no nothing really. I was thinking a fuse or relay, but of course none of them are marked on either fuse box. And that was the exact same condition before replacing the starter and sensor but now unhooking the battery provides no fix.

Greg
Was this
answer
helpful?
Yes
No
Sunday, April 7th, 2019 AT 10:25 AM
Tiny
JOETECHPRO
  • MECHANIC
  • 705 POSTS
Hey Gregma,

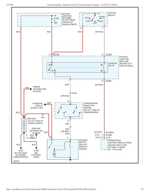
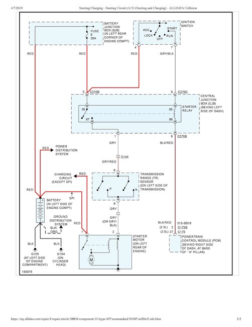
I have attached the diagram for the starter circuit.

The fuse in the under hood fuse box is fuse 8, 30 Amp.

Guide to fuse testing below:

https://www.2carpros.com/articles/how-to-check-a-car-fuse

The starter relay is in the under dash fuse box, location shown on the second diagram.

Do you have access to a multi-meter or 12 volt test light?

Regards, Joe
Was this
answer
helpful?
Yes
No
Sunday, April 7th, 2019 AT 3:31 PM
Tiny
GREGMA
  • MEMBER
  • 5 POSTS
Thank you for the reply! 8th is a P.

The reason I replaced the sensor was a tag on the new starter. It stated that there was a known issue with the sensor and if the starter worked after unhooking the battery for sixty seconds, it was a fault in that sensor and to replace it.

Battery voltage is good, and there is no drain when the key is turned to the start position. It holds steady.

There is no clicking, no nothing really. I was thinking a fuse or relay, but of course none of them are marked on either fuse box. And that was the exact same condition before replacing the starter and sensor but now unhooking the battery provides no fix.

Greg
Was this
answer
helpful?
Yes
No
Sunday, April 7th, 2019 AT 6:24 PM
Tiny
GREGMA
  • MEMBER
  • 5 POSTS
I do have access to a multi-meter. I've checked the relay in the engine fuse block and it's good. The 30 amp fuse for the ignition and starter in that block was blown. Replaced it and it blew again. I'm unable to get at the relay under the dash as it's covered by some metal frame.

Greg
Was this
answer
helpful?
Yes
No
Sunday, April 7th, 2019 AT 6:26 PM
Tiny
JOETECHPRO
  • MECHANIC
  • 705 POSTS
Hey Gregma,

So if the fuse is blowing straight away then you have a short somewhere in the wiring from that fuse to the starter solenoid.

Check back at the starter and make sure that the smaller black or gray/black wire running to the solenoid is not shorting to earth. If it is touching the casing of the starter, the chassis or the engine anywhere this may be your issue. Trace it back and see if you can find anywhere this wire is shorting out. It may be misleading because it is black in color but this is a feed wire so it touching anything that is grounded will blow that fuse.

Hope that makes sense, let me know if you have any further questions.

Regards, Joe
Was this
answer
helpful?
Yes
No
Sunday, April 7th, 2019 AT 9:42 PM
Tiny
GREGMA
  • MEMBER
  • 5 POSTS
Well. Found the issue. There was a nut that somehow got wedged between the starter terminal and the case. That caused the short. No idea how it happened as it seemed completely impossible.

Of course now I'm back to the original problem that caused this series of events. Every so often (10-50 starts attempts), all I get is a click. Wait a few seconds and it turns over perfectly.

Thanks!
Greg
Was this
answer
helpful?
Yes
No
Wednesday, April 10th, 2019 AT 7:53 AM
Tiny
JOETECHPRO
  • MECHANIC
  • 705 POSTS
Hey GREGMA,

Awesome work!

When you are getting the non start did you say you are getting a click from the starter?

When you turn the key to start do all of the dash lights/headlights go dim and it clicks once?

Or Does it click multiple times if you hold it at the crank position for a couple of seconds?

I would start by checking to make sure all of the starter connections and battery connections are clean and tight.

If you haven't had the battery tested I would do this also.

Regards, Joe
Was this
answer
helpful?
Yes
No
Sunday, April 14th, 2019 AT 7:27 AM

Please login or register to post a reply.