Thursday, January 4th, 2018 AT 7:31 PM
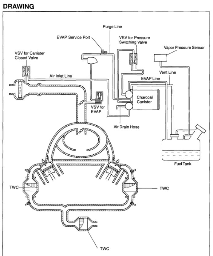
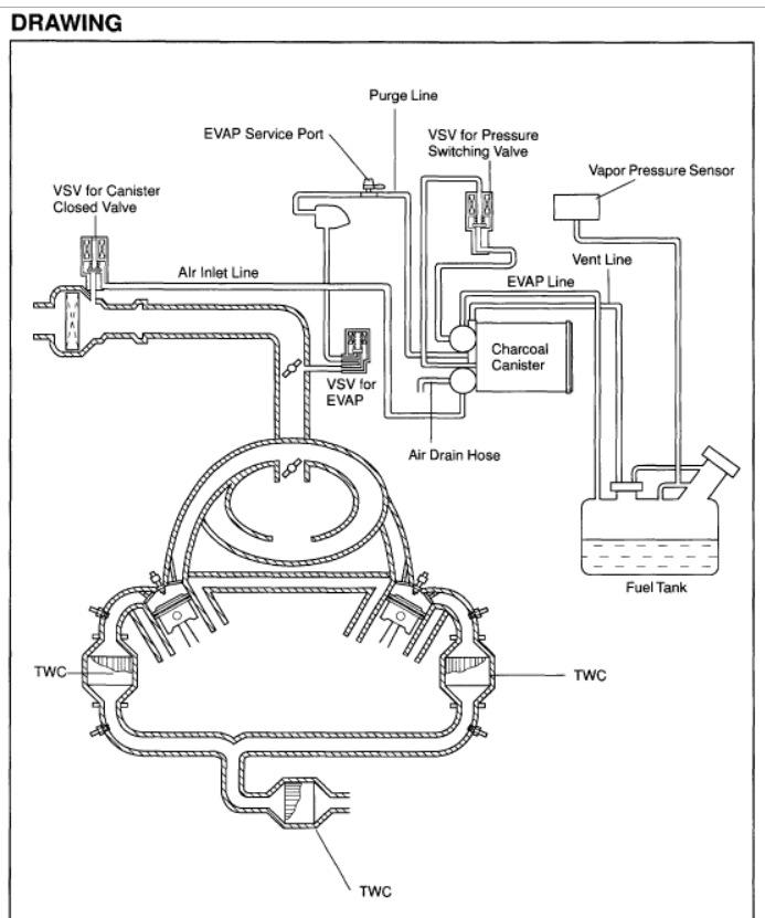
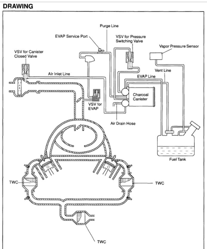
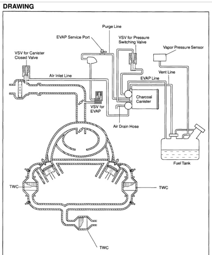
It is okay to start the engine after it has been turned off for eight hours or more. It needs to be crank a couple of times after the engine is turned off for two to three hours. Also, check engine light and VSC light are on. Please advice. According to one of the mechanics, leaks were fixed. New gas cap was replaced. He said manifold needed to be checked :one by one? I do not understand what that means.

