Shift selector is locked?

Tiny
EMILIANO CASTRO
  • MEMBER
  • 2013 DODGE RAM
  • 3.5L
  • 6 CYL
  • 4WD
  • AUTOMATIC
  • 380,000 MILES
The shift speed selector is locked I can’t use my truck.
Wednesday, June 7th, 2023 AT 12:12 PM

1 Reply

Tiny
KEN L
  • MASTER CERTIFIED MECHANIC
  • 55,512 POSTS
First, we need to check fuse #26 and #94 in the under-hood fuse panel. Here is a guide to help. Also make sure you are pressing on the brake pedal and that the brake lights work.

https://www.2carpros.com/articles/how-to-check-a-car-fuse

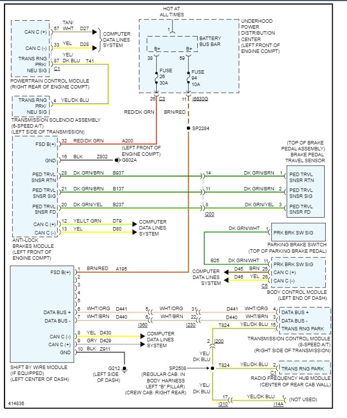
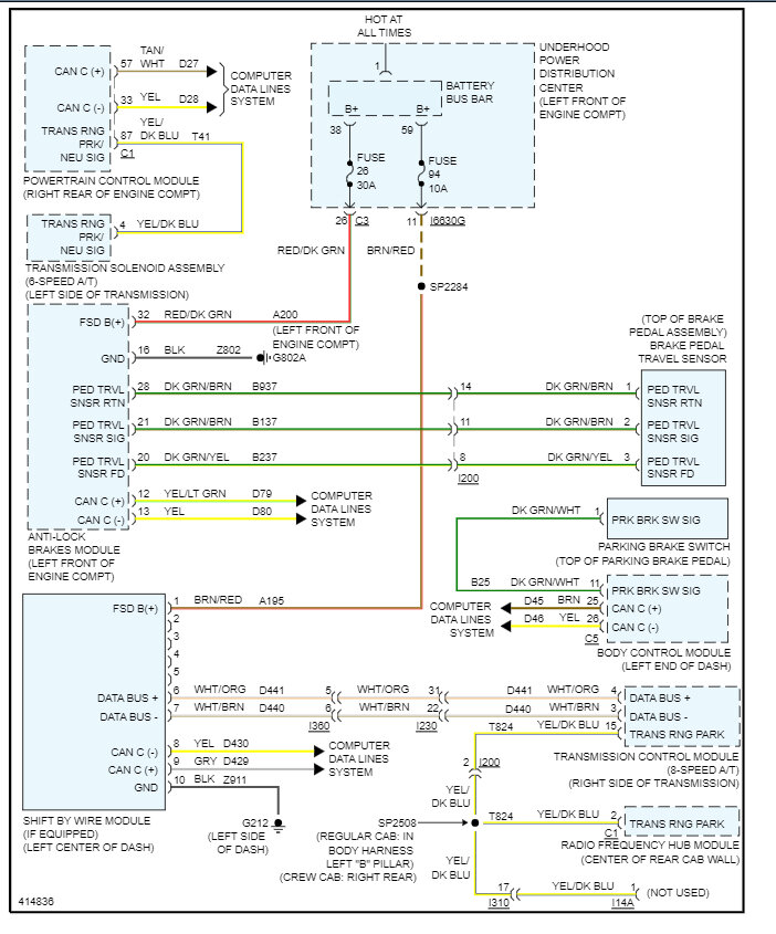
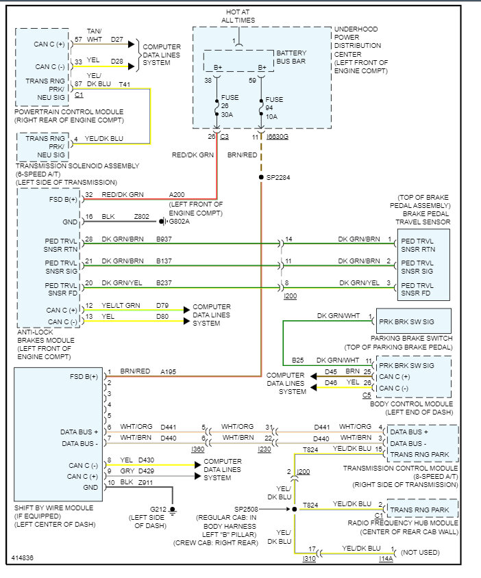
Here are the wiring diagrams for the shift interlock so you can see how it works and I have included how to put the truck in neutral so you can move it if necessary. Let's run the codes to see what comes up with e CAN scan, you can get a CAN scanner (Controller Area Network) which will work on most cars from Amazon.

Here is a video to show you how:

https://youtu.be/u-4syLc-ifQ

and

https://www.2carpros.com/articles/can-scan-controller-area-network-easy

Here is one for about $99.00 if you need it:

https://amzn.to/3ZixY4v

This guide may help as well:

https://www.2carpros.com/articles/comprehensive-guide-identifying-and-fixing-an-automobile-that-wont-shift-out-of

Check out the images (below). Let us know what happens and please upload pictures or videos of the problem so we can see what's going on.
Was this
answer
helpful?
Yes
No
Wednesday, June 7th, 2023 AT 3:36 PM

Please login or register to post a reply.