Sunday, March 3rd, 2019 AT 1:43 PM
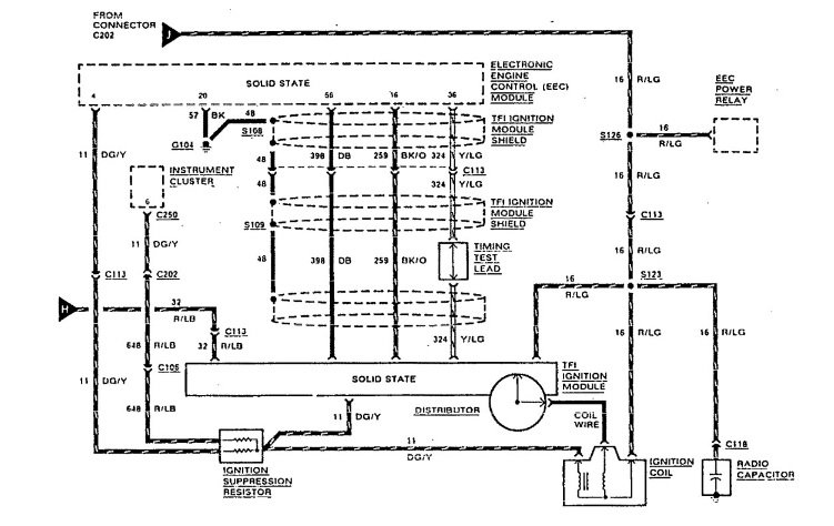
I was driving one night and the truck shut off and came to a rolling stop. All accessories (other than headlights) all went of. I turn the key nothing. I run a wire from the battery to the ignition module and jump the solenoid to drive it home. I have already replaced the lock cylinder, ignition actuator, and ignition switch and still am unable to get anything to work. Accessories will work with key only when the wire is ran from the battery to the ignition module.



