Rough Idling and fluctuating RPMs?

Tiny
BLESSING EWOBOR
  • MEMBER
  • 2005 TOYOTA CAMRY
  • 4 CYL
  • 2WD
  • AUTOMATIC
  • 276,432 MILES
Hello, the vehicle does experience rough idle, the tachometer changes between 800 RPMs - 1,000 RPMs at idle speed. And it also experiences hard start in the morning. The spark plugs and ignition coils have been replaced, the throttle body has been cleaned and the nozzles have been cleaned. The fuel pressure is 47 PSI.
What could be the cause or what else can be checked?
Wednesday, October 11th, 2023 AT 11:14 AM

8 Replies

Tiny
AL514
  • MECHANIC
  • 5,595 POSTS
Hello, do the RPMs only fluctuate while at idle? Does it stay pretty smooth while cruising? It sounds like there might be a vacuum leak somewhere, or if it is a California emissions standards vehicle, the wiring diagrams show an Idle air control valve. The tag under the hood should say whether it's Federal or California emissions standard.
But here are a couple of guides to help with finding a vacuum leak. Since the vehicle has a Mass Air Flow sensor, make sure the intake air boot does not have any holes in it and it is sealed well from the air filter box all the way to the throttle body. I'll check on any idle relearn procedures that might need to be done after cleaning the throttle plates.
The Check Engine light hasn't come on at all has it?

https://www.2carpros.com/articles/how-to-use-an-engine-vacuum-gauge

https://www.2carpros.com/articles/7-common-symptoms-of-a-vacuum-leak-in-your-car-how-to

https://www.2carpros.com/articles/mass-air-flow-service

https://www.2carpros.com/articles/a-comprehensive-guide-to-diagnosing-and-fixing-erratic-engine-idle
Was this
answer
helpful?
Yes
No
Wednesday, October 11th, 2023 AT 12:49 PM
Tiny
BLESSING EWOBOR
  • MEMBER
  • 754 POSTS
Good morning,
Thank you for your concern.
The check engine light didn't come on.
Was this
answer
helpful?
Yes
No
Wednesday, October 11th, 2023 AT 8:29 PM
Tiny
AL514
  • MECHANIC
  • 5,595 POSTS
Okay, then there are no codes stored in the engine computer, below is a picture of the Idle air control valve (IAC) which your vehicle may or may not have. Its required by California emissions standards, if you do have an IAC, make sure the 2 smaller tubes which are for coolant flow are clear, don't open the cooling system when it's hot, so check this in the morning when the vehicle is cold, I will usually just clamp off the 2 hoses then remove them from the valve so no coolant is lost. But make sure they are clear, you can then unbolt the valve and check on the backside which is not visible in the this picture, but make sure it's not full of carbon build up. Being that your vehicle has an electronic throttle body, you may not have an IAC. But check the tag under the hood to see if it's a California regulated emissions standard vehicle.
If you don't have one of these valves, then start looking for a vacuum leak, check for any cracked or loose hoses.
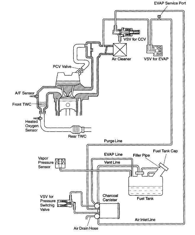
The 2nd diagram shows the Evap (vapor) hoses that run all the way back to the gas tank, but just look for any that are broken. The VSV valve is where the system will pull vapors from the gas tank into the intake manifold to be burned. Check those hoses as well as the PCV hose for cracks, the PCV hoses tend to become brittle and break, The guide I posted previously has some methods for finding vacuum leaks. You can also take the line coming into the VSV valve and block the end to make sure it's not leaking air into the intake manifold. Let us know if you have any other questions and what you find.
Was this
answer
helpful?
Yes
No
Thursday, October 12th, 2023 AT 9:04 AM
Tiny
BLESSING EWOBOR
  • MEMBER
  • 754 POSTS
Thank you very much.
Was this
answer
helpful?
Yes
No
Thursday, October 12th, 2023 AT 9:09 PM
Tiny
AL514
  • MECHANIC
  • 5,595 POSTS
Okay, hopefully you can find out what's causing the idle to hunt like that. If you don't find any obvious, looking at some live engine data with a scan tool would help, if you have a sensor that is skewed and not within the ranges it should be, the engine computer can hunt for the proper idle like it is doing now. A Coolant temperature sensor can cause issues like this, the normal idle range for this vehicle is 650 to 700rpm, here is a symptom related chart that might help as well.
there is a guide below for testing fuel pressure, but if I remember correctly on these you would need to T into the fuel supply line, and need the quick disconnect tool to take off the fuel line, so let us know if you want to check the fuel pressure and we can go into a little more detail about that.

https://www.2carpros.com/articles/engine-idles-too-high

https://www.2carpros.com/articles/a-comprehensive-guide-to-diagnosing-and-fixing-erratic-engine-idle

https://www.2carpros.com/articles/how-to-check-fuel-system-pressure-and-regulator
Was this
answer
helpful?
Yes
No
Friday, October 13th, 2023 AT 8:33 AM
Tiny
BLESSING EWOBOR
  • MEMBER
  • 754 POSTS
Thank you very much.
The fuel pressure is 47 psi.
Was this
answer
helpful?
Yes
No
Friday, October 13th, 2023 AT 6:03 PM
Tiny
AL514
  • MECHANIC
  • 5,595 POSTS
Okay, your fuel pressure is within spec (44-50 PSI) So, I would check the Idle control valve if equipped. If not, then start looking for any possible vacuum leaks. I use a smoke machine in most cases to find small air leaks, for example yesterday I was trying to find a small vacuum leak that wasn't actually affecting the idle at all, but it was causing the engine computer to enrich the mixture due to the extra air getting into the engine. I found that the Fuel injector upper seals were actually where the air was being pulled into the engine. There were small leaks coming out of the sides of a couple fuel injectors, it was a difficult leak to find and never would have found it without a smoke machine. But those are the kinds of places you wouldn't really think to check, but the vehicle now needs new injector seals. I should have taken a picture of it, but I have also used a spray bottle with water in some cases. If it's an intake manifold leak, you can hear the water being drawn into the intake due to the high intake manifold vacuum at idle.

https://www.2carpros.com/articles/how-to-use-an-engine-vacuum-gauge

https://www.2carpros.com/articles/engine-idles-too-high
Was this
answer
helpful?
Yes
No
Saturday, October 14th, 2023 AT 1:15 PM
Tiny
BLESSING EWOBOR
  • MEMBER
  • 754 POSTS
Thank you very much sir,
I will carry out what you have said and give feedback.
Was this
answer
helpful?
Yes
No
Saturday, October 14th, 2023 AT 8:19 PM

Please login or register to post a reply.