HOME
ASK A QUESTION
REPAIR GUIDES
BECOME A MEMBER
LOG IN
Login with Facebook
OR
Remember me
NOT A MEMBER?
FORGOT PASSWORD?
CONTACT US
PRIVACY POLICY
TERMS AND CONDITIONS
☰
Home
Ford
Escape
Exterior Light
Reverse Light
Not Working
Reverse lights do not work
LJ TREMBLAY
MEMBER
2010 FORD ESCAPE
3.0L
6 CYL
AUTOMATIC
127,050 MILES
Replaced all rear bulbs but still have no back up lights.
Tuesday, March 8th, 2022 AT 10:29 AM
1 Reply
ASEMASTER6371
MECHANIC
52,796 POSTS
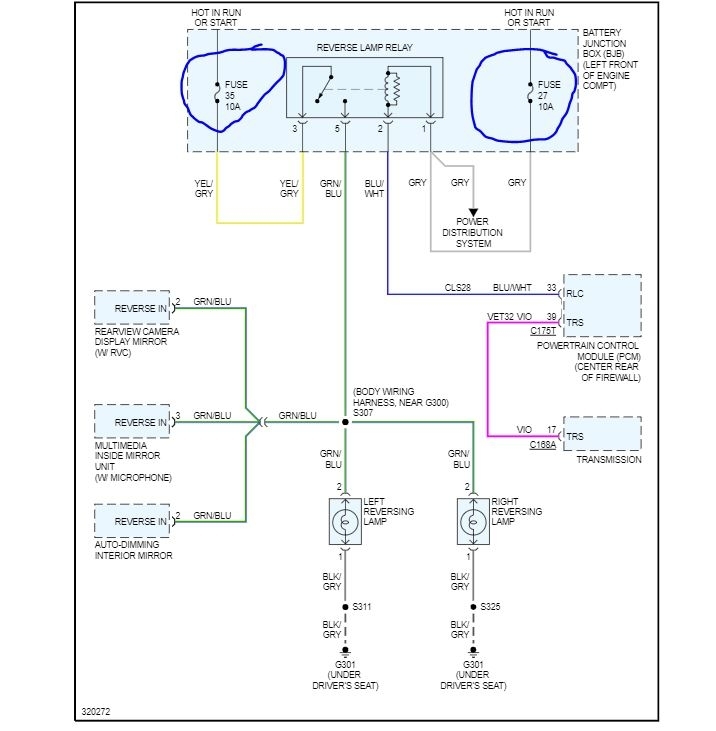
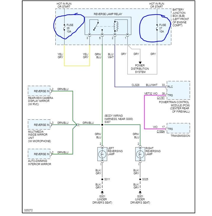
Good morning,
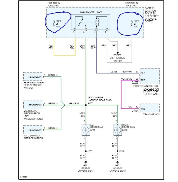
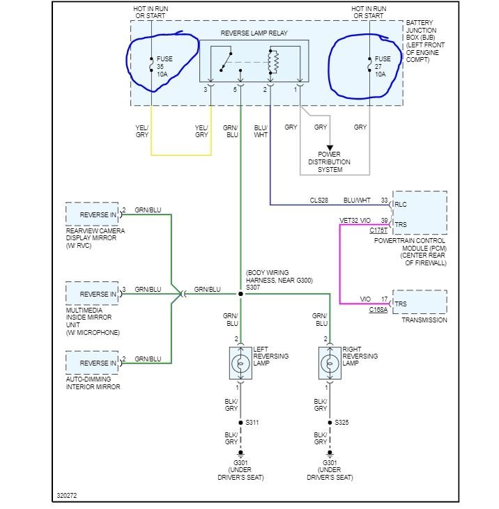
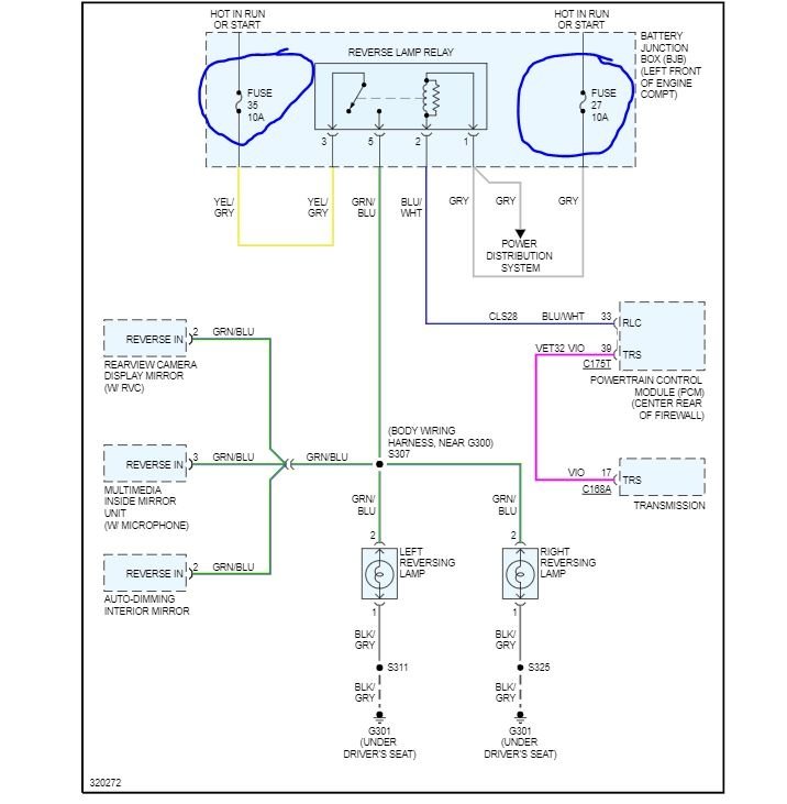
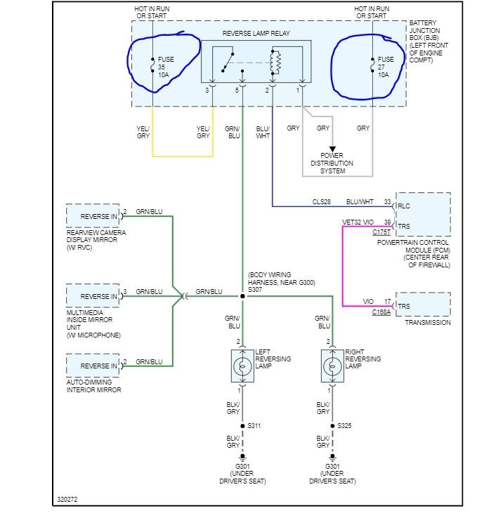
I attached a wiring diagram for you. Check the fuses I circled for power on both sides with the key on. Let us verify power to the relay.
https://www.2carpros.com/articles/how-to-check-a-car-fuse
https://www.2carpros.com/articles/how-to-check-wiring
Roy
Image (Click to make bigger)
Was this
answer
helpful?
Yes
No
+1
Tuesday, March 8th, 2022 AT 1:04 PM
Please
login
or
register
to post a reply.
Related Reverse Light Not Working Content
2002 Ford Escape
Sometimes When My Suv Is In Park And Running I Hear A Little Knocking And Also When I Come To Stop At A Traffic Light Or Stop Sign. Should I...
Asked by
Melissa19688995
·
1 ANSWER
2002
FORD ESCAPE
Ask a Car Question. It's Free!
How to Use a Test Light
Turn Signals Blink Fast
Have a Dim Headlight? - Try Replacing This!