Reverse lights do not turn off

Tiny
MARK ANTHONY NICHOLS
  • MEMBER
  • 2005 FORD FIVE HUNDRED
  • 3.6L
  • 6 CYL
  • 2WD
  • AUTOMATIC
  • 30 MILES
Reverse lights stay on. How to go about fixing?
Saturday, December 12th, 2020 AT 5:04 AM

5 Replies

Tiny
ASEMASTER6371
  • MECHANIC
  • 52,796 POSTS
Good morning,

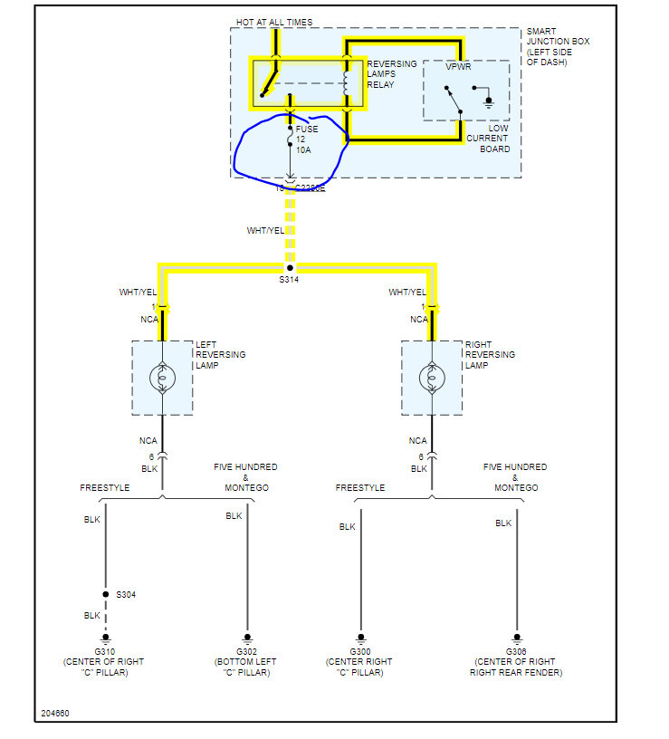
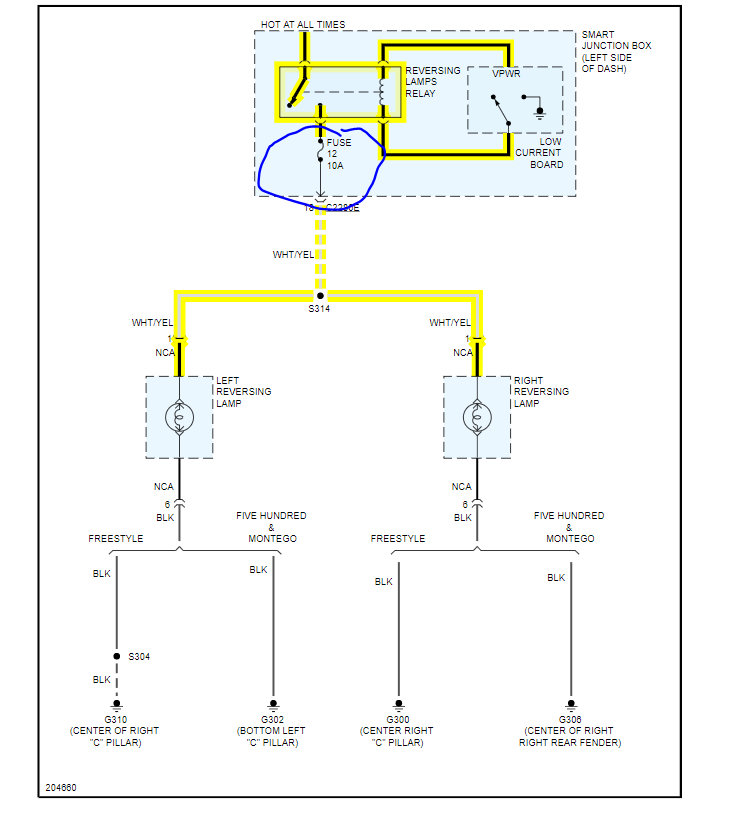
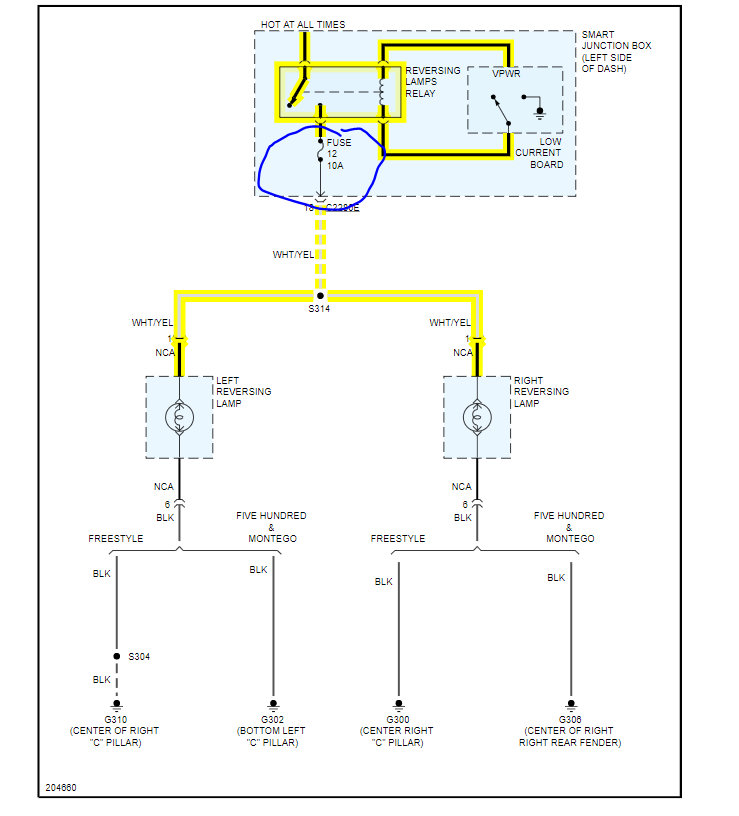
I attached a wiring diagram for you to view.

https://www.2carpros.com/articles/how-to-check-wiring

Check the fuse I circled for power with the key on.

https://www.2carpros.com/articles/how-to-check-a-car-fuse

The smart junction box or body control module is a common failure for this. I attached the location for you to view.

https://www.2carpros.com/articles/how-to-replace-a-bcm-body-control-module

Roy

Removal and Installation

CAUTION:
If the smart junction box (SJB) is dropped, damage to the internal components may occur. A new SJB must be installed.
Prior to the removal of the module, it is necessary to upload module configuration information to the appropriate diagnostic equipment. This information needs to be downloaded into the new module once installed.
Electronic modules are sensitive to static electrical charges. If exposed to these charges, damage may result.

1. Disconnect the battery.
2. Remove the steering column cover.
3. Disconnect the SJB electrical connectors.
4. Remove the 3 nuts and the SJB.
To install, tighten to 3 Nm (27 lb-in).

5. To install, reverse the removal procedure.

Was this
answer
helpful?
Yes
No
Saturday, December 12th, 2020 AT 5:25 AM
Tiny
MARK ANTHONY NICHOLS
  • MEMBER
  • 3 POSTS
The lights work just won't go off.
Was this
answer
helpful?
Yes
No
+1
Saturday, December 12th, 2020 AT 5:36 AM
Tiny
ASEMASTER6371
  • MECHANIC
  • 52,796 POSTS
And the smart box is what controls the on and off.

It sounds like you need the smart junction box replaced.

Roy
Was this
answer
helpful?
Yes
No
Saturday, December 12th, 2020 AT 5:43 AM
Tiny
MARK ANTHONY NICHOLS
  • MEMBER
  • 3 POSTS
I don't have to change the reverse light switch?
Was this
answer
helpful?
Yes
No
Saturday, December 12th, 2020 AT 6:08 AM
Tiny
ASEMASTER6371
  • MECHANIC
  • 52,796 POSTS
The switch is inside the smart junction box.

Roy
Was this
answer
helpful?
Yes
No
Saturday, December 12th, 2020 AT 8:14 AM

Please login or register to post a reply.