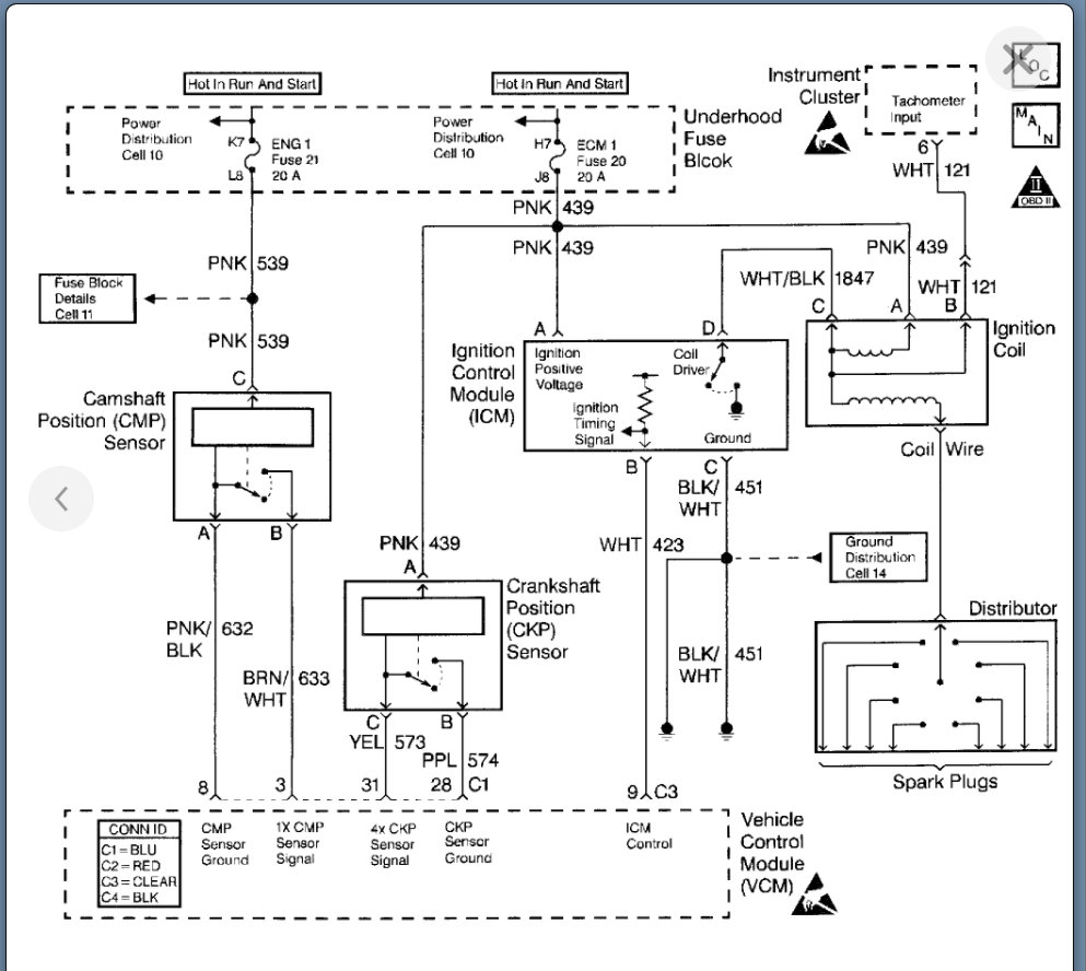
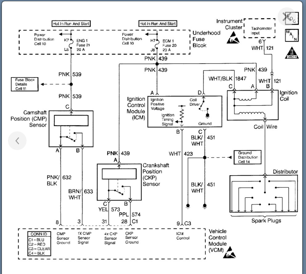
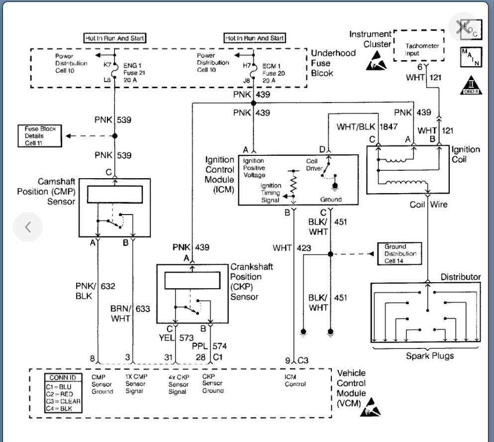
Recently I have been experiencing a sudden loss of ignition while driving. I can be sitting at a stop light, lightly accelerating or on the interstate. Randomly it will lose power like someone turns the key off, then will go back to running like normal. The loss of power is always short, under 1 second then it runs fine. I am not losing any electrical in the cab when this happens. A/C blower, radio, gauges, lights all stay functioning. The only time I noticed a different scenario was the fuel gauge jumped from 3/4 to completely pointing down (due south) then right back to 3/4. I ran the codes and got one for crank sensor voltage outside of threshold. I replaced the crank sensor and the code disappeared but was replaced with the code for the CPS synch but nothing else.
I am still having the issue after replacing the CPS and do not want to just throw parts at it.
I should mention that cap, rotor, plugs, wires are new (under 2,000) AC Delco.
Wednesday, September 22nd, 2021 AT 9:39 PM







