Radiator fan/overheating at idle

Tiny
MICHAELDAHLEN
  • MEMBER
  • 2005 JEEP GRAND CHEROKEE
  • 3.7L
  • V6
  • 4WD
  • AUTOMATIC
  • 150,000 MILES
Overheating at idle.
A/C blowing warm when at idle.
Radiator fan does not turn on when overheating.
Cools down and runs at normal temperature when driving.
Sunday, July 21st, 2019 AT 5:51 AM

7 Replies

Tiny
KEN L
  • MASTER CERTIFIED MECHANIC
  • 55,535 POSTS
Hello,

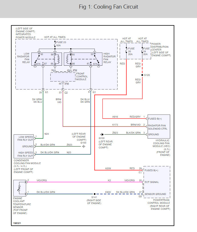
It sounds like you have a fuse or a relay that is not working but to be sure here are two guides and the cooling fan wiring diagrams so you can see how the system works along with the fuse the relay locations.

https://www.2carpros.com/articles/how-to-check-a-car-fuse

and

https://www.2carpros.com/articles/how-to-check-an-electrical-relay-and-wiring-control-circuit

Check out the diagrams (Below). Please let us know what you find.
Was this
answer
helpful?
Yes
No
+2
Monday, July 22nd, 2019 AT 2:48 PM
Tiny
MICHAELDAHLEN
  • MEMBER
  • 4 POSTS
Thanks for the diagrams. I found the relay's but I dont see a fuse for the cooling fan anywhere. Would it be on the fan area?
Was this
answer
helpful?
Yes
No
+2
Monday, July 22nd, 2019 AT 3:06 PM
Tiny
KEN L
  • MASTER CERTIFIED MECHANIC
  • 55,535 POSTS
They are fuse #20 and #24 in the under hood fuse panel. Check them for power on both sides of the fuse. Let me know
Was this
answer
helpful?
Yes
No
+2
Tuesday, July 23rd, 2019 AT 12:44 PM
Tiny
MICHAELDAHLEN
  • MEMBER
  • 4 POSTS
20 and 24 are good fuses.
Was this
answer
helpful?
Yes
No
+1
Tuesday, July 23rd, 2019 AT 4:17 PM
Tiny
KEN L
  • MASTER CERTIFIED MECHANIC
  • 55,535 POSTS
Good job now there are two relays (high and low) that need to be checked which are located in the fuse panel under hood. Here is a guide use the diagrams from the post above to see the location.

https://www.2carpros.com/articles/how-to-check-an-electrical-relay-and-wiring-control-circuit

Please run down this guide and report back.
Was this
answer
helpful?
Yes
No
+1
Wednesday, July 24th, 2019 AT 9:50 AM
Tiny
MICHAELDAHLEN
  • MEMBER
  • 4 POSTS
I tested the relay's. They tested fine and fuses all working. I unplugged the power to the fan and tested for continuity across the 2 terminals. No continuity. I figured the fan was bad because direct power didn't work as well. Replaced fan with a new one and it works. I have a cool idling engine again!
Was this
answer
helpful?
Yes
No
Sunday, July 28th, 2019 AT 8:36 AM
Tiny
KEN L
  • MASTER CERTIFIED MECHANIC
  • 55,535 POSTS
Nice work, we are here to help, please use 2CarPros anytime.
Was this
answer
helpful?
Yes
No
+2
Sunday, July 28th, 2019 AT 12:06 PM

Please login or register to post a reply.