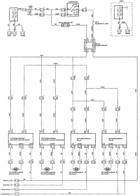
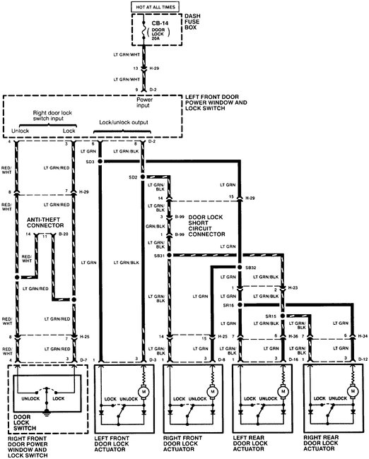
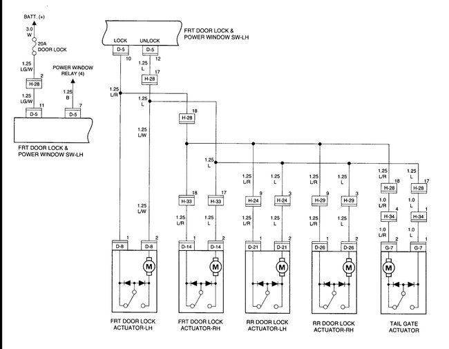
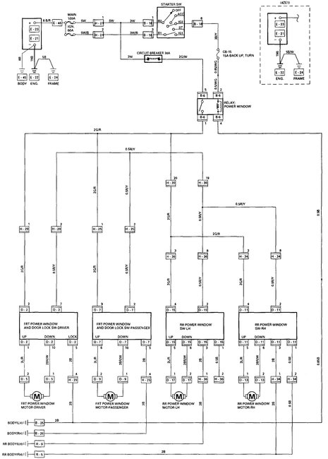
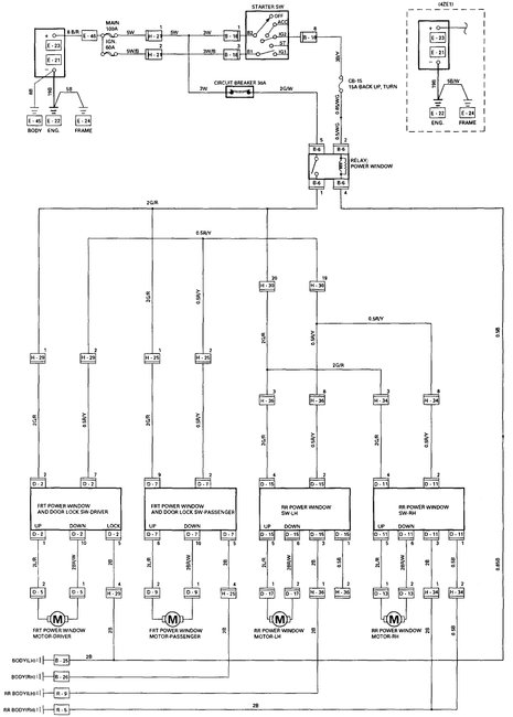
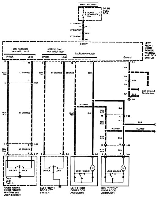
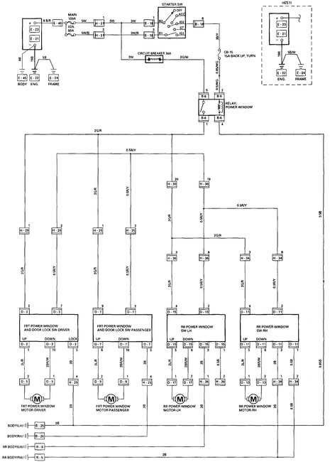
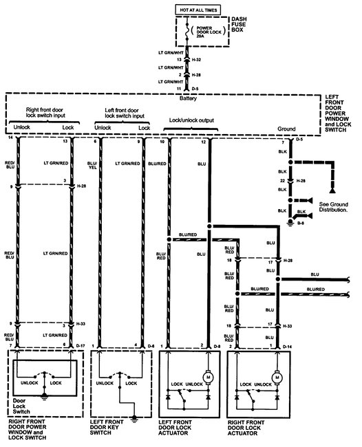
Power window Master switch harness wiring diagram

Tiny
DIEGO M ECHEVERRI
  • MEMBER
  • 1998 ISUZU RODEO
  • 2.6L
  • 4 CYL
  • 4WD
  • MANUAL
  • 150,000 MILES
Can I get the window wiring diagrams please?
Saturday, June 16th, 2018 AT 9:54 PM

7 Replies

Tiny
KHLOW2008
  • MECHANIC
  • 41,814 POSTS
Hi Diego,

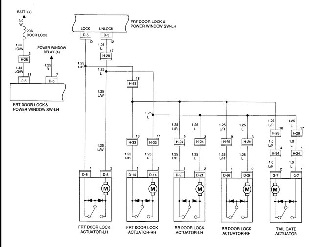
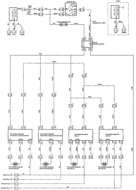
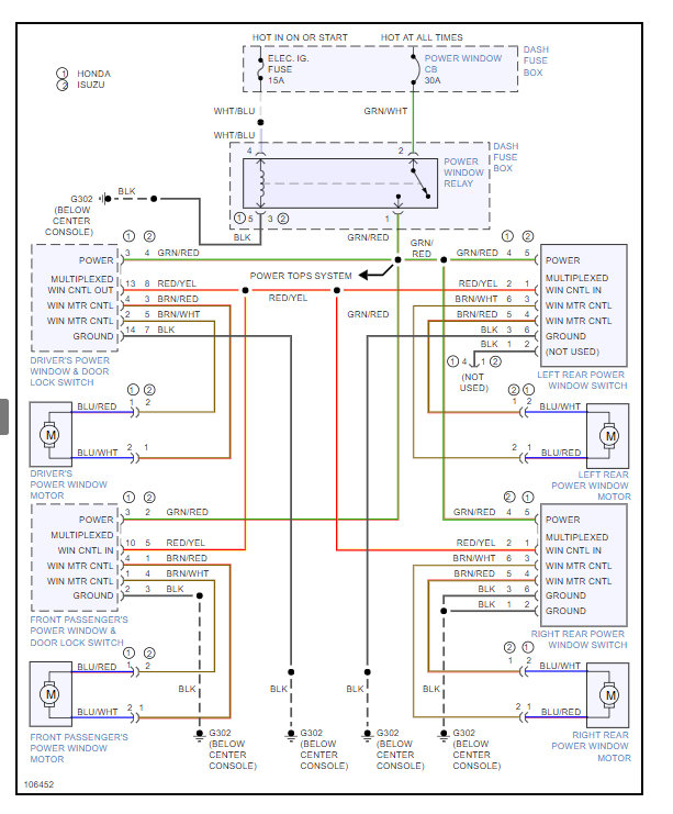
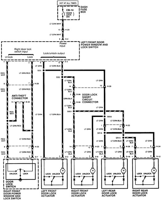
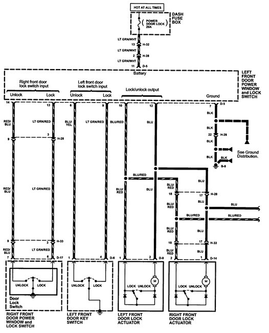
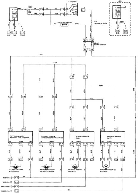
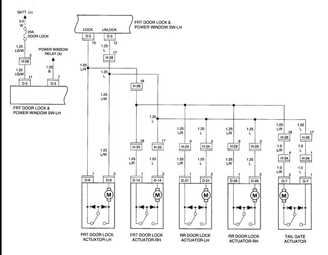
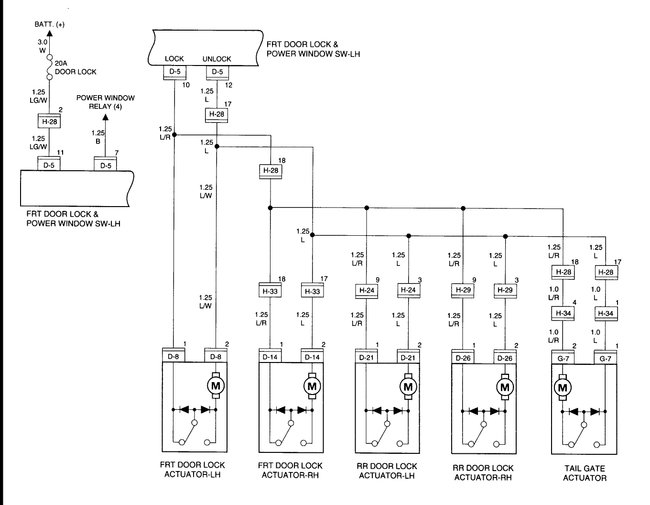
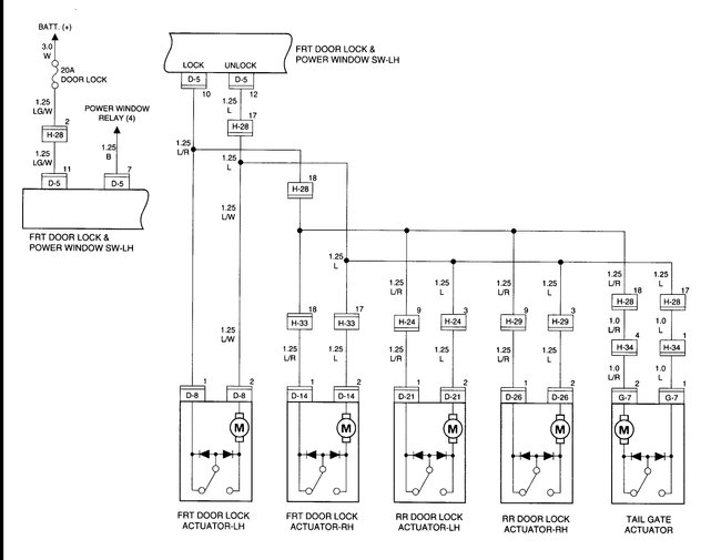
Here is a guide to help check the wiring with the window wiring diagram below.

https://www.2carpros.com/articles/how-to-check-wiring

Check out the diagrams (Below). Please let us know what you find.
Was this
answer
helpful?
Yes
No
+7
Saturday, June 16th, 2018 AT 11:03 PM
Tiny
DIEGO M ECHEVERRI
  • MEMBER
  • 3 POSTS
I just found out that the one on my vehicle is the 10 pin installed from 1995 to 1997 and guess mine is an earlier production model and the one I got is the 14 pin installed from 1998 to 2004. Maybe you have the wiring diagram for the plug with color codes? I am trying to make this part work as the 10 pin is very difficult to get and I would have to get it from the US and it would take me a considerable time. I am open to any suggestions. Thanks a million in advance. :D
Was this
answer
helpful?
Yes
No
+11
Sunday, June 17th, 2018 AT 8:56 AM
Tiny
STEVE W.
  • MECHANIC
  • 15,671 POSTS
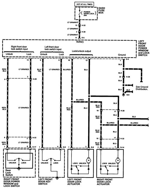
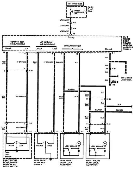
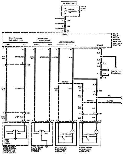
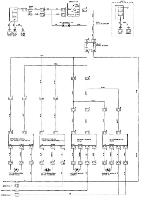
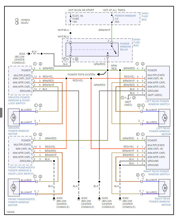
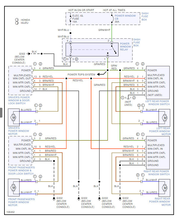
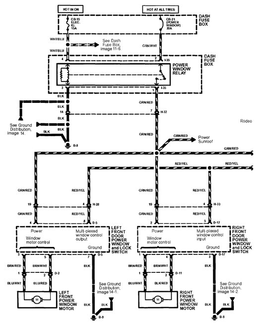
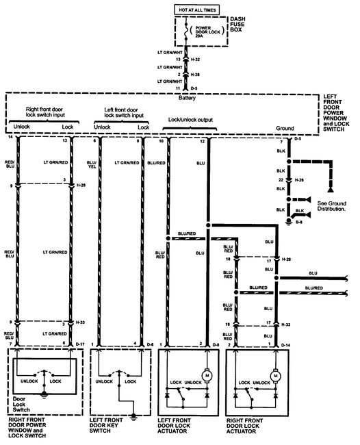
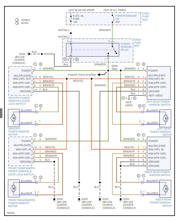
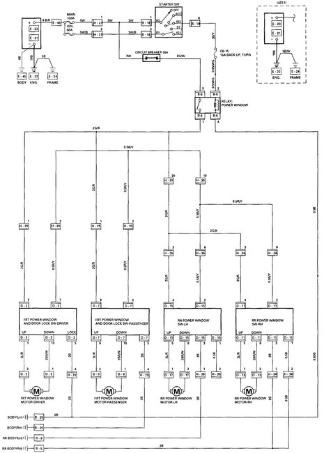
I think you will discover that the switches are not interchangeable as the newer 14 pin uses a multiplexer inside the switch to control the other windows with a signal not with voltages like your older switch. However, this is the diagram for a 1997. Keep in mind this car was sold with multiple names throughout the world.
What is the actual problem with the original switch? Depending on the problem it may be possible to get replacement switch units from a different vehicle and solder those to the original board.
Was this
answer
helpful?
Yes
No
+5
Monday, June 18th, 2018 AT 11:16 PM
Tiny
DIEGO M ECHEVERRI
  • MEMBER
  • 3 POSTS
Hello, yes my vehicle is actually a 1998 Chevrolet rodeo in Colombia and it uses the 10 pin switch, it was damaged by water corrosion and someone tried to repair it and burned out the hole unit. I got the 14 pin from the U.S. But it came from a 1998 later production. I was told that it could be made work if we know the wiring diagram for each master switch, they need to know the position of the power cable at the plug for the 14 pin unit as to not burn the unit and they will be able to figure it out from there. If there is anything you can help me with I would greatly appreciate it as there is no parts available from Chevrolet or Isuzu (same in Colombia).
Was this
answer
helpful?
Yes
No
+1
Tuesday, June 19th, 2018 AT 1:02 PM
Tiny
STEVE W.
  • MECHANIC
  • 15,671 POSTS
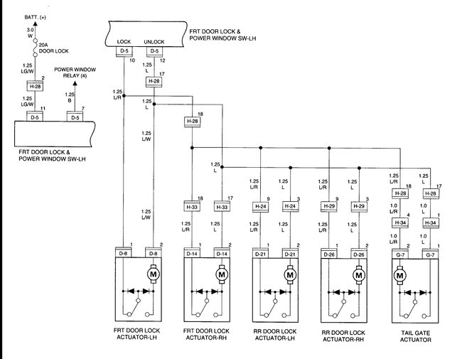
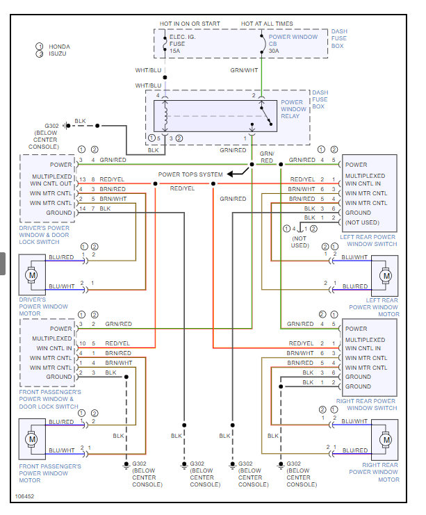
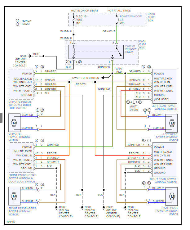
Well those are the 1997 wiring diagrams for the 10 pin in my earlier post.
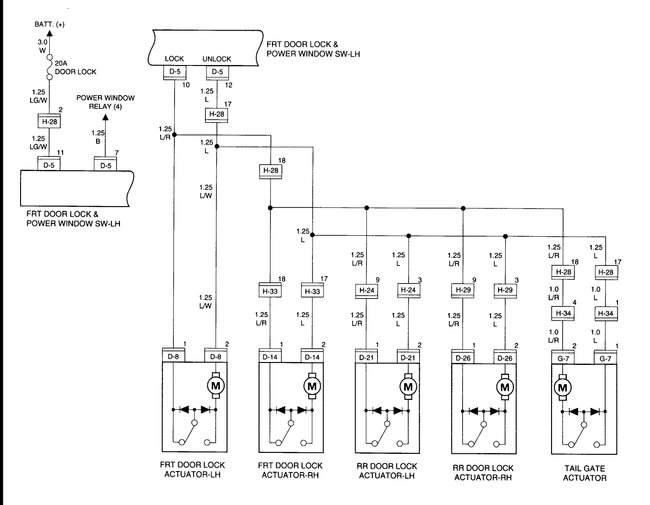
I have attached the ones for the 1998 with the 14 pin to this one.

The part numbers used are -
Honda Part No: 8-97153-185-0 fits 5/95-97 Passport four door.
Isuzu Part No. 8971531850 fits 5/95-97 Rodeo four door.

If the information is correct it was sold as the Isuzu Frontier, Rodeo, Chevy Rodeo, Honda Passport, Isuzu Wizard and a couple others. Might give you some parts source options under those names.

I show the switch as available online through a few places using the part number.
Was this
answer
helpful?
Yes
No
+1
Tuesday, June 19th, 2018 AT 2:20 PM
Tiny
YSMAEL
  • MEMBER
  • 1 POST
I have the same problem as Diego. I cannot find a 10 pin switch. I wanted to use a 14-pin because it is available. The problem is, I cannot identify the wires that match the pins. What I need is the color code for each pin, so I will not make a mistake. I hope you can help me. My truck is a four door 1997 Isuzu Fuego (Rodeo).
Was this
answer
helpful?
Yes
No
Thursday, August 30th, 2018 AT 8:09 AM
Tiny
STEVE W.
  • MECHANIC
  • 15,671 POSTS
The first wiring diagrams were for the 10 pin switch, the other post is for the later 14 pin, however as I stated in those posts the 14 pin switch uses a different control method, it is not just a switch like the earlier 10 pin ones. Just wiring it up will not work. You would need all of the other hardware from a 1998 and up to use the 14 pin switch.
Was this
answer
helpful?
Yes
No
Thursday, August 30th, 2018 AT 7:46 PM

Please login or register to post a reply.