PCM and 42 Pin Connector pinout diagrams needed please

Tiny
ALEX GATLIN
  • MEMBER
  • 1994 FORD MUSTANG
  • 5.0L
  • V8
  • 2WD
  • MANUAL
  • 100,000 MILES
Hello, I need to get pinout diagrams for PCM and 42 Pin Connector please? I actually have wiring diagrams I can look at for the PCM, but I don't have a reference for the 42 Pin connector. Thank you, Alex.

P.S. A pinout of the CCRM would be appreciated too.
Saturday, September 25th, 2021 AT 9:11 PM

3 Replies

Tiny
SQM
  • MECHANIC
  • 6,383 POSTS
Hello,

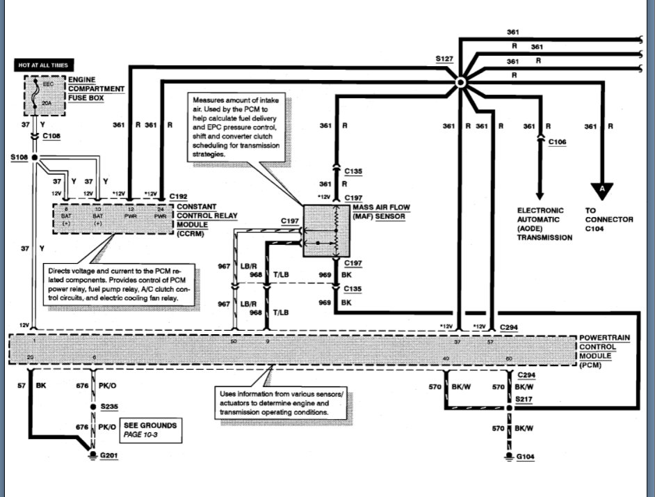
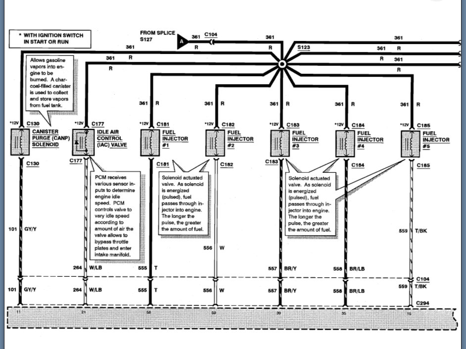
Please see attached for the pin out information.

https://www.2carpros.com/articles/how-to-check-wiring

Let me know of any questions.
Thank you.
Was this
answer
helpful?
Yes
No
+5
Saturday, September 25th, 2021 AT 9:19 PM
Tiny
ALEX GATLIN
  • MEMBER
  • 47 POSTS
So you have the pinout for the 42 pin connector that the fuel injection wiring harness connects to. It is the one on the passenger side fire wall. Thanks, Alex.
Was this
answer
helpful?
Yes
No
+1
Sunday, September 26th, 2021 AT 3:06 PM
Tiny
KASEKENNY
  • MECHANIC
  • 18,907 POSTS
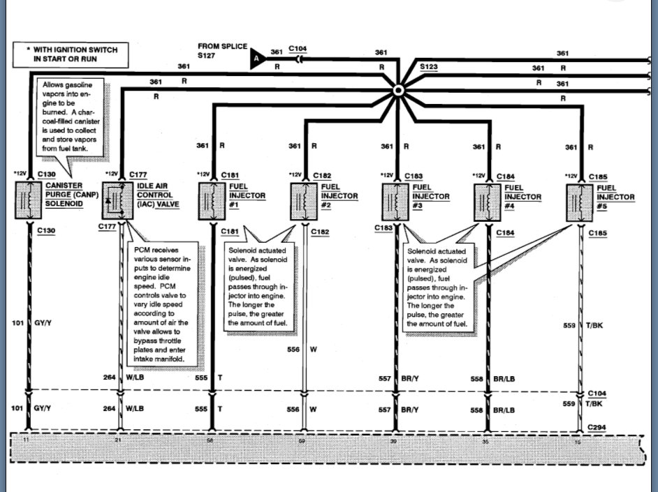
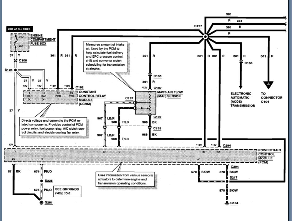
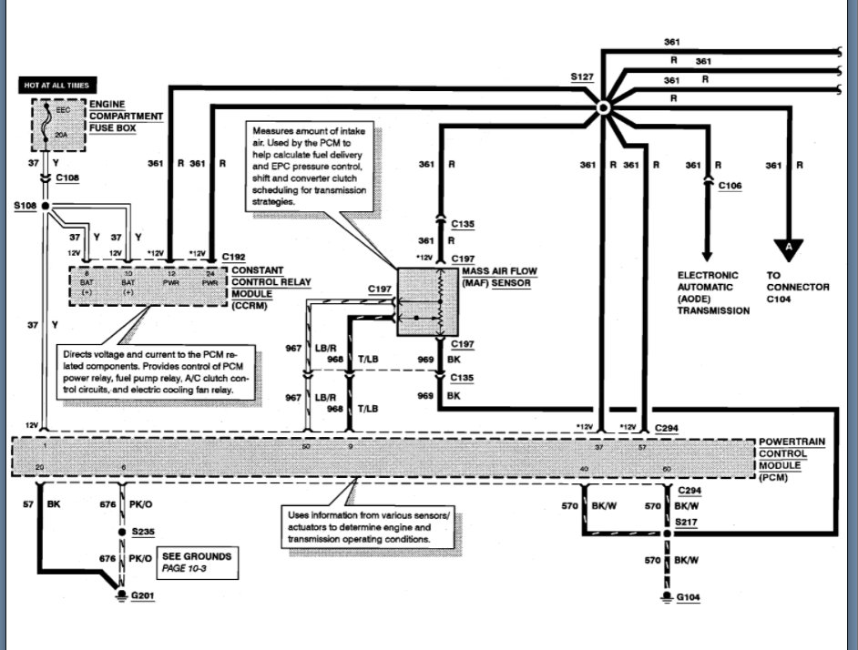
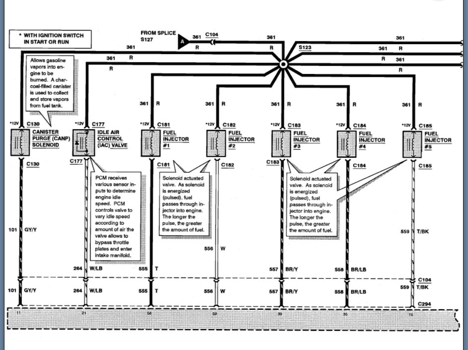
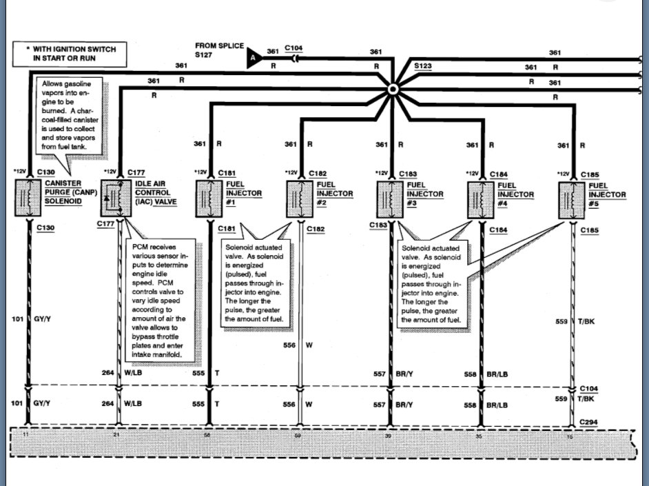
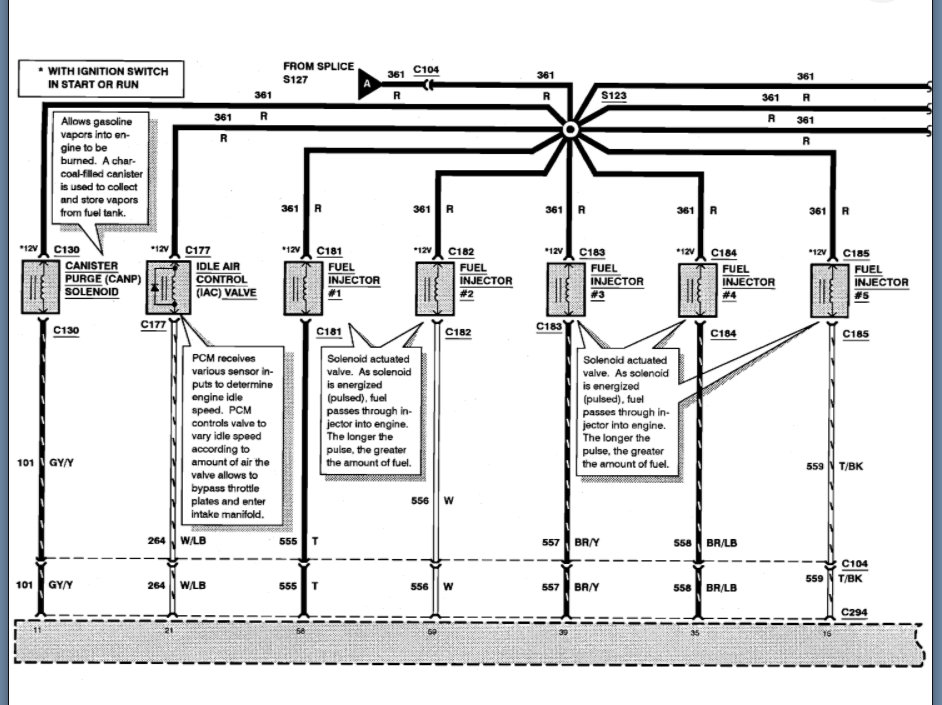
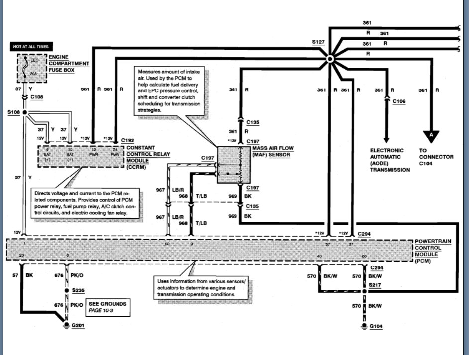
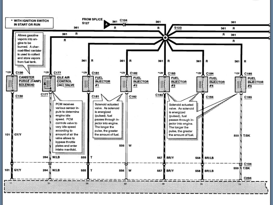
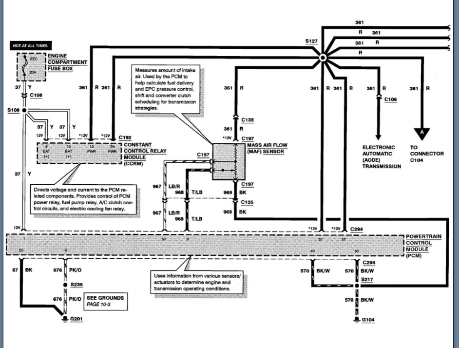
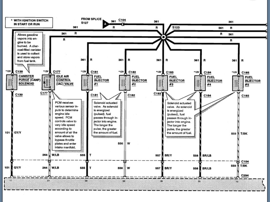
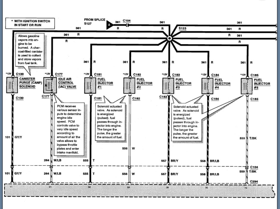
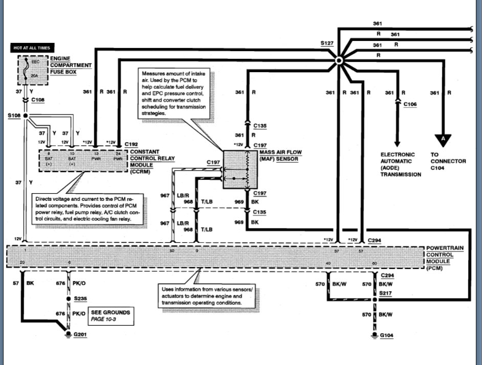
Just to jump in on this, it doesn't look like we have a 42 pin connector but I suspect you are talking about an inline connector?

If so, we have C104 which feeds the injector splice but that is a 39 pin connector.

So, I am attaching the info below of the layout diagram and then the pinout of this inline.

Please let us know if you need something different and we can go from there. Thanks
Was this
answer
helpful?
Yes
No
Tuesday, September 28th, 2021 AT 11:32 AM

Please login or register to post a reply.